Виробник плоскошліфувального верстата 3Г71М - Оршанський верстатобудівний завод "Червоний борець" , заснований в 1900 році.
У 1959 році на заводі почалося виробництво плоскошліфувальних верстатів високої та особливо високої точності.
У 1967 році був випущений плоскошліфувальний верстат 3711 перший в СРСР металорізальний верстат особливо високої точності.
Плоскошліфувальний верстат 3Г71М високої точності c прямокутним столом, горизонтальним шпинделем з хрестовим супортом призначений для шліфування периферією кола поверхонь деталей вагою до 150 кг з урахуванням кріплення та магнітної плити. У певних межах можливе оброблення поверхонь, розташованих під кутом 90° до дзеркала столу.
На верстаті 3Г71М можуть шліфуватись деталі з різних матеріалів. При шліфуванні твердих сплавів необхідно зменшити кількість обертів шпинделя шліфувального кола.
За спеціальним замовленням за окрему плату разом із верстатом 3Г71М може бути поставлений ряд пристроїв, що розширюють технологічні можливості верстата.
Із застосуванням різних пристроїв можливе профільне шліфування різних деталей. Точність профілю при цьому залежить від методу заправки профілю кола і від пристрій, що застосовується для кріплення деталей.
У нормальному виконанні верстат 3Г71М комплектується стандартною електромагнітною плитою.
Клас точності верстата В. Шорсткість обробленої поверхні V 10.
Хрестовий супорт являє собою виливок із взаємно перпендикулярними напрямними: нижні Y-подібні, верхні - плоскі та Y-подібні.
Між верхніми напрямними встановлено гідроциліндр, штоки якого пов'язані зі столом.
Для відліку поперечних переміщень правому крилі супорта кріпиться кронштейн з індикатором.
До нижнього платика супорта кріпиться кронштейн гайки поперечної подачі.
У передньому лівому крилі вбудований механізм поздовжнього ручного переміщення столу.
Механізм кріпиться до переднього лівого крила супорта, переміщується стіл вручну маховиком через шестерні 4-5-1. При включенні механічного переміщення столу шестерню I необхідно вивести із зачеплення з рейкою столу, для цього потрібно маховик та вал витягнути "на себе". Фіксація проводиться підпружиненою кулькою.
Для жорсткої фіксації є кнопка 3, яка безпосередньо притискає кульку 2 пазу валу. Для блокування ручного та гідравлічного переміщення в механізмі встановлений мікроперемикач 6, який не дозволяє включати гідравлічне переміщення столу, доки шестерня 1 не буде виведена із зачеплення.
Механізм забезпечує:
Автоматична поперечна подача відбувається у момент поздовжнього реверсу столу з допомогою подачі імпульсу струму на електродвигун, з'єднаний через шестерні з гвинтом поперечної подачі. Зміна величини подачі здійснюється поворотом перемикачів на пульті керування. Одним робиться грубе налаштування поперечної подачі, іншим - тонке.
При роботі з автоматичною поперечною подачею та при прискореному переміщенні супорта маховик 3 повинен бути за допомогою кнопки роз'єднаний з шестернею 5, а шестерня 5 повинна увійти в зачеплення з шестернею 1.
При поперечній ручній подачі шестерня 5 повинна бути в зачепленні з шестернею 2.
Тонка поперечна подача здійснюється через конічні шестерні кнопкою 4, виведеної через верхню поверхню.
Прискорене переміщення хрестового супорта вмикається тумблером на пульті керування.
Автоматична вертикальна подача здійснюється від лопатевого гідроциліндра 14, що працює в момент поперечного або поздовжнього реверсу столу в залежності від положення тумблера.
На осі циліндра закріплений важіль з собачкою 15. Собачка може ковзати по заслінці 13 або зачіплятися з храповим колесом 8. Хропове колесо 8 скріплено з шестернею 7, яка через шестерню 9 передає рух на вал черв'яка вертикального редуктора подачі. Величина автоматичної подачі регулюється заслінкою 13, що перекриває зуби храпового колеса 8.
На кнопці повороту заслінки 6 нанесені поділки величини подачі, що встановлюється.
Ручна вертикальна подача здійснюється маховиком через 10 пару шестерень 12-9 і редуктор.
Тонка подача здійснюється кнопкою через конічні шестерні 4.
При грубій ручній подачі кнопка тонкої подачі повинна бути у верхньому положенні, конічні шестерні 11 в цьому випадку розчеплені.
Щоб не обертався маховик при прискореному переміщенні шліфувальної головки, в механізмі передбачений перемикач, який натискається при роз'єднанні шестерень 12 і 9 кнопкою, що знаходиться під маховиком 10, і тільки в такому положенні можна включити електродвигун прискореного переміщення.

Креслення робочого простору плоскошліфувального верстата 3г71м

Фото плоскошліфувального верстата 3г71м

Фото плоскошліфувального верстата 3г71м

Розташування складових частинин шліфувального верстата 3г71м

Розташування органів керування шліфувальним верстатом 3г71м

Розташування органів керування шліфувальним верстатом 3г71м

Електрична схема плоско шліфувального верстата 3г71м
Схема електрична плоскошліфувального верстата 3Г71м. Дивитись у збільшеному масштабі

Перелік елементів електросхеми плоскошліфувального верстата 3Г71м
Список елементів електросхеми плоскошліфувального верстата 3Г71м. Дивитись у збільшеному масштабі

Перелік елементів електросхеми плоскошліфувального верстата 3Г71м
Список елементів електросхеми плоскошліфувального верстата 3Г71м. Дивитись у збільшеному масштабі

Перелік елементів електросхеми плоскошліфувального верстата 3Г71м
Список елементів електросхеми плоскошліфувального верстата 3Г71м. Дивитись у збільшеному масштабі

Перелік елементів електросхеми плоскошліфувального верстата 3Г71м
Список елементів електросхеми плоскошліфувального верстата 3Г71м. Дивитись у збільшеному масштабі

Перелік елементів електросхеми плоскошліфувального верстата 3Г71м
Список елементів електросхеми плоскошліфувального верстата 3Г71м. Дивитись у збільшеному масштабі

Перелік елементів електросхеми плоскошліфувального верстата 3Г71м
Список елементів електросхеми плоскошліфувального верстата 3Г71м. Дивитись у збільшеному масштабі

Перелік елементів електросхеми плоскошліфувального верстата 3Г71м
Список елементів електросхеми плоскошліфувального верстата 3Г71м. Дивитись у збільшеному масштабі
Електроустаткування верстата містить:
Таблиця 5
Таблиця 6
Верстат підключається до мережі трифазного змінного струму напругою 380 В, частотою 50 Гц.
а) Живлення верстата здійснюється через клемник КЛ1, який розміщений на станції керування.
Електродвигуни М2, М3 підключаються через гніздо Ш1.
На верстаті можуть бути встановлені пристрої, які підключаються через штепсельний роз'єм Ш2.
Електромагнітний пристрій підключається через штепсельний роз'єм Ш3.
Станція керування підключається через штепсельний роз'єм Ш4.
б) Перевірка електроустаткування верстата перед пуском
При огляді або ремонті електрообладнання автоматичний вимикач B1 повинен бути обов'язково вимкнений.
Перевірку та увімкнення електроустаткування верстата слід доручити кваліфікованому електрику.
При зовнішньому огляді електроустаткування верстата перед пуском необхідно перевірити:
Таблиця 7
Електросхемою передбачена робота верстата в напівавтоматичному режимі з пристрійм та баз пристрій.
Крім того, на верстаті є можливість здійснювати низку налагоджувальних операцій.
Верстат вмикається в мережу вступним автоматом B1. При цьому на пульті керування загоряються лампочки білого кольору Л3 - "Верстат включений" і лампочка червоного кольору Л2 - "Ні мастила".
Працюючи з електромагнітним пристроєм тумблер В2 ставиться у положення "З пристрійм", деталь встановлюється на пристрій, яке включається тумблером В3 (положення I).
Одночасно з електромагнітним пристроєм включається електромагнітне реле Р9 (ланцюг 4), яке своїм нормально розімкненим контактом готує до включення пускач гідроприводу Р2 (ланцюг 9).
При роботі без електромагнітного пристрою тумблер В2 ставиться в положення "Без пристрою" і деталь безпосередньо до столу кріпиться прихватами. Нормально розімкнений контакт реле Р9 (ланцюг 9) шунтується контактом тумблера В2 (ланцюг 8).
Кнопкою КН5 здійснюється запуск електродвигуна гідроприводу М5.
Натисканням на кнопку КН4 (ланцюг 6) вмикається двигун мастила М8. Як тільки тиск олії в системі досягає певної величини, спрацьовує реле тиску РД1.
На пульті керування згасне лампочка Л2 (ланцюг 2) і підготується ланцюг включення шліфувального кола (ланцюг 7).
Кнопкою КН4 включається шліфувальне коло.
Для здійснення поперечної подачі хрестового супорта тумблер В4 перетворюється на положення "Включено".
Для здійснення вертикальної подачі тумблер В6 також необхідно перевести в положення "Включено".
Привід складається з асинхронного короткозамкнутого електродвигуна поперечної подачі М7, що живиться від трифазного трансформатора ТР3, напруга первинної обмотки якого відповідає лінійному напрузі мережі, а також безконтактної схеми керування, що забезпечує включення двигуна М7 на час подачі і гальмування його при закінченні подачі.
У паузі між подачами робочий тиристор ДУ1 закритий і вся напруга, що знімається з трансформатора ТР3 і випрямлене гостом Д1, прикладається до цього тиристору.
Для захисту робочого тиристора від надмірної швидкості наростання і піків напруги служить паралельно підключений до нього ланцюжок, що складається з послідовно з'єднаних конденсатора С4 і резистора Е7 і ЕЮ. Для гасіння тиристора ДУ1 служить коливальний контур, керований тиристором ДУ2, що гасить, і що складається з конденсатора С6 і індуктивності Тр7.
При включенні схеми вся напруга прикладається до робочого тиристору ДУ1 через послідовний ланцюжок Д1-Д3-С6-Тр7; заряджається конденсатор С6 контуру гасіння до напруги, прикладеного до робочого тиристору. Схема входить у вихідний робочий стан.
Команда на початок подачі надходить з кінцевого безконтактного вимикача ВБ1 при проходженні Діамагнітної пластини через його зазор під час руху столу. При цьому на виході кінцевого безконтактного вимикача ВБ1 (резистор RI2) з'являється імпульс постійної напруги, тривалість якого залежить від швидкості руху столу.
Щоб сформувати імпульс необхідної тривалості та величини для включення тиристора ДУ1 служить двокаскадний підсилювач, що складається з транзисторів Т7 і Т4. Вихід цього підсилювача підключений до керуючого електрода тиристора ДУ1. У ланцюг бази транзистора Т7 включений відсікаючий стабілітрон Д25, а ланцюг емітера - розв'язує діод Д6 і диференціюючий конденсатор С7. Транзистор Т4 є другим каскадом підсилення та включений у ланцюг колектора транзистора Т7.
При появі на резисторі RI2 імпульсу будь-якої тривалості базо-змиттерному переходу транзистора Т7 пройде імпульс струму, тривалість якого визначається часом заряду конденсатора С7. У цьому транзистор Т7 відкриється і з емітер-базовому переходу транзистора Т4 потече струм. Транзистор Т4 пропускає імпульс струму керуючий електрод тиристора ДУ1. Тиристор ДУ1 відкривається, при цьому кінці вторинних обмоток трансформатора, з'єднаного з мостом Д1, виявляться ніби сполученими зіркою і вся напруга з вторинних обмоток трансформатора Тр3 буде подано на електродвигун М7.
Під час подачі на резистори R4 виникає падіння напруги, яке передається через резистор R5 на стабілітрон Д21. Стабілізована напруга надходить на елементи, що визначають час подачі. Паралельно стабілітрон Д21 підключений інтегруючий ланцюжок, що складається з електролітичного конденсатора С8 і резисторів RI - регулятора величини поперечної подачі, R2 - підстроювального регулятора і R3 - обмежувача максимальної подачі.
Під час подачі конденсатор 08 заряджається. Час його заряду залежить від установки регулятора величини подачі R1 та підстроювального регулятора R2, розташованих на пульті керування.
Паралельно конденсатор С8 емітер-базовим переходом підключений транзистор Т5. У ланцюг бази цього транзистора включений стабілітрон Д24, що виконує роль лавинного діода. Колектор транзистора Т5 підключений до керуючого електрода тиристора ДУ2, що гасить. До колекторного ланцюга транзистора Т5 через резистор Е24 підключена база транзисторооборотної провідності Т6. Емітер - колекторний перехід транзистора Т6 підключений паралельно резисторам R1-R2.
Як тільки конденсатор С8 зарядиться до напруги пробою стабілітрона Д24, стабілітрон відкриється і по емітер-базового ланцюга транзистора Т5 потече струм, що управляє.
Транзистор Т5 починає відкриватися. При цьому з'явиться напруга на базо-емітерному переході Т6 транзистора. Транзистор Т6 також почне відкриватися, що призведе до зменшення опору ланцюга транзистора Т5, а отже збільшення його базового струму і ще більшого відкривання. Це, у свою чергу, призведе до збільшення базо-емітерного струму транзистора Т6 і, отже, ще більшого відкривання транзистора Т5 і так далі, поки транзистор Т5 не відкриється. Процес відкривання транзистора Т5 має лавиноподібний характер.
В результаті відкривання транзистора Т5 подається напруга на керуючий перехід тиристора ДУ2, що гасить. Тиристор ДУ2, відкриваючись, приводить у дію контур гасіння С6-Тр7.
При цьому під час першого напівперіоду коливання перезаряджається конденсатор С6 ланцюга: С6-ДУ2-ДУ1-Тр7-С6, а під час другого напівперіоду коливання погаситься робочий тиристор ДУ1 по ланцюгу: С6-Тр7-ДУ1-Д21-Д3-С6.
Так як під час подачі тиристор ДУ2 був закритий, а діод Д3 по відношенню до зарядженого конденсатора С6 включений в непровідному напрямку, то цей конденсатор залишався зарядженим (зменшення напруги заряду конденсатора С6 за рахунок його розряду по пеням витоку в шкоду подачі незначно). Тиристор ДУ1, закриваючись, як би розриває нульову точку зірки вторинних обмоток трансформатора Тр3, внаслідок чого напруга, що знімається з цього трансформатора, знову прикладається до робочого тиристору, а обмотки двигуна подачі знеструмлюються.
Спрацьовує захисний ланцюжок С4, R7, R10. Імпульс напруги, прикладений до первинної обмотки імпульсного трансформатора Тр8, індуктується у вторинних обмотках і прикладається до керуючого переходу тиристора гальмівного ДУ3. Гальмівний тиристор відкриється, і обмотки двигуна М7 виявляться ніби з'єднаними зіркою. Двигун М7, продовжуючи обертатися по інерції, після часу подачі самозбуджується і завдяки виникненню на його валу гальмівного моменту швидко зупиняється.
Відкритий стан тиристора ДНЗ підтримується струмом, що протікає по ньому під час гальмування. Після зупинки двигуна поперечної подачі тиристор ДК3 закривається. Схема входить у вихідний стан.
Для забезпечення безперебійної роботи приводу у схемі передбачені блокування, що не дозволяють подачу керуючого імпульсу на керуючий електрод тиристора ДУ1 під час гасіння робочого тиристора та гальмування двигуна, поперечної подачі М7, коли тиристор ДУ3 відкритий.
Для здійснення зазначеного блокування під час гасіння робочого тиристора ДУ1 служать ланцюжки, утворені діодами Д12 Д13 і резистором R29. При цьому конденсатор С7 заряджається до напруги, що значно перевищує напругу на виході вимикача безконтактного ВБ1. Ця напруга прикладається до діода Д6 у зворотному напрямку та закриває його, внаслідок чого транзистор Т7 надійно закритий і неможлива подача керуючого імпульсу на робочий тиристор.
Під час паузи конденсатор С7 розряджається ланцюгом C7-R11-R12-C7.
Привід поперечної подачі може працювати як прискореного переміщення хрестового супорта. Вказаний режим здійснюється натисканням кнопки КН9. При цьому через нормально розімкнений контакт кнопки КН9 у точках 2-9 подається напруга на резистор RI2, у результаті відкривається робочий тиристор дУ1. Закритий контакт КН9 у точках 10-3 розриває ланцюг контуру гасіння С6-Тр7 для того, щоб запобігти розряду конденсатора С6 по ланцюгу витоку, так як це при досить тривалому прискореному переміщенні може призвести до збою в роботі приводу. Другий нормально розімкнений контакт кнопки КН9 у точках 1-7 шунтує регулятори RI-R2 під час прискореного переміщення хрестового супорта для того, щоб можна було здійснювати досить малі переміщення супорта від кнопки незалежно від установки регулятора подачі.
Захист блоків поперечної подачі від можливих коротких замикань здійснюється запобіжником Пр6.
Реверс поперечної подачі здійснюється контактами магнітних пускачів Р3 та Р4.
Для встановлення необхідної величини поперечної подачі призначені:
Обмеження максимальної подачі здійснюється при випробуванні верстата на заводі таким чином:
Регулятор величини поперечної подачі R1 повністю вводиться.
Підстроювальний регулятор R2 виводиться повністю.
Виробляється ряд поперечних подач із виміром їх величини, при цьому обмежувачем максимальної подачі R3 величина подачі регулюється таким чином, щоб її середня величина дорівнювала максимальної, зазначеної в паспорті верстата, після чого положення обмежувача максимальної подачі R3 фіксується затискною гайкою.
При повністю введених регуляторах R1 і R2 величина поперечної подачі буде дещо більшою за максимальну величину поперечної подачі, обумовленої в паспорті верстата. Це перевищення є необхідним запасом на підстроювання.
Установку робочої величини поперечної подачі доцільно здійснювати регулятором величини поперечної подачі R1 при встановленні підстроювального регулятора R2 в середнє положення для того, щоб потім, у разі потреби більш точної установки величини поперечної подачі, можна було б скористатися підстроювальним регулятором R2, повертаючи його рукоятку вправо або вліво .
При роботі при малих подачах доцільно вивести регулятор величини поперечної подачі R1 на нуль і користуватися лише підстроювальним регулятором R2 в межах його роздільної здатності.
Протягом гарантійного терміну верстата блок вузла поперечної подачі хрестового супорта має бути опломбований. За безпеку пломб на блоці відповідальність несе завод-споживач.
Вертикальна подача шліфувального кола здійснюється за допомогою гідравліки в момент включення електромагніту ЕМ1, що керується схемою вертикальної подачі.
Вертикальна подача може здійснюватися у двох режимах:
Основними елементами схеми вертикальної подачі є:

Структурна схема вертикальної подачі плоскошліфувального верстата 3Г71М
Схема вертикальної подачі працює в такий спосіб.(див. рис. II):
За відсутності керуючого сигналу УС тригер ПП1 у вихідному стані і реле PI0 відключено. При подачі керуючого сигналу тригер ПП1 перекидається в протилежний стан і включає реле PI0, яке, у свою чергу, "включає електромагніт ЕМ1. Одночасно сигнал з виходу тригера подається на елемент затримки ПП2. Після закінчення часу затримки, необхідного для надійної роботи вузла вертикальної подачі, на виході елемента затримки ПП2 з'явиться імпульс, який надійде на вхід тригера ПП1 і поверне у вихідний стан.
Для живлення блоку вертикальної подачі служать два стабілітрони Д22 і Д23, два резистори R27 і R28, фільтруючий електролітичний конденсатор С11, з'єднані як показано на схемі і підключені до селенового випрямляча Д10, на вхід якого подається змінна напруга 36 В.
При цьому за нульовий потенціал приймаємо потенціал точки 99. Тоді в точці 50 щодо точки 99 напруга буде +6, в точці 94 → -12 В, в точці 51 → -24 В.
Керуючі позитивні імпульси при роботі вертикальної подачі при реверсі столу надходять з безконтактного кінцевого вимикача ВБ1 при встановленні тумблера В7 в положення "Вертикальна подача при реверсі столу" і при установці тумблера В4 в положення "Вимкнено" на диференціальний вхід тригера ПП1.
Керуючі негативні імпульси під час роботи вертикальної подачі при реверсі хрестового супорта надходять на потенційний вхід ПП1 - точка 3 через послідовно з'єднані нормально розімкнені контакти магнітних пускачів Р3 і Р4. Тривалість цього імпульсу визначатматися часом відключеного стану обох пускачів Р3 та Р4 у момент реверсу.
Налаштування схеми вертикальної подачі на необхідну тривалість увімкненого стану електромагніту ЕМ1 здійснюється регулятором R25, розташованим на панелі вертикальної подачі.

Напруга в точках схеми вертикальної подачі плоскошліфувального верстата 3Г71М
При переході до режиму роботи "Вертикальна подача при реверсі столу" на режим роботи "Вертикальна подача при реверсі хрестового супорта" необхідно спочатку переключити тумблер В5, а потім тумблер В4.

Схема елементів серії Логіка
Схема елементів серії Логіка. Дивитись у збільшеному масштабі
Умови експлуатації
Умови експлуатації
Опір R6 (330 кОм) та конденсатор C1 (30 мкФ) в елементі не встановлені та входять до комплекту постачання.
Працюючи елемента Т-303 на входи інших елементів, крім T-107, виходи 9 і II необхідно об'єднати. У момент подачі сигналу на виході елемента можлива поява короткочасного імпульсу, який можна погасити включенням ємності 0,05 мкФ між виходом та шиною "0".
Для усунення перебігу шліфувальної головки верстата при прискореному переміщенні донизу, тобто. усунення вільного вибігу двигуна прискореного переміщення шліфувальної головки у верстаті застосовано електричне гальмування, яке здійснюється спільно з динамічним гальмуванням та гальмуванням короткого замикання.
При відпусканні кнопки КН7 відключається магнітний пускач Р6, нормально замкнутий контакт якого 168-188 включає магнітний пускач Р8 через нормально розімкнений контакт 189-91, реле P11, який утримуватматися у включеному положенні протягом часу розряду ємності CI5.
Магнітний пускач Р8 закорочує обмотки електродвигуна М6 через вентилі Д18 та Д19. Закорочення обмоток відбувається з витримкою часу, що здійснює реле P11. Реле отримує живлення трансформатора Tp1.
Вмикання та відключення електромагнітного пристрій при встановленні та зніманні деталі здійснюється тумблером ВЗ.
Прискорене переміщення шліфувальної головки вгору чи вниз здійснюється натисканням на кнопки КН6 та КН7 відповідно.
Відбувається увімкнення електродвигуна М6, який здійснює прискорене переміщення шліфувальної головки вгору або вниз.
В електросхемі верстата передбачені такі блокування:
Неможливий пуск шліфувального кола, поки олія не заповнить систему змащення (контакт реле тиску РД ланцюг 7 - розімкнуто).
Працюючи з електромагнітним пристроєм включено сервісне реле Р9, його нормально розімкнений контакт (ланцюг 9) підготовляє до роботи ланцюг живлення котушки пускача гідроприводу. Поки пристрій не включено, гідропривід також неможливо увімкнути. Працюючи без пристрій контакт Р9 шунтируется тумблером В2 (ланцюг 8).
При переміщенні шліфувальної головки вгору у верхньому положенні натискається кінцевий вимикач ВК3, відключає пускач Р5 і, отже, електродвигун М6 (контакт ВК3 ланцюга 13 натиснутий).
При ручному поздовжньому переміщенні столу гідропривід неможливо включити (контакт BK1 у ланцюзі 9 розімкнуто).
Неможливість роботи автоматичної вертикальної подачі при переміщенні шліфувальної головки маховиком вручну (контакт 4ВК у ланцюзі 13 розімкнуто).
Під час експлуатації електродвигунів необхідно систематично проводити їх технічні огляди та профілактичні ремонти. Періодичність техоглядів встановлюється залежно від виробничих умов, але не рідше одного разу на два місяці.
При профілактичних ремонтах повинна проводитися розбирання електродвигуна, внутрішнє та зовнішнє чищення та заміна мастила підшипників. Зміну мастила підшипників при нормальних умовах роботи слід проводити через 4000 годин роботи, але при роботі електродвигуна в запиленому та вологому середовищі її слід проводити частіше, при необхідності.
Перед набиванням свіжого мастила підшипники повинні бути ретельно промиті бензином. Камеру потрібно заповнити мастилом на 2/3 її об'єму.

Монтажна схема плоскошліфувального верстата 3Г71М
Монтажна схема плоскошліфувального верстата 3Г71М. Дивитись у збільшеному масштабі

Станція керування плоскошліфувального верстата 3Г71М
Станція керування плоскошліфувального верстата 3Г71М. Дивитись у збільшеному масштабі

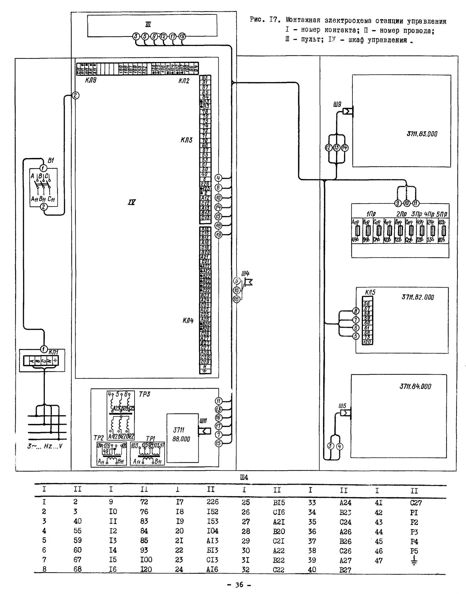
Монтажна схема станції керування плоскошліфувального верстата 3Г71М
Монтажна схема станції керування плоскошліфувального верстата 3Г71М. Дивитись у збільшеному масштабі

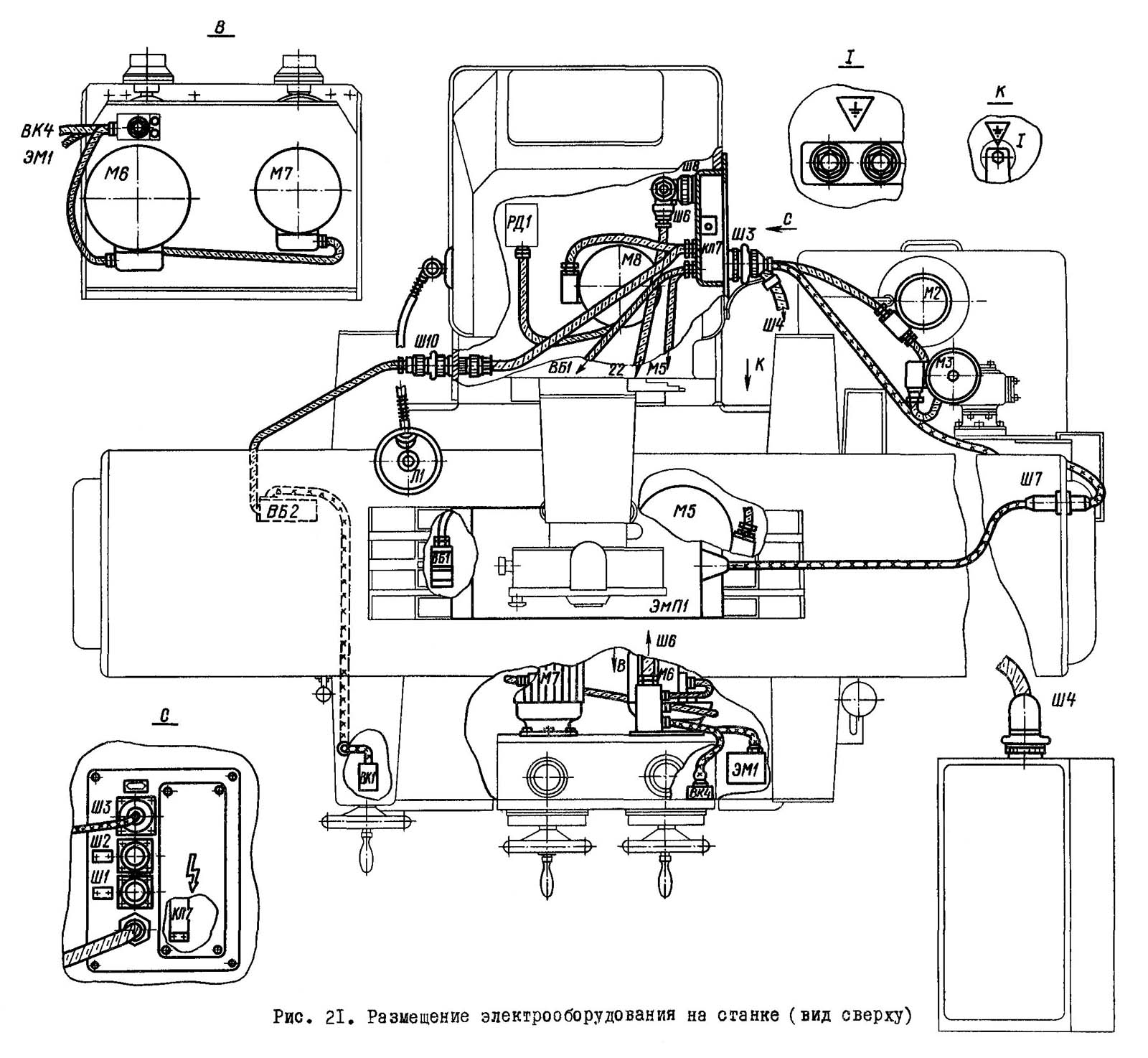
Розміщення електроустаткування на плоскошліфувальному верстаті 3Г71М

Розміщення електроустаткування на плоскошліфувальному верстаті 3Г71М

Гідравлічна схема плоско шліфувального верстата 3г71м
Схема гідравлічна плоскошліфувального верстата 3Г71м. Дивитись у збільшеному масштабі
Гідропривід верстата включається в роботу натисканням на кнопку "Пуск гідроприводу" з наступною установкою крана гідропанелі 17 положення "Пуск". Потік масла, нагнітається лопатевим насосом 2, через фільтр 4 по трубопроводу 12 надходить у центральну проточку реверсивного золотника 25 панелі 17. При положенні золотника 25, як показано на схемі, основний потік надходить у ліву проточку і трубопроводу 18 в гідроциліндр 20 переміщення. Стіл рухається у напрямку стрілки. Злив із гідроциліндра 20 відбувається по трубопроводу 21 через дросель 14, клапан II гідробак I.
Швидкість переміщення столу регулюється дроселем 14. Переміщення стола вправо відбувається до моменту, поки упор 19, пов'язаний зі столом, не перекине важіль реверсу 23, який через систему важелів перемикання золотника керування 24 в ліве положення. При цьому права торцева камера реверсу золотника з'єднується з тиском, золотник 25 переміщається вліво, в результаті чого відбувається реверс столу. Трубопровід 21 стає напірним, трубопровід 18 - зливним. Стіл рухається у зворотному напрямку доти, поки упор 22 не перекине важіль 23 у зворотне положення.
Далі цикл повторюється аналогічно вище описаному.
Автоматична вертикальна подача здійснюється з включенням реверсивного електромагніту золотника 28.
Потік масла трубопроводом 12 через реверсивний золотник і трубопровід 27 надходить в нижню порожнину моментного гідроциліндра, з верхньої порожнини масло трубопроводом 26 через золотник і трубопровід 29 зливається в гідробак. Відбувається поворот прапорця за годинниковою стрілкою. Через систему шестерень обертання передається на гвинт вертикальної подачі. Відбувається вертикальна подача шліфувальної голівки.
При відключенні електромагніту трубопровід 26 стає напірним, трубопровід 27 - зливним. Прапорець повертається у вихідне положення
Змащування направляючих столу та хрестового супорта, ггвинта та направляючих вертикальної подачі та ггвинта поперечної подачі проводиться від трубопроводу 13 через фільтр 10 та трубопровід 15.
Витрата масла на мастило направляючих столу та хрестового супорта регулюється дроселем 16.
Подача масла на мастило ггвинта та направляючих вертикальної подачі та ггвинта поперечної подачі включається періодично натисканням на кнопку 9.
Надлишки олії, що надходять з направляючих столу та хрестового супорта, трубопроводами 7 і 8 зливаються в гідробак.
| Найменування параметру | 3G71 | 3G71M |
|---|---|---|
| Основні параметри | ||
| Клас точності згідно з ГОСТ 8-82 | У | У |
| Найбільші розміри оброблюваних виробів (довжина x ширина x висота), мм | 630 х 200 х 320 | 630 х 200 х 320 |
| Відстань від осі шпинделя до дзеркала стола, мм | 80...445 | 80...445 |
| Найбільша маса виробу, що обробляється, кг | 100 | 150 |
| Робочий стіл верстата | ||
| Розміри робочої поверхні столу (довжина x ширина), мм | 630 x 200 | 630 x 200 |
| Поздовжнє переміщення столу, мм | 710 | 700 |
| Поперечне переміщення столу, мм | 235 | 245 |
| Швидкість поздовжнього переміщення столу, м/хв. | 5...20 | 3...25 |
| Переміщення столу за один оберт маховика механізму поздовжнього переміщення, мм | 15,3 | 18,1 |
| Механізм поперечної подачі столу | ||
| Ціна поділу лімба маховика поперечного переміщення столу, мм | 0,05 | 0,02 |
| Переміщення супорта за один оборот маховика, мм | 6 | 2,0 |
| Ціна поділу лімба мікрометричної подачі поперечного переміщення столу, мм | 0,01 | 0,005 |
| Автоматична поперечна подача на кожен хід стола, мм | 0,2...4,0 | 0,3...10 |
| Автоматична безперервна подача, м/хв | 0,7 | |
| Шліфувальна головка | ||
| Найбільше вертикальне переміщення шліфувальної головки, мм | 365 | |
| Швидкість прискореного вертикального переміщення шліфувальної головки, м/хв. | 0,27 | 0,28 |
| Розміри шліфувального кола, мм | 250 х 32 х 76 | 250 х 32 х 76 |
| Частота обертання шліфувального, об/хв | 2680 | 2680 |
| Ціна поділу лімба маховика вертикального переміщення, мм | 0,001 | 0,002 |
| Автоматична подача вертикального переміщення (ступінчаста з кроком 0,005), мм | 0,005...0,05 | 0,002...0,05 |
| Переміщення шліфувальної головки за один оберт маховика, мм | 0,125 | |
| Електроустаткування та привід верстата | ||
| Кількість електродвигунів на верстаті | 5 | 5 |
| Електродвигун приводу шпинделя, кВт | 2,2 | 2,2 |
| Електродвигун гідроприводу, кВт | 1,1 | 1,1 |
| Електродвигун прискореного переміщення шліфувальної головки, кВт | 0,18 | 0,4 |
| Електродвигун насоса охолодження, кВт | 0,125 | 0,125 |
| Електродвигун магнітного сепаратора, кВт | 0,08 | 0,08 |
| Загальна встановлена потужність усіх електродвигунів, кВт | 3685 | 4,355 |
| рід струму мережі живлення | 50Гц, 380/220 В | 50Гц, 380/220 В |
| Габарити та маса верстата | ||
| Габарит верстата (довжина x ширина x висота), мм | 1870 x 1550 x 1980 | 1980 х 1840 х 1860 |
| Маса верстата, кг | 2000 рік | 2250 |