Виробник плоскошліфувального верстата 3Е721 Оршанський верстатобудівний завод «Червоний борець» , заснований у 1900 році.
У 1959 році на заводі почалося виробництво плоскошліфувальних верстатів високої та особливо високої точності.
У 1967 році був випущений плоскошліфувальний верстат 3711 перший в СРСР металорізальний верстат особливо високої точності.
Універсальний плоскошліфувальний верстат високої точності 3Е721 із горизонтальним шпинделем замінив застарілий верстат 3Г71.
Верстат 3Е721 призначений для шліфування плоских поверхонь різних виробів, закріплених на дзеркалі столу, на магнітній або електромагнітній плиті або у пристрої. У межах, що допускаються кожухом, можливе шліфування торцем кола. Із застосуванням спеціальних пристроїв можливе шліфування пазів та фасонних поверхонь.
На верстаті 3Е721 можлива робота по циклу, що включає чернові та чистові подачі при вибраних припусках, вихід на розмір, виходжування, автоматичне відведення кола та виведення столу в зону завантаження.
Величину знімання припуску та подач відображає цифрова індикація.
Програмування здійснюється попереднім набором па галетних перемикачах величин чорнових та чистових подач, припуску на чистову обробку, числа ходів виходжування та величини автоматичного відведення шліфувального кола.
Можливе багатоверстатне обслуговування.
Пил і шлам змиваються рідиною, що охолоджує, потім відокремлюються магнітним сепаратором і скидаються в лоток.
Замість охолодження можна застосовувати власний пиловідсмоктуючий агрегат.
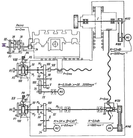
Кінематична схема верстата 3Е721 забезпечує наступні рухи:
Верстати ОШ-550 , в даний час, випускаються в різних промислових виконаннях:
Клас точності верстата за ГОСТ 8—71.
Виробник – Оршанський верстатобудівний завод Червоний борець.
Основні параметри верстата – відповідно до ГОСТ 13135. Верстати плоскошліфувальні з прямокутним столом. Основні розміри. Норми точності.

Фото плоскошліфувального верстата 3Е721

Фото плоскошліфувального верстата 3Е721

Фото плоскошліфувального верстата 3Е721

Склад плоскошліфувального верстата 3Е721
Склад плоскошліфувального верстата 3Е721. Дивитись у збільшеному масштабі

Кінематична схема плоскошліфувального верстата 3Е721
Кінематична схема плоскошліфувального верстата 3Е721. Дивитись у збільшеному масштабі
Підставою верстата є станина, де встановлено хрестовий супорт, колона, пульт керування, механізм поперечної і вертикальної подачі.
Супорт верстата забезпечує поздовжнє та поперечне переміщення столу.
Колона забезпечує вертикальне переміщення шліфувальної головки.
Усі робочі переміщення на верстаті автоматизовані.
Поздовжнє переміщення столу здійснюється за допомогою гідроциліндра.
Автоматичне та прискорене переміщення супорта здійснюється через ремінну передачу від асинхронного електродвигуна.
Автоматична вертикальна подача здійснюється від гідромотора через редуктор, а прискорене переміщення від асинхронного електродвигуна через ремінну передачу та редуктор.
Ручне переміщення хрестового супорта, шліфувальної головки та столу виконується за допомогою маховиків.
Обертання шпинделя здійснюється асинхронним електродвигуном.
Гідростанція верстата виконана окремим агрегатом та встановлена праворуч від верстата.
Пульт керування верстатом розташований на кронштейні, що кріпиться до станини. З лівого боку верстата встановлено агрегат системи охолодження.
Колона змонтована на задній стінці станини і служить для здійснення вертикальних переміщень шліфувальної головки, яка встановлена і закріплена жорстко на її верхній площині.
Напрямні поверхні утворені колоною і планками, пригорнутими до станини. Попередній натяг у системі вертикальних направляючих досягається:
До нижньої поверхні колони закріплений черв'ячний редуктор вертикальних переміщень.
Ліва роликова поперечна напрямна кочення є у перерізі П-подібну форму, сприймає вертикальні і бічні навантаження. Для забезпечення високої жорсткості та точності поперечного переміщення супорта П-подібна напрямна зібрана з попереднім натягом, який створюється клином за допомогою ггвинта, потім клин фіксується ггвинтами.
Крестовый супорт обеспечивает поперечное і продольное перемещение стола. На верхней плоскости суппорта расположены продольные направляющие качения (V-образная і плоская), по которым перемещается стол. Между продольными направляющими жёстко закреплён гідроцилиндр приводу стола. К нижней поверхности суппорта закреплён кронштейн, который соединён з гайкой шарико-винтовой пары механізма поперечної подачі. На передньої стенке суппорта, под защитным щитком, установлена направляющая планка по которой перемещаются кулачки реверса стола. На кулачках установлены лепестки, взаимодействующие з бесконтактными выключателями, расположенными на столе. Положение кулачков регулируется в зависимости от длины обрабатываемой детали. Спереди, слева на суппорте закреплён механізм ручного переміщення стола.
Стол имеет рабочую поверхность з тремя Т-образными пазами для установки і крепления обрабатываемых деталей, електромагнитной плиты или установочного приспособления. На нижней плоскости стола расположены продольные направляющие качения V-образная і плоская, а также зубчатая рейка которая обеспечивает ручное перемещение стола от шестерни механізма ручных перемещений. По краям нижней поверхности стола закреплены кронштейны, к которым присоединены штоки гідроцилиндра. На верхней плоскости стола установлено ограждение рабочей зоны.
Стол имеет рабочую поверхность з тремя Т-образными пазами для установки і крепления обрабатываемых деталей, електромагнитной плиты или установочного приспособления. На нижней плоскости стола расположены продольные направляющие качения V-образная і плоская, а также зубчатая рейка которая обеспечивает ручное перемещение стола от шестерни механізма ручных перемещений. По краям нижней поверхности стола закреплены кронштейны, к которым присоединены штоки гідроцилиндра. На верхней плоскости стола установлено ограждение рабочей зоны.
Сбор охлаждающей жидкости происходит в ванне стола, а слив - через проем в задньої стенке стола в сборник і далее в бак охлаждения.
Механізм поперечної подачі обеспечивает:
Головка шлифовальная состоит из корпуса і шпинделя. Шпиндель установлен на высокоточных радиально-упорных підшипниках качения, собранных з предварительным натягом.
К нижней поверхности корпуса шлифовальной головки жёстко прикреплен опорный конец гвинта шарико-винтовой пары качения вертикальних перемещений.
С целью обеспечения защиты підшибників передньої опори во фланце сделаны специальные каналы і лабиринты.
Механізм вертикальной подачі обеспечивает:
Охлаждение состоит из сварного бака, на котором установлены електронасос для подачі охлаждающей жидкости і магнитный сепаратор для очистки СОЖ от металлического шлама. Шлам собирается в отдельный бак.
Слив емульсии со стола происходит через сборник, закрепленный на суппорте в лоток, установленный в магнитный сепаратор.
Гідроцилиндр установлен на верхней поверхности суппорта і осуществляет возвратно-поступательное рух стола. Штоки гідроцилиндра крепятся гайками к кронштейнам стола. Уплотняются штоки резиновыми манжетами. В крайних положениях ходу поршня предусмотрено торможение стола при помощи специальных конусов.
Станція гідроприводу предназначена для обеспечения возвратно-поступательного переміщення стола з регулируемой скоростью, вывода стола в зону загрузки, приводу механізма вертикальной подачі і осуществления централизованной автоматичною змазки направляючих.
Станція работает на чистых минеральных маслах кинемати¬ческой вязкостью от 30 до 35 мм2/с (р/Ст), при температуре 40°С, предназначенных для гідравлических систем з антиокислительными і противоизносными присадками.
Рекомендуемые марки масел: ИГЛ-18 ТУ 38.101413-78, ИГП-30 ТУ 38.10141З-78.
Система змазки предназначена для централизованной змазки всех направляючих от гідросистемы. Она автоматически включается в работу при включении гідроприводу верстата.
В систему змазки масло поступает от станції гідроприводу через фильтр з точностью фильтрации 25 мкм. Дренаж змазки сливается в отстойник, предназначенный для очистки масла перед сливом в гідростанцию. Отстойник снабжен магнитным сепаратором.

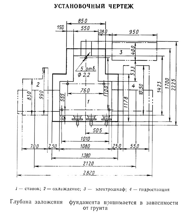
Настановне креслення плоскошлифовального верстата 3Е721
Настановне креслення плоскошлифовального верстата 3Е721. Дивитись у збільшеному масштабі

Технічні данные і характеристики верстата 3Е721
Технічні данные і характеристики верстата 3Е721. Дивитись у збільшеному масштабі
| Наименование параметра | 3Г71 | 3Е711В |
|---|---|---|
| Основні параметри | ||
| Класс точності по ГОСТ 8-82 | В | В |
| Наибольшие розміри обрабатываемых изделий (длина х ширина х высота), мм | 630 х 200 х 320 | 630 х 200 х 375 |
| Наибольшая высота обрабатываемых изделий при наибольшем диаметре шлифовального круга, мм | 325 | |
| Наибольшая высота обрабатываемых изделий при наименьшем диаметре шлифовального круга, мм | 375 | |
| Расстояние от оси шпинделя до зеркала стола, мм | 80...445 | 500 |
| Наибольшая масса обрабатываемых изделий, кг | 220 | |
| Точностные параметри, максимально достигаемые на образце-изделии | ||
| Размер образца-вироби, мм | 380 х 120 х 80 | |
| плоскостность, мкм | 4 | |
| параллельность, мкм | 5 | |
| шероховатость поверхности, обработанной периферией шлифовального круга, Ra | 0,16 | |
| Перпендикулярность траектории поперечного переміщення стола к направлению его продольного переміщення, мкм | 25 | |
| Рабочий стол верстата | ||
| Розміри рабочей поверхности стола (длина х ширина), мм | 630 х 200 | 630 х 200 |
| Наибольшее ручное продольное перемещение стола, мм | 710 | 700 |
| Скорость продольного переміщення стола (бесступенчатое регулювання), м/мин | 5..20 | 2..35 |
| Перемещение стола за один оборот маховика механізма продольного переміщення, мм | 15,3 | |
| Суппорт стола. Механізм поперечної подачі стола | ||
| Наибольшее ручное поперечное перемещение стола/ автоматическое, мм | 235 | 250/ 245 |
| Цена деления лимба маховика поперечного переміщення стола, мм | 0,05 | |
| Цена деления лимба микрометрической подачі поперечного переміщення стола, мм | 0,01 | |
| Автоматическая поперечная подача на каждый ход стола (бесступенчатое регулювання), мм | 0,3...4,2 | 0,3..30 |
| Ускоренное перемещение крестового суппорта стола, м/мин | 1,5 | |
| Шлифовальная головка. Шлифовальный круг | ||
| Наибольшее вертикальное перемещение шлифовальной головки, мм | 365 | |
| Ускоренное вертикальное перемещение шлифовальной головки, м/мин | 0,27 | |
| Розміри шлифовального круга, мм | 250 х 32 х 76 | 250 х 40 х 76 |
| Число оборотів шлифовального круга в минуту | 2740 | |
| Наибольшая скорость різання, м/с | 35 | |
| Цена деления лимба маховика вертикального переміщення, мм | 0,001 | 0,002 |
| Цена деления лимба тонкой вертикальной подачі, мм | 0,0005 | |
| Автоматическая подача вертикального переміщення (ступенчатая з шагом 0,005), мм | 0,005...0,05 | - |
| Автоматическая подача вертикального переміщення (ступенчатая з шагом 0,002), мм | - | 0,08..0,002 |
| Електроустаткування і привід верстата | ||
| Количество електродвигателей на станке | 5 | 7 |
| Електродвигун приводу шпинделя шлифовального круга, кВт | 2,2 | 4 М1 |
| Електродвигун гідроприводу стола, кВт | 1,1 | 3,0 М2 |
| Електродвигун вентилятора охлаждения масла в гідростанції, кВт | - | 0,09 М3 |
| Електродвигун приводу поперечної подачі, кВт | - | 0,18 М11 |
| Електродвигун ускоренного переміщення шлифовальной головки, кВт/ об/мин | 0,18 | 0,55 М8 |
| Електродвигун насоса охлаждения, кВт/ об/мин | 0,125 | 0,15 М6 |
| Електродвигун магнитного сепаратора в комплекте з агрегатом, кВт | 0,08 | 0,12 М7 |
| Общая установленная мощность всех електродвигателей, кВт | 3,685 | 8,09 |
| род тока питающей сети | 50Гц, 380/220 В | 50Гц, 380 В |
| Габарити і масса верстата | ||
| Габарит верстата (длина х ширина х высота), мм | 1870 х 1550 x 1980 | 2000 х 1770 х 1920 |
| Масса верстата, кг | 2000 | 2550 |
Гарна бесіда вкорочує робочий день.
Закон Мерфі