Виробник плоскошліфувального верстата 3Д711ВФ11 Оршанський верстатобудівний завод "Червоний борець" , заснований в 1900 році.
У 1959 році на заводі почалося виробництво плоскошліфувальних верстатів високої та особливо високої точності.
У 1967 році був випущений плоскошліфувальний верстат 3711 перший в СРСР металорізальний верстат особливо високої точності.
Верстат 3Д711ВФ11 плоскошліфувальний високої точності c УЦІ з горизонтальним шпинделем та хрестовим столом виробляється заводом в даний час. Він замінив застарілі моделі 3Е711в , 3Г71 , 3Г71М .
Універсальний плоскошліфувальний верстат 3Д711ВФ11 призначений для шліфування поверхонь периферією кола. У певних межах можливе оброблення поверхонь, розташованих під кутом 90° до дзеркала столу.
Верстати плоскошліфувальні 3Д711ВФ11 з хрестовим столом і горизонтальним шпинделем 3Д711ВФ11, 3Д711ВФ11 ісп.25,56,57, 3Д711ВФ1-1, 3Д711ВФ1-1 ісп. 1ВФ2 призначені для шліфування плоских поверхонь абразивного периферією або алмазного кола різних деталей, закріплених на дзеркалі столу, магнітній, електромагнітній плиті та у пристосуванні, зі сталі, чавуну та інших матеріалів. У певних межах можливе оброблення поверхонь, розташованих під кутом 90° до дзеркала столу шліфуванням торцем кола.
Верстат 3Д711ВФ11 призначений для шліфування плоских поверхонь різних виробів, закріплених на дзеркалі столу, магнітній або електромагнітній плиті або пристрої. У межах, допустимих кожухом шліфувального кола, можлива обробка торцем кола поза циклом, можливе шліфування пазів та фасонних поверхонь.
Із застосуванням пристосувань для виправлення абразивних кіл (додаткових шліфувальних головок, пристосувань для поділу), встановлення та кріплення деталей можливе шліфування похилих та фасонних поверхонь, пазів та уступів.
Із застосуванням різних пристроїв можливе профільне шліфування різних деталей. Точність профілю при цьому залежить від методу заправки профілю кола і від пристрій, що застосовується для кріплення деталей.
Верстат 3Д711ВФ11 комплектується стандартною електромагнітною плитою.
На верстаті можлива робота по циклу, що включає чернові та чистові подачі, вихід на розмір, виходжування. Усі перемикання супроводжуються світловою сигналізацією. Налаштування здійснюється двограничним датчиком.
Можливе багатоверстатне обслуговування.
Пил і шлам змиваються рідиною, що охолоджує, потім відокремлюються магнітним сепаратором, фільтром-транспортером і скидаються в лоток. Замість охолодження можна застосовувати пиловідсмоктуючий агрегат. Середній рівень звуку LA не повинен перевищувати 77 дБА (коригований рівень звукової потужності LpA за ОСТ2 Н89-40-75 не повинен перевищувати 93 дБА). Приставне обладнання підключається до готової електропроводки зі штепсельними роз'ємами.
На станині в поперечному напрямку по двох V-подібних направляючих кочення переміщається хрестовий супорт.
По направляючих хрестового супорта — плоскою та V-подібною у поздовжньому напрямку переміщається стіл. Стіл отримує переміщення від гідроциліндра, закріпленого між напрямними хрестового супорта.
Усередині хрестового супорта у його нижній частинині закріплені вузли: механізм поперечної подачі, механізм поздовжнього переміщення столу, механізм поздовжнього реверсу столу, механізм поперечного реверсу столу, розподільна панель, гідропанель.
З задньої сторони на станині встановлюється колона, вертикальним напрямним кочення якої переміщається шліфувальна головка.
Підставою верстата є станина , де встановлено головні вузли і механізми. На станині кріпляться напрямні, хрестовий супорт і колона.
Супорт верстата забезпечує поздовжнє та поперечне переміщення столу.
Поздовжнє переміщення столу здійснюється по направляючих ковзання, крім верстатів моделі 3Д711ВФ1-1, 3Д711ВФ1-1 ісп.25.
Поперечне переміщення хрестового супорта та вертикальне переміщення шліфувальної головки здійснюються по направляючих кочення.
Обертання шпинделя здійснюється електродвигуном приводу шліфувальної головки, верстати 3Д711ВФ11 вик. 25 та 3Д711ВФ1-1 исп.25 мають привід обертання шліфувальної головки з частотним регулюванням.
Вертикальна подача шліфувального кола здійснюється по гвинт-гайці кочення.
Поперечна подача стола по гвинт-гайці кочення.
Гідрообладнання на верстаті виконано окремим агрегатом (станція гідроприводу РГС-3Е711В) та встановлено з правого боку верстата. На баку гідрообладнання встановлено пульт керування гідрообладнанням. Електрошафа верстатів 3Д711ВФ11 та 3Д711ВФ1-1 встановлена ззаду на гідробаку, а електрошафа напівавтомата ЗЕ7ПВФ2 - ззаду гідробака з правого боку від верстата.
Пульт попереднього набору системи ЧПУ верстата моделі 3Д711ВФ2 закріплений на електрошафі.
З лівого боку верстата встановлено агрегат системи охолодження.
Кліматичне виконання та категорія розміщення верстатів – УХЛ4.1 – для експортних поставок, у тропіки – 0,4 за ГОСТ 15150-69.
Неплощинність та непаралельність оброблених поверхонь зразка розмірами 120 х 240 мм не більше 0,004 мм.
Клас точності верстата за ГОСТ 8—77. Шорсткість обробленої поверхні Ra 0,16 мкм.
Верстати використовуються в одиничному, дрібносерійному, серійному та великосерійному виробництві.
Верстати використовуються в одиничному, дрібносерійному та серійному виробництві.

Габарити робочого простору плоскошліфувального верстата 3д711вф11

Фото плоскошліфувального верстата 3д711вф11

Фото плоскошліфувального верстата 3д711вф11

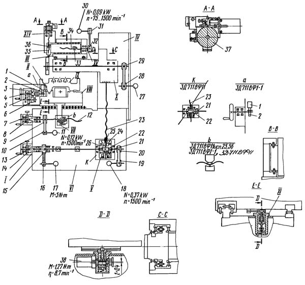
Розташування складових частинин плоскошліфувального верстата 3д711вф11

Розташування органів керування плоскошліфувальним верстатом 3д711вф11

Пульт керування плоскошліфувальним верстатом 3д711вф11
Пульт керування плоскошліфувальним верстатом 3Д711ВФ1. Дивитись у збільшеному масштабі

Кінематична схема плоскошліфувального верстата 3д711вф11
Схема кінематична плоскошліфувального верстата 3Д711ВФ11. Дивитись у збільшеному масштабі
Станина 4 (рис.14) коробчастої форми є основою установки вузлів верстата.
На її верхніх платиках закріплені напрямні кочення для переміщення хрестового супорта 2 і встановлена колона.
Права напрямна 3 - плоска, сприймає лише вертикальні навантаження, а ліва I - П-подібна, сприймає як вертикальні, і горизонтальні навантаження.
На передній стінці станини закріплені вузли поперечної та вертикальної подач.
Прискорене вертикальне переміщення здійснюється через ремінь 8 і шків 7 електродвигуна 5, закріпленого на кронштейні 6 і встановленого на бічній стінці станини. Внутрішня порожнина станини служить розміщення вузлів і системи мастила, і навіть прокладання трас.
Захист поперечних направляючих здійснено гармошками.
Колона забезпечує вертикальне переміщення шліфувальної головки 5 (рис.15) замкнутим напрямним кочення.
Напрямні поверхні утворені колоною I, планками II, пригорнутими до її передньої поверхні.
Переднє та заднє вікна колони захищені щитками 9 і 13, що переміщаються в пазах бічних планок 7 та 14.
Для обмеження підйому шліфувальної головки у верхній частинині колони розташований мікровимикач 2.
При натисканні на вимикач упором 3 розташованим на шліфувальній головці 5 відключається електродвигун прискореного переміщення.
Вертикальні напрямні II та 15 зібрані з попереднім натягом.
В одній площині між роликами натяг створюється клином 10, а в іншій пружинами 12. Гвинт вертикальної 4 подачі кріпиться до нижньої площини корпусу шліфувальної головки 5.
До нижньої площини колони закріплений редуктор.
Живильник 6 мастила направляючих встановлений у верхній порожнині колони.
Ліва поперечна напрямна, що є у перерізі П-подібну форму, сприймає вертикальні і бічні навантаження. П-подібна напрямна 4 (рис.16) з роликами 6 зібрана з попереднім натягом. Бічний натяг роликів 6 створюється клином 2 за допомогою ггвинта 9, потім клин фіксується ггвинтами 3. Збоку напрямна 8 підтискається до станини 7 планками I.
У напрямній передбачені резервуари для збору мастила, що відводиться у відстійник. Захист напрямної здійснюється гармошками 10.
Механізм призначений для точної установки супорта 5 (рис.17) у поперечному напрямку за допомогою індикатора та мірних плиток щодо шліфувального кола. На станині 6 в кронштейні I встановлений індикатор 2, який можна переміщати по штанзі 3 і фіксувати гвинтом 7. На майданчик штанги 4 встановлюють необхідний набір плиток, який фіксується гвинтом 8. Штанга з мірними плитками, закріплена на хрестовому супорті 5, може з наступною фіксацією гвинтом 8.
Механізм відліку поперечних переміщень для верстатів 3Д711ВФ11 исп.25, 56, 3Д711ВФ1-1 (рис.18) служить для вимірювання поперечних переміщень супорта і працює наступним чином. Лінійка 3 (рис.18) фотоімпульсного перетворювача закріплена на супорті I, а датчик 4 - на станині 2. На лінійці є так звана "опорна точка", що забезпечує видачу сигналу при проходженні датчика через неї. Отже відбувається орієнтація хрестового супорта I.
Пристрій призначений для точних відліків вертикальних переміщень і складається з планки I (рис.19) з індикатором 2, встановлених в Т-подібному пазу планки, закріпленої на колоні, мікропоричного упору 5, встановленого на кронштейні 3. Кронштейн 3 закріплений на корпусі шліфувальної головки 4.
Для запобігання поломки індикатора 2 планка I підпружинена і переміщається в пазу за допомогою болта 6 при додатку незначного зусилля під час руху шліфувальної головки 4.
Механізм служить вимірювання вертикальних переміщень шліфувальної головки 3 (рис.20).
Основним елементом механізму є лінійний фотоелектричний перетворювач, що складається з лінійки I, яка встановлена на шліфувальній бабці, і датчика 2, закріпленого на колоні.
Шпиндель шліфувального кола приводиться в обертання від електродвигуна 6 через ременную передачу. Електродвигун 6 встановлений на кронштейні 8 закріпленому ггвинтами 9 до заднього торця шліфувальної головки 2.
Натяг ременя 5 здійснюється переміщенням кронштейна 8 зі шківом 7 і електродвигуном 6 щодо шпинделя за допомогою ггвинта 4 з наступною затяжкою кронштейна ггвинтами 9.
Зняття шківа 3 з конуса шпинделя проводиться гвинтом I, який при його вивертанні стягує шків 3 з конуса шпинделя.
Хрестовий супорт (рис.22) забезпечує поперечне переміщення столу. Верхні напрямні (v-подібна та плоска) служать для поздовжнього, а нижні (П-подібна 2 і плоска 6) для поперечного переміщення. До платика хрестового супорта кріпиться кронштейн I гайки поперечної подачі. Між верхніми напрямними встановлено гідроциліндр 7. На передній стінці супорта під кожухом на кулачках 10 встановлені безконтактні кінцеві вимикачі 9 електрогідравлічного реверсу столу 8. Кулачки 10 з вимикачами 9 встановлюються по штанзі II на потрібний хід столу. З правого боку на передній стінці встановлено механізм ручного переміщення столу 3. У нижній частинині хрестового супорта з лівого боку встановлена планка з регульованими пластинами для поперечного реверсу столу, а з правого боку - механізм відліку поперечних переміщень 5. Праворуч на торці супорта встановлена колодка 4 з масловказівником та двома клапанами для спуску повітря з гідроциліндра.
У верстатах 3Д711ВФ1-1 відмінною особливістю є те, що по верхнім напрямним 12 і 13 (рис.23) супорта стіл переміщається на роликах 14.
Стіл 2 (рис.24) має робочу поверхню з трьома Т-подібними пазами для встановлення та кріплення оброблюваних деталей. Знизу є v-подібна та плоска напрямні ковзання поздовжніх переміщень. До бічних стінок столу пригорнуті крила I для захисту направляючих супорта 6 і для кріплення кронштейнів штоків гідроциліндра.
На внутрішній торцевій поверхні столу встановлений упор 5, взаємодіє з кінцевими вимикачами 9 (див. рис.22,23) поздовжнього реверсу столу.
На внутрішній передній стінці столу закріплена рейка 4 для переміщення ручного столу.
Збір емульсії відбувається у заниженні столу, а слив - через патрубок 3 бак охолодження.
У верстатах 3Д711ВФ1-1 відмінною особливістю є те, що до нижньої частинини столу привернуті сталеві гартовані напрямні кочення 7 і 8 (рис.25) для поздовжнього переміщення.
Механізм поперечної подачі забезпечує:
Автоматична подача та прискорене переміщення здійснюються від електродвигуна I (рис.26) через шківи 3 та 2 та ремінь 4, при цьому маховик 9 не обертається. У вузлі встановлена електромагнітна муфта 5, яка при проходженні автоматичних поперечних подач і при прискореному переміщенні відключає втулку харчову 6 і разом з нею маховик 9 ручної подачі.
Команду на подачу електродвигун отримує від безконтактного вимикача в момент реверсу столу, а реверс поперечної подачі здійснюється від перемикача БТП поперечного реверсу. Прискорений перегін здійснюється за допомогою тумблера, розташованого на пульті електроустаткування. При роботі з маховиком грубої поперечної подачі необхідно рукояткою 15 вивести черв'як 14 із зачеплення з колесом 13, а при роботі з тонкою поперечною подачею необхідно ввести черв'як. Тонка ручна подача здійснюється кнопкою 16.
Гвинт-гайка ковзання захищена гармошкою 10 і 12 трубою від попадання пилу. Гайка ІІ складається з двох деталей, одна з яких закріплена в осьовому напрямку для вибору осьового люфта в передачі гвинт-гайка.
На верстатах 3Д711ВФ11 исп.25 і 56 і 3Д711ВФ1-1 гвинт-гайка ковзання замінена на передачу гвинт-гайка кочення.
Механізм є двоступінчастиним редуктором, змонтованим в окремому корпусі 3 (рис.30) і кріпиться до передньої стінки хрестового супорта. Ручне переміщення столу здійснюється обертанням маховика 4. Вал-шестерня 6 передає обертання колесу 7, яке жорстко пов'язане з валом 8. I переміщує стіл. Зубчасте колесо I вводиться зачеплення з рейкою пружиною II. При вклиненні гідроприводу механізм вимикається поршнем 10.
У верстатах 3Д711ВФ1-1 переміщення від маховика 4 (рис.31) передається безпосередньо через зубчасте колесо I, введене зачеплення з рейкою.
Механізм призначений для фіксації супорта від переміщень. Фіксація супорта в будь-якій точці поперечного ходу здійснюється затискачем стрічки I, закріпленої на супорт між планками 2 механізму фіксації.
Корпус механізму 6 кріпиться на станині 3 на верхній її стінці.
У корпусі механізму змонтований поршень 4, пов'язаний з упором 5. При подачі тиску масла верхню порожнину корпусу 6 відбувається переміщення упору 5, який притискає стрічку супорта до корпусу механізму. При відключенні тиску олії упор повертається у вихідне положення під впливом пружини, звільняючи стрічку I. Контроль положення упору 5 здійснюється кінцевим вимикачем.
Шліфувальна головка складається з корпусу I з вертикальними напрямними і шпинделя 2, встановленого на підшипниках кочення. Підшипники на шпинделі затиснуті гідропресовими втулками 3, що забезпечує мале радіальне биття конусів. У передній і задній опорах встановлені по два радіально-упорні підшипники 4, зібраних з попереднім натягом.
Передня опора сприймає радіальні та осьові навантаження, а задня – тільки радіальні.
Механізм забезпечує автоматичну та ручну вертикальні подачі шліфувальної головки. Автоматична подача здійснюється від крокового електродвигуна II (рис.34) через шківи I і 3 плоскосубчастиний ремінь 2 на карданний вал 10, що з'єднує вузол з черв'ячним редуктором вертикальних переміщень. У вузлі встановлені дві електромагнітні муфти 4 та 5.
При прискорених переміщеннях шліфувальної головки муфтою 5 відключають маховик 6, а муфтою 4 кроковий електродвигун. При проходженні автоматичних, вертикальних подач муфтою 5 відключається маховик 6. При роботі з маховиком 6 грубої вертикальної подачі необхідно рукояткою 15 вивести черв'як 12 з зачеплення із зубчастиним колесом 13, а при роботі з тонкою вертикальною подачею необхідно ввести черв'як 12 в зачеплення Тонка ручна подача здійснюється кнопкою 14.
На верстатах 3Д711ВФ11 ісп.56 та 57 вертикальна подача здійснюється вручну маховиком 6 (рис.35).
Редуктор вертикальної подачі встановлений на нижній поверхні колони та з'єднаний карданним валом з механізмом вертикальної подачі.
Обертання механізму вертикальної подачі передається через карданний вал черв'яку 6 (рис.37) редуктора. Черв'ячне колесо 5 закріплено на втулці 2 (рис.37,38), встановленої на підшипниках і гайку I, що несе (рис.37) з ходовим різьбленням. Ходовий гвинт 3 жорстко закріплений на корпусі шліфувальної головки. На другому кінці черв'яка закріплений шків 4, який з'єднаний клинопасової передачею зі шківом на валу електродвигуна прискорених переміщень
На напівавтоматі 3Е711ВФ2 і верстаті 3Д711ВФ1-1 черв'ячне колесо 5 закріплено на втулці 2 (рис.38), встановленої на підшипниках і несе дві півгайки I, які за допомогою кульок пов'язані з різьбленням ггвинта 3 вертикальних переміщень шліфувальної.
Гідроциліндр здійснює зворотно-поступальний рух столу. Кріплення опор 5 та 7 до хрестового супорту здійснюється ггвинтами. Штоки 4 гідроциліндри кріпляться гайками I до кронштейнів столу. Ущільнюється шток самозатискними гумовими манжетами 8. Кільця 2 є амортизаторами, пом'якшуючими удари при реверсі. Кільця 3 – аварійні обмежувачі штоків. У крайніх положеннях ходу 6 поршня передбачено гальмування столу. При цьому гальмівні конуси поршня перекривають слив масла через камери "а". Для випуску повітря із гідроциліндра передбачені отвори "в". Підводні трубки для випуску повітря під'єднані до колодки.
Конструкцією головки не передбачається регулювання зазорів у підшипниках, вони встановлені із попереднім натягом.
При появі підвищеного нагріву підшипників, шуму, вібрації, втрати герметичності, а також при втраті точності та зниженні чистоти оброблюваної поверхні виробу, шліфувальна головка зі шпинделем і опорами повинна бути піддана ремонту для усунення виявлених несправностей.
При складанні шпиндельного вузла з опорами кочення необхідно дотримуватися таких вимог.
Підшипники підберіть з однаковими за величиною биття зовнішніх і внутрішніх кілець.
Різниця величини биття підшипників комплекту має перевищувати 0,002 мм.
При встановленні підшипників у фланці найбільші радіальні биття зовнішніх кілець повинні бути спрямовані в одну сторону, а при встановленні на шпиндель найбільші радіальні биття внутрішніх кілець підшипників і посадкових шийок шпинделя щодо конусів повинні бути спрямовані в протилежні сторони.
Для регулювання лівої поперечної напрямної необхідно:
Регулювання електромагнітних муфт механізмів поперечної та вертикальної подач зводиться до регулювання натягу пружин 8 і 7. Регулюванням натягу пружин забезпечити передачу моменту, що крутить, при відключених котушках електромагнітних муфт і надійне тяжіння напівмуфт до корпусів котушок при їх включенні. Регулювання здійснюється гайками 7 (див. рис.26) та 8 (див. рис.34).
Для проведення регулювання люфтів у передачах гвинт-гайка кочення вузлів "Редуктор вертикальних переміщень" для верстатів 3Д711ВФ1-1 і 3Е711ВФ2 і "Механізм поперечних подач" для верстатів 3Д711ВФ1-1 і 3Д711ВФ15 ісп. Після цього зніміть шайбу з ггвинта та закріпіть спеціальну гладку втулку замість шайби. Зовнішній діаметр втулки повинен бути меншим від внутрішнього діаметра різьблення ггвинта на 0,01...0,05 мм і мати шорсткість не нижче Ra = 1,25 мкм. Довжина втулки повинна бути більшою за довжину зібраних півгайок.
Потім викрутіть гвинт із корпусу на довжину втулки. Вийміть напівгайку і поверніть на необхідну кількість зубів залежно від величини люфта, що з'явився, вставте півгайку і наверніть на гвинт.
УВАГА! ПРИ РОЗБІРКУ Гвинтової пари напівгайки НЕ ПОВИННІ СХОДИТИ З ВТУЛКИ ДО УНИКАННЯ ВИПАДАННЯ ШАЛЬНИКІВ.

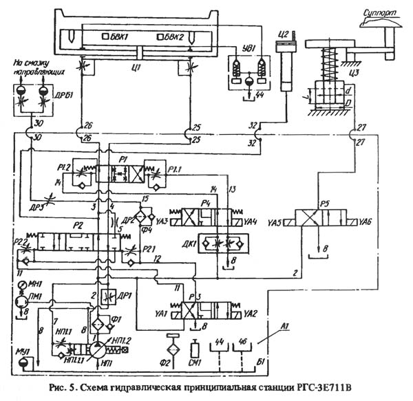
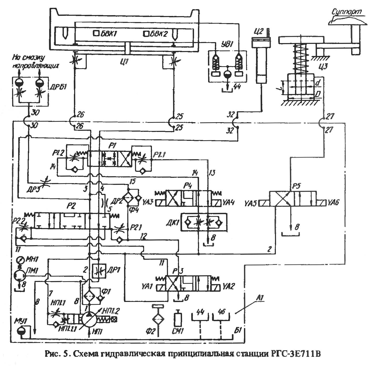
Станція гідроприводу РГС-3Е711В. Габаритні та приєднувальні розміри
Станція гідроприводу РГС-3Е711В. Габаритні та приєднувальні розміри. Дивитись у збільшеному масштабі

Гідравлічна схема плоскошліфувального верстата 3д711вф11
Схема гідравлічна плоскошліфувального верстата 3Д711ВФ11. Дивитись у збільшеному масштабі
Гідравлічна система для гами плоскошліфувальних верстатів ЗЕ711В та 3Д711В призначена:

Розміщення електроустаткування плоскошліфувального верстата 3д711вф11
Підведення напруги живлення здійснюється мідним проводом перетином 4 мм². Введення живильних проводів проводиться через фланцевий косинець з різьбленням труби З/4", розташований на правій стінці електрошафи. Ввідні проводи заводяться на ввідний клемник КЛ1, розташований на правій бічній стінці електрошафи. .
На верстаті використовуються наступні величини напруг змінного і постійного струму:
| Найменування параметру | 3E711VF2 | 3D711VF11 | 3E711B |
|---|---|---|---|
| Основні параметри | |||
| Клас точності згідно з ГОСТ 8-82 | У | У | У |
| Найбільші розміри заготовки, що встановлюється (довжина х ширина х висота), мм | 990 х 280 х 400 | 990 х 280 х 400 | |
| Найбільші розміри оброблюваної заготовки (довжина x ширина x висота), мм | 630 х 280 х 400 | 630 х 280 х 400 | 630 х 200 х 375 |
| Найбільша висота оброблюваних виробів при найбільшому діаметрі шліфувального круга, мм | 400 | 400 | 325 |
| Найбільша висота оброблюваних виробів при найменшому діаметрі шліфувального круга, мм | 470 | 375 | |
| Відстань від осі шпинделя до дзеркала стола, мм | 550 | 550 | 500 |
| Найбільша маса виробів, що обробляються з плитою, кг | 220 | 220 | 220 |
| Точнісні параметри, що максимально досягаються на зразку-виробі | |||
| Розмір зразка-виробу, мм | 380 х 120 х 80 | ||
| площинність, мкм | 4 | ||
| паралельність, мкм | 5 | ||
| шорсткість поверхні, обробленої периферією шліфувального кола, Ra | 0,16 | ||
| Перпендикулярність траєкторії поперечного переміщення столу до напрямку його поздовжнього переміщення, мкм | 25 | ||
| Робочий стіл верстата | |||
| Розміри настановної поверхні столу (довжина х ширина), мм | 990 x 200 | 990 x 200 | 990 x 200 |
| Розміри робочої поверхні столу (довжина x ширина), мм | 630 x 200 | 630 x 200 | 630 x 200 |
| Найбільше ручне поздовжнє переміщення столу, мм | 700 | 700 | 700 |
| Найбільше поздовжнє переміщення столу від гідроциліндра, мм | 70..670 | 70..670 | |
| Швидкість поздовжнього переміщення столу (безступінчасте регулювання), м/хв. | 2..35 | 2..35 | 2..35 |
| Супорт столу. Механізм поперечної подачі столу | |||
| Найбільше ручне поперечне переміщення супорта столу/автоматичне, мм | 250/245 | 250/245 | 250/245 |
| Автоматична поперечна подача на кожен хід столу (безступінчасте регулювання), мм | 0,3..40 | 0,3..40 | 0,3..30 |
| Швидкість безперервних переміщень шліфувальної головки, м/хв. | 0,15..0,3 | 0,15..0,3 | |
| Шліфувальна бабка. Шліфувальне коло | |||
| Найбільше вертикальне переміщення шліфувальної бабки, мм | 400 | 400 | |
| Дискретність завдання вертикального переміщення, мм | 0,001 | - | - |
| Цифрова індикація вертикального переміщення на довжині (крок 0,001) - найменша (найбільша), мм | 0..9 999 | 0..0,999 | - |
| Цифрова індикація поперечного переміщення на довжині, мм | - | - | - |
| Відскок шліфувального круга після закінчення циклу (найбільший/найменший/дискретність), мм | 0,050..9,999 крок 0,001 | 0,1..0,9 крок 0,1 | - |
| Прискорене вертикальне переміщення шліфувальної бабки, м/хв. | 0,3 | 0,3 | |
| Прискорене переміщення хрестового супорта столу, м/хв. | 2,14 | 2,14 | 1,5 |
| Розміри шліфувального круга (D xdxh), мм | 300 х 76 х 40..63 | 300 х 76 х 40..63 | 250 х 76 х 40..50 |
| Діаметр кінця шліфувального шпинделя, мм | 40 | 40 | 40 |
| Число оборотів шліфувального кола за хвилину | 2230 | 2230 | |
| Найбільша (найменша) швидкість різання (окружна швидкість шліфувального кола), м/с | 35 (22,5) | 35 (22,5) | 35 |
| Ціна поділу лімба маховика вертикального переміщення, мм | 0,002 | ||
| Ціна поділу лімба тонкої вертикальної подачі, мм | 0,0005 | ||
| Автоматична подача вертикального переміщення (ступінчаста чорнова з кроком 0,01), мм | 0,001..0,099 | 0,01..0,09 | - |
| Автоматична подача вертикального переміщення (ступінчаста чистова з кроком 0,001), мм | 0,001..0,009 | 0,001..0,009 | - |
| Автоматична подача вертикального переміщення (ступінчаста з кроком 0,002), мм | - | - | 0,08..0,002 |
| Електроустаткування та привід верстата | |||
| Кількість електродвигунів на верстаті | 9 | 8 | 7 |
| Електродвигун приводу шпинделя шліфувального круга, кВт (об/хв) | 5,5 (1500) | 4 (1500) | 4 |
| Електродвигун гідроприводу столу, кВт | 2,2 (1500) | 2,2 (1500) | 3,0 |
| Електродвигун приводу вертикального подавання, Н*м | 5 | 5 | |
| Електродвигун прискореного переміщення шліфувальної головки, кВт (об/хв) | 0,37 (1500) | 0,37 (1500) | 0,55 |
| Електродвигун приводу поперечної подачі, кВт (об/хв) | 0,12 (1500) | 0,12 (1500) | 0,18 |
| Електродвигун вентилятора охолодження олії в гідростанції, кВт (об/хв) | 0,09 | ||
| Електродвигун вентилятора охолодження електрошафи, кВт (об/хв) | 0,018 (1500) | 0,018 (1500) | |
| Електродвигун насоса охолодження, кВт (об/хв) | 0,15 (3000) | 0,15 (3000) | 0,15 (3000) |
| Електродвигун магнітного сепаратора у комплекті з агрегатом, кВт | 0,09 (1500) | 0,09 (1500) | 0,12 |
| Електродвигун приводу механізму редагування, кВт | 0,09 (1500) | - | - |
| Загальна встановлена потужність усіх електродвигунів, кВт | 8,57 | 6,98 | 8,09 |
| рід струму мережі живлення | 50Гц, 380 В | 50Гц, 380 В | 50Гц, 380 В |
| Габарити та маса верстата | |||
| Габарит верстата (довжина x ширина x висота), мм | 2595 х 1820 х 2035 | 2595 х 1775 х 2035 | 2000 х 1770 х 1920 |
| Маса верстата, кг | 3200 | 2950 | 2550 |
Гарна бесіда вкорочує робочий день.
Закон Мерфі