Виробник токарного патронно-центрового верстата 1720ПФ30 – Московський верстатобудівний завод "Червоний пролетар" ім. А.І. Єфремова , заснований у 1857 році.
Один із первістків верстатобудування СРСР. Вступив в дію в 1932 році. За перші 10 років освоїв виробництво 48 типорозмірів верстатів.
Токарний верстат 1720ПФ30 розроблений та запущений у виробництво у 1985 році.
Напівавтомат токарний з ЧПУ 1720ПФ30 призначений для токарної обробки зовнішніх та внутрішніх поверхонь деталей типу тіл обертання зі східчастиним та криволінійним профілем, а також для нарізування різьблення в автоматичному режимі за керуючою програмою.
Складання та редагування керуючої програми здійснюються оператором на робочому місці за допомогою клавіатури пристрою ЧПК або поза напівавтоматом з подальшим введенням керуючої програми у пристрій ЧПУ з різних програмоносіїв та з редагуванням на робочому місці.
Напівавтомат може бути обладнаний різними системами ЧПУ.
Висока потужність головного приводу та частота обертання шпинделя напівавтомата дозволяють ефективно використовувати ріжучі властивості сучасних інструментів у всьому діапазоні оброблюваних діаметрів.
Компонування напівавтомата з розташуванням направляючих каретки на передній вертикальній площині забезпечує:
Механізоване переміщення задньої бабки може здійснюватися за програмою системи ЧПУ.
Напівавтомат може оснащуватися механізованим затискним пристроєм, транспортером стружковидалення, люнетом та іншими додатковими вузлами.
Найбільший діаметр оброблюваної деталі – 400 мм, довжина – 200 мм, маса – 20 кг, відстань між центрами – 750 мм. Верстат оснащений 12 позиційною інструментальною револьверною головкою, має конвеєр для збирання стружки. Висока потужність головного приводу (18,5 кВт) та частоти обертання шпинделя напівавтомата дозволяють ефективно використовувати ріжучі властивості сучасних інструментів у всьому діапазоні оброблюваних діаметрів.
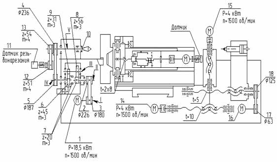
Верстат із ЧПУ, кінематична схема якого показана на рис. 3, випускається у двох виконаннях: силовому - зі збільшеним крутним моментом на шпинделі і швидкісному - зі збільшеною межею частоти обертання шпинделя.
Обертання шпинделя здійснюється від двигуна 1 (Р=18,5 кВт; п=1500 об/хв) з регульованою частотою обертання обертання передається з валу I на вал II через ремінну передачу зі шківами 2 (226) і 3 (180), далі обертання передається через двоступінчасту коробку швидкостей з валу II на вал III і далі на вал IV і поліклінову ременную передачу зі шківами 4 (236) і 5 (187).
Коробка швидкостей залежно від положення шестерні-муфти 6/7 (яка перемикається за допомогою гідроциліндра) забезпечує передачу обертання або безпосередньо (передаточне відношення 1:1) або через шестерні 7 (z = 45, m = 3) - 8 (z = 56 , m = 3), 9 (z = 31, m = 3) - 6 (z = 45, m = 3) із загальним передатним ставленням i = 1:4. З валу IV обертання передається на шпиндель 10. Різьбонарізання здійснюється за допомогою датчика різьбонарізання 11, пов'язаного зі шпинделем зубчасто ременной передачею 12 (z = 51, m = 4) - 13 (z = 54, m = 4).
Поздовжнє і поперечне переміщення супортів здійснюється від двигунів 14, 15, 16, через відповідну ременную передачу зі шківами 17 (63) і 18 (125) і кулькові пару з кроком Р = 10 мм і Р = 5 мм.
Розробник – московський верстатобудівний завод «Червоний пролетар» ім. А. І. Єфремова.

Габарит робочого простору токарного верстата 1720ПФ30

Фото токарного верстата 1720ПФ30

Фото токарного верстата 1720ПФ30

Фото токарного верстата 1720ПФ30

Кінематична схема токарного верстата 1720ПФ30
Рухи у верстаті 1720ПФ30

Технічні характеристики верстата 1720ПФ30
Технічні характеристики верстата 1720ПФ30. Завантажити у збільшеному масштабі