metalinstryment.com
Довідник по металорізальних верстатів та пресовому обладнанні

6А56 Верстат фрезерный вертикальний з крестовым столом
руководство, схеми, опис, характеристики

6А56 Загальний вигляд  бесконсольного фрезерного верстата з крестовым столом







Відомості про виробника фрезерного вертикального бесконсольного верстата 6А56

Производитель фрезерного вертикального бесконсольного верстата 6А56 - Ульяновский завод тяжелых і уникальных верстатів УЗТС, основанный в 1956 году.

Верстат 6А56 запущен в производство на заводе изготовителе в 1967 году.





Верстати, выпускаемые Ульяновским заводом тяжелых і уникальных верстатів УЗТС


6А56 Верстат фрезерный вертикальний з крестовым столом. Назначение, область применения

Вертикальный фрезерный верстат з крестовым столом моделі 6А56 предназначен для скоростного фрезерування крупногабаритных деталей в основном торцовыми фрезами в условиях индивидуального і серийного производства.

Верстат моделі 6А56 бесконсольного типа предназначен для высокопроизводительного фрезерування деталей из чугуна, стали і цветных металлов торцовыми, кінцівыми і фасонными фрезами. На станке выполняется обработка не только сырых, но і закаленных деталей з применением современного инструмента з ножами из ельбора, сверхтвердых композиционных материалов из металлокерамики. На станке производится фрезерование, сверление, зенкерование, развертывание і растачивание.

Основні характеристики фрезерного вертикального верстата з крестовым столом 6А56

Производитель: Ульяновский завод тяжелых і уникальных верстатів УЗТС.

Фрезерный верстат 6А56 производился з 1967 года з основними параметрами по ГОСТ 9726. Верстати фрезерные вертикальные з крестовым столом. Терминология. Основні розміри. Нормы точності і жесткости..





Особливості конструкції фрезерного верстата 6А56

Для фрезерування сложных криволинейных поверхностей по разметке в станке предусмотрена ручная подача стола в продольном і поперечном направлениях.

Возможности верстата могут быть расширены за счет использования поворотной накладной фрезерной головки, поставляемой за особую плату по специальному заказу.

Бесступенчатое регулювання приводов подач стола і шпиндельной бабки дает возможность выбрать наиболее еффективный режим різання.

Приводы подач расположены в непосредственной близости от перемещающихся вузлів, что обеспечивает высокую жесткость привода.

На станке можно производить попутное фрезерование в обе стороны при продольном перемещении стола посредством гідравлічного механізма выбора зазору в паре червяк — рейка.

Верстат имеет удобное централизованное керування з подвесного пульта, что увеличивает возможности высокопроизводительной роботи.

Для сокращения вспомогательного часу, облегчения труда робочого, безопасности і удобства обслуживания в верстатах применены:

Для охлаждения режущего инструмента используется распыленная охлаждающая жидкость.

Автономные системы осуществляют централизованную смазку механізмов верстата.

Класс точності верстата Н.





Габаритные розміри робочого простору фрезерного верстата 6А56

6А56 Габаритные розміри робочого простору бесконсольного фрезерного верстата з крестовым столом

Габаритные розміри робочого простору верстата 6а56


Посадочные і присоединительные базы фрезерного верстата 6А56

6А56 Посадочные і присоединительные базы фрезерного верстата 6А56

Посадочные і присоединительные базы фрезерного верстата 6а56


Загальний вигляд вертикального бесконсольного фрезерного верстата 6А56

6А56 Загальний вигляд  бесконсольного фрезерного верстата з крестовым столом

Фото бесконсольного фрезерного верстата 6а56


6А56 Загальний вигляд  бесконсольного фрезерного верстата з крестовым столом

Фото бесконсольного фрезерного верстата 6а56


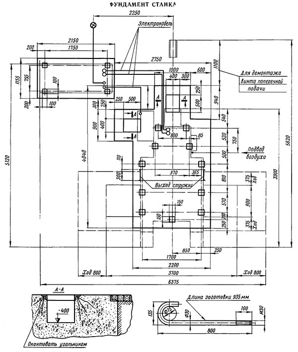
Настановне креслення фрезерного верстата 6А56

6А56 Настановне креслення фрезерного верстата 6А56

Настановне креслення фрезерного верстата 6а56





Технічні характеристики бесконсольного фрезерного верстата 6А56

Наименование параметра 6А56
Основні параметри верстата
Наибольшие розміри обрабатываемой заготовки (длина х ширина х высота), мм 2000 х 800 х 800
Наибольшая масса обрабатываемой заготовки, кг 4000
Розміри поверхности стола, мм 800 х 2000
Расстояние от торца шпинделя до поверхности стола, мм 100..900
Расстояние от оси шпинделя до вертикальних направляючих (вылет), мм 800
Наибольшее перемещение стола в продольном направлении, мм 1600
Наибольшее перемещение стола в поперечном направлении, мм 750
Продольные і поперечные подачі стола (бесступенчатое регулювання), мм/мин 6..1000
Быстрые продольные і поперечные перемещение стола, мм/мин 3000
Шпиндель. Бабка шпиндельна
Вертикальное (установочное) перемещение бабки, мм 800
Наибольший расчетный диаметр торцевых фрез, мм 400
Частота обертання шпинделя, об/мин 25..1250
(φ = 1,26)
Количество швидкостей шпинделя 18
Ход гильзы шпинделя 150
Скорость подачі шпинделя (бесступенчатое регулювання), мм/мин 6..250
Скорость установочного вертикального переміщення бабки, м/мин
Наибольший крутящий момент на шпинделе, кгс*м 392
Наибольшее усилие різання, допускаемое механізмом подачі бабки, кгс
Наибольший угол поворота шпиндельной бабки, град нет
Цена деления шкалы поворота шпиндельной бабки, мин
Конус отверстия шпинделя
Кінець шпинделя 50
Електроустаткування і привід верстата
Количество електродвигателей на станке
Електродвигун приводу головного руху, кВт 22
Електродвигун постоянного тока приводу подач стола і бабки, кВт 3,3
Електродвигун приводу насоса гідростанції, кВт 1,5
Електродвигун насоса змазки, кВт 0,27
Електродвигун насоса охлаждения, кВт 0,12
Суммарная мощность установленных на станке електродвигателей, кВт
Габаритные розміри і масса верстата
Габаритные розміри (длина х ширина х высота), мм 5300 х 3900 х 4000
Масса верстата, кг 19100








Заказать

Кто владеет информацией - тот владеет миром.

Натан Ротшильд