Виробник токарного верстата 250ІТВМ.01, 250ІТВМ.03, 250ІТВМФ1 - Іжевський верстатобудівний завод Іжмаш , заснований в 1807 році.
Історія верстатобудування на Іжевському машинобудівному заводі "Іжмаш" починається 28 липня 1930 р. після виходу наказу №181 про створення верстатобудівного відділу.
Першою продукцією верстатобудівного виробництва на заводі став токарний верстат фірми "Леве" із зовнішньою трансмісією.
Найбільш масовими моделями універсальних токарних верстатів, випущеними в різний час, стали "Удмурт", "Удмурт-2" (161-АМ), ІЖ-250, 1І611П, 1ІС611В, 95ТС, 250ІТВМ, 250ІТВМ4 та токар.
Токарно-гвинторізний верстат 250ІТВМ.01 став подальшим розвитком свого легендарного попередника - ІЖ 1І611П та ІЖ 250-ІТВ .
Верстати токарно-гвинторізні моделей 250ІТВМ.01 , 250ІТВМ.03, 250ІТВМФ1 призначені для токарної обробки в центрах, патроні або цангі, а також для нарізування різьблень метричної, модульної та дюймової для експлуатації на великих і малих підприємствах.
Верстати 250ІТВМ.01 можуть застосовуватися в інструментальному та приладобудівному виробництві, пов'язаному з точною обробкою невеликих за розмірами деталей.
З метою тривалого збереження точності обробки верстати необхідно використовувати лише для фінішних чи напівчистових операцій.
Верстат моделі 250ІТВМФ1 оснащений системою цифрової індикації (надалі УЦІ), що дозволяє підвищити продуктивність праці за рахунок скорочення допоміжного часу на пробні проходи, вимірювання деталей. Застосування УЦІ полегшує роботу токаря за рахунок виключення розрахунків та необхідності запам'ятовування оборотів лімбу.
Верстат моделі 250ІТВМ.01 є базовою моделлю для верстатів 250ІТВМ.03, 250ІТВМ Ф1, 250ІТПМ.
Верстат моделі 250ІТВМФ1 додатково оснащується пристроєм цифрової індикації (УЦІ).
Верстат 250ІТПМ (клас точності П за ГОСТ 8-82) застосовується для виконання грубіших і менш точних робіт і виготовляється за особливим замовленням.
Конструкція верстата моделі 250ІТВМ.03 відрізняється від базової моделі 250ІТВМ.01 великою міжцентровою відстанню (500 мм та 750 мм)
Привід головного руху здійснюється від електродвигуна через дванадцяти швидкісний редуктор, клинові та поліклінові ремені. При повороті маховика у двох селекторних дисках створюється певна комбінація отворів під фіксуючі пальці важелів, що перемикають блоки шестерень. Після цього відтягуванням рукоятки на себе спочатку здійснюється пригальмовування шестерень, що обертаються, а потім їх перемикання. У передній бабці розміщені приймальний шків, шпиндель, перебір 1:8, ланка збільшення кроку різьблення. Верстат моделі 250 ІТВМФ1 оснащений системою цифрової індикації (УЦІ).
Оснащення верстата УЦІ дозволяє:
Для точного відліку поперечних переміщень передбачено механізм-верньєр, що дозволяє здійснювати переміщення 0,005 мм/об. Коробка подач забезпечує широкий діапазон величин різьби, подовжньої і поперечної подач. Для нарізування точного різьблення передбачено пряме з'єднання ходового ггвинта з гітарою, минаючи механізм коробки подач.
Фартух закритого типу забезпечує поздовжні та поперечні подачі супорта вручну та механічно від ходового валика, а також нарізування різьблення за допомогою ходового ггвинта. Керування подачами здійснюється однією рукояткою. Напрямок включення рукоятки збігається з напрямком переміщення супорта. Наявність блокувального пристрою виключає можливість одночасного включення ходового ггвинта та ходового валика, а також поздовжньої та поперечної подач. На верстаті встановлюються електродвигуни та апаратура, розраховані на напругу 380 В трифазного змінного струму частотою 50Гц, напрузі місцевого освітлення 36 В. Підключення верстата до електромережі здійснюється пакетним вмикачем.
Клас точності верстатів 250ІТВМ.01 , 250ІТВМ.03, 250ІТВМФ1 В за ГОСТ 8-82
Верстати призначені для використання в умовах УХЛ4 ГОСТ 15150-69.
У верстатах 250ІТВМ.01 використані винаходи за авторськими свідоцтвами 173094, 312739, 249142, 28М05, 288496, 583912, 831503, 1199461.
Верстати 250ІТВМ.01 сертифіковані. Сертифікат відповідності № РОСС UA.АЯ04.В10876, термін дії до 17.06.2006 року.

Габарити робочого простору верстата 250ітвм.01

Фото токарно-гвинторізного верстата 250итвм
Фото токарно-гвинторізного верстата 250ітвм. Завантажити у збільшеному масштабі

Фото токарно-гвинторізного верстата 250итвм
Фото токарно-гвинторізного верстата 250ітвм. Завантажити у збільшеному масштабі

Фото передньої бабки токарно-гвинторізного верстата 250итвм

Фото передньої бабки токарно-гвинторізного верстата 250итвм
Фото передньої бабки токарно-гвинторізного верстата 250ітвм. Завантажити у збільшеному масштабі

Фото передньої бабки токарно-гвинторізного верстата 250итвм
Фото передньої бабки токарно-гвинторізного верстата 250ітвм. Завантажити у збільшеному масштабі

Фото передньої бабки токарно-гвинторізного верстата 250итвм
Фото передньої бабки токарно-гвинторізного верстата 250ітвм. Завантажити у збільшеному масштабі

Фото передньої бабки токарно-гвинторізного верстата 250итвм
Фото передньої бабки токарно-гвинторізного верстата 250ітвм. Завантажити у збільшеному масштабі

Шпиндель токарно-гвинторізного верстата 250итвм

Суппорт токарно-гвинторізного верстата 250итвм
Супорт токарно-гвинторізного верстата 250ітвм. Завантажити у збільшеному масштабі

Розташування основних вузлів токарного верстата 250итвм.01

Розташування органів керування токарним верстатом 250итвм.01
Електроустаткування верстата осуществляет:
Питание ланцюгів електроустаткування осуществляется следующими напряжениями:
Питание верстата осуществляется от сети трехфазного переменного тока напряжением 380 В, частотой 50 Гц. Качество електроенергии должно соответствовать ГОСТ 13109-97
Электродвигатели верстата

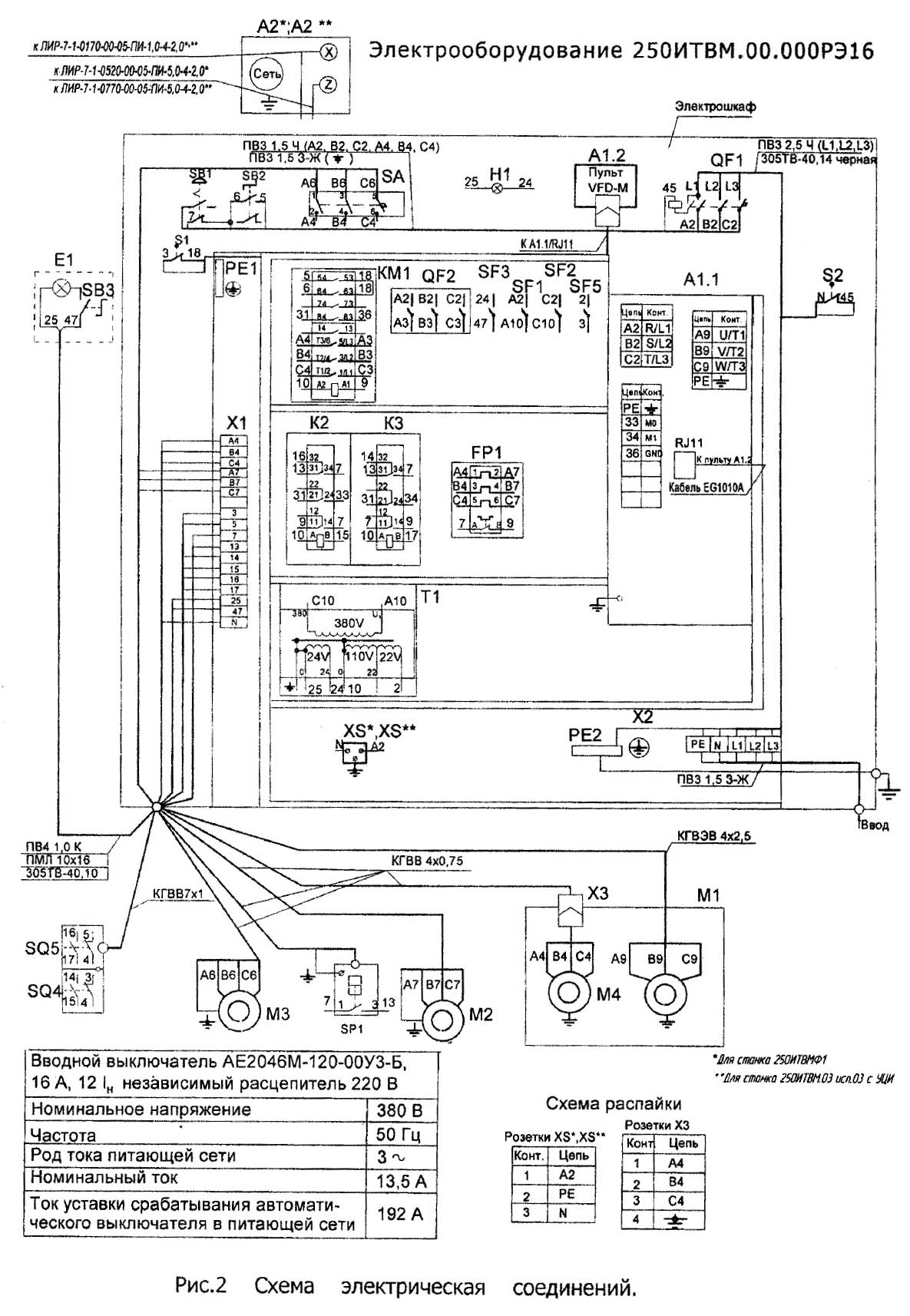
Размещение електроустаткування токарно-гвинторізного верстата 250ИТВМ.01, 250ИТВМ.03, 250ИТВМФ1
Электрошкаф з аппаратурой керування установлен за передньої бабкой. Ввод питающих проводов може быть выполнен сверху или знизу через отверстие з резьбой G1/2-В в угольнике і сальник для уплотнения електрических кабелей.
Подключение верстата к питающей сети должно производиться изолированным медным проводом сечением не менее 2,5 мм².
Над передньої бабкой на пульті расположены органы керування:
На станке моделі 250ИТВМФ1,250ИТВМ.03 з УЦИ установлены блоки индикации для визуального отсчета в цифровой форме перемещений продольного і поперечного супортів і датчики линейных перемещений (ДЛП):
Увімкнення і відключення системы цифровой индикации на станке 250ИТВМФ1, 250ИТВМ.03 з УЦИ производится выключателями, установленными непосредственно на блоках индикации.
Лампа H1 со светофильтром белого цвета, показывает включенное состояние вводного выключателя QF1.
Освещение робочого места производится светильником Е1 з гибкой стойкой. Освещение включается і отключается выключателем SB3, установленным на светильнике.
Выключатели SQ4 і SQ5, действующие от рукоятки керування для увімкнення, отключения і реверсирования шпинделя, установлены з правой стороны станины.
Микровыключатель S1 для блокировки обертання шпинделя при открытом ограждении патрона установлен на боковой стенке електрошафи.
Микровыключатель S2 для отключения верстата от питающей сети при открывании дверки електрошафи, установлен внутри електрошафи.
Выключатель SP1 (в составе реле давления) для блокировки увімкнення обертання шпинделя при отсутствии змазки установлен на станції змазки.
В електросхеме верстата предусмотрены наступні меры предупреждения аварийных ситуаций, выхода из строя окремих елементів верстата, отключения енергоживлення, обеспечивающие безопасность роботи:
Електроустаткування верстата выполняет наступні блокировки:
На пульті керування верстатом установлена сигналізація:
При первоначальном пуске верстата необходимо внешним осмотром електроустаткування проверить:
ВНИМАНИЕ! ПРИ ВКЛЮЧЕНИИ СТАНКА РУКОЯТКА МЕХАНИЗМА РЕВЕРСА ДОЛЖНА НАХОДИТЬСЯ В НЕЙТРАЛЬНОМ ПОЛОЖЕНИИ.
На верстат з блоками цифровой индикации:
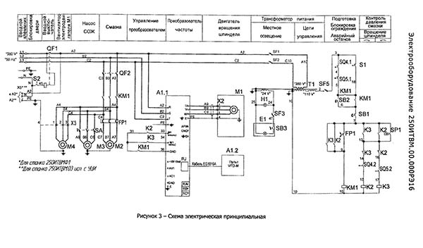
Работа електроустаткування верстатів моделей 250ИТБМ.01, 250ИТВМ.ОЗ, 250ИТВМ,03 исп. з УЦИ, 250ИТВМФ1 определяется електрической принципиальной схемой 250ИТВМ.124.000ЭЗ в соответствии з рисунком 3 і перечнем елементів 250ИТВМ.124.000ПЭЗ в соответствии з таблицей 3.
Перед началом роботи необходимо убедиться, что вводной выключатель QF1 находится во включенном состоянии, о чем должна показывать сигнальная лампочка HI , а рукоятка керування вращением шпинделя - в нейтральном (среднем) положении. Затем нажатием выключателя SB2 включить двигатель станції змазки М2. Проверить работу вентилятора обдува преобразователя частоти і обдува двигуна Ml (находится в станине верстата на двигателе Ml). Если вентилятор (М4) двигуна Ml вращается, таким образом, что гонит воздух от двигуна Ml, то необходимо поменять фазы в електропитании.
Пуск двигуна Ml головного приводу осуществляется переводом рукоятки керування в верхнее или в нижнее положение. В верхнем положении рукоятки нажимается выключатель SQ4, который включит реле К2, при етом будет прямое вращение електродвигуна Ml. При переключении рукоятки в нижнее положение нажимается выключатель- SQ5, который включит реле К3,двигателю Ml будет обеспечено обратное вращение.
При установці рукоятки керування из верхнего или нижнего положения в нейтральное "(среднее) отключится реле К2 или КЗ і двигатель M1 остановится. Двигатель M1 приводу шпинделя верстата управляется от преобразователя частоти, который обеспечивает заданное направление і скорость обертання шпинделя. Преобразователь частоти программируемый. Для ввода данных в него существует цифровой пульт оператора (VFD-M). Работа з пультом оператора, возможные режими і опис функций описаны в «Руководстве по експлуатации преобразователя частоти". Для ввода в експлуатацию преобразователя частоти параметри преобразователя установлены в соответствии з таблицей 4.
Перед пуском електродвигуна Ml з помощью переменного резистора на пульті оператора (VFD-M) і рукоятки на коробке швидкостей обертання шпинделя, вьбрать необходимую скорость обертання шпинделя. Скорость обертання шпинделя, выбранная резистором поступает на вход частотного преобразователя.
При срабатывании тепловой защиты FP1 во время обертання шпинделя или отсутствии змазки (SP1), відключення двигуна происходит только після окончания обробки. После чего увімкнення обертання шпинделя возможно только після восстановления кнопки возврата теплового реле в исходное состояние і поступлении змазки (контроль SP1/7-13).
Увімкнення і відключення електронасоса охлаждения производится выключателем SA.
После непредвиденного перерыва в електроснабжении необходимо отвести різець от заготовки, рукоятку керування шпинделем установить в нейтральное положение і в дальнейшем руководствоваться разделами 4.4.2, 4.4.3,
«УЦИ устанавливается на верстат моделі 250ИТВМФ1 і состоит из двух преобразователей линейных перемещений (ПЛП) і пристроя цифровой индикации (УЦИ). УЦИ позволяет судить о месте положения резца в процессе обробки детали. Начало обробки совмещается з 0 на табло УЦИ.
Установка преобразователя координаты X (250ИТВМФ1.94.01.000) предназначена для преобразования перемещений поперечної каретки суппорта в електрический сигнал, который преобразуется в цифровую форму з вводом показаний на табло УЦИ координаты X.
Корпус ПЛП установлен на опорах 5 і 7, закрепленных в Т - образном пазу поперечної каретки і перемещается вместе з ней, а головка 2 преобразователя крепится к планке 8, закрепленной в пазу суппорта 3, і имеющей возможность переміщення для совмещения базовых поверхностей преобразователя і головки.
Установка преобразователя координаты Z (250ИТВМФ1.94.02.000) предназначена для преобразования продольных перемещений суппорта в електрический сигнал, который преобразуется в цифровую форму з выводом показаний на табло УЦИ координаты Z.
Корпус ПЛП установлен на задньої стенке станины. Связь корпуса з кареткой осуществляется кронштейном 3, несущим головку.
Необходимо обратить внимание на то, чтобы зазор между преобразователями і головками был в пределах 1 ± 0,2 мм на всей длине ходу, а непараллельность базовых поверхностей преобразователей і головок направлению переміщення не более 0,1 мм,
На станке должен применяться стандартный инструмент, предназначенный для универсальных токарно-винторезных верстатів.
Опис роботи і программирования преобразователя частоти изложены в руководстве по експлуатации «Преобразователь частоти серии VFD-M»
В таблице 4 приведена группа параметров, устанавливаемых на заводе производителе верстата.
Техническое обслуговування і профилактика преобразователя частоти. Техническое обслуговування і профилактику преобразователя частоти производить согласно «Руководства по експлуатации преобразователя частоти серии VFD-M».
Данный раздел поможе избежать ошибки, а также самостоятельно определить і устранить причину ошибок.
Если во время роботи неоднократно повторяются сообщения об ошибках і сбои, то в первую очередь необходимо выявить источник ошибки. Для етого следует осуществить проверку по следующему алгоритму:
- Является ли ошибка воспроизводимой ?
Для етого нужно сбросить ошибку і попробовать повторить її при тех же условиях, если ошибку можно воспроизвести, то следующим шагом будет выяснение, на какой фазе роботи происходит ошибка.
- Появляется ли ошибка на определенной фазе роботи (например, всегда ли при разгоне) ?
Если да, то следует просмотреть сообщения об ошибках і устранить перечисленные в них причины.
- Действительно ли ошибка появляется или исчезает після определенного часу ?
Если да, то ето може служить признаком перегрева преобразователя.
Проверить, используется ли преобразователь в соответствии з требуемыми условиями окружающей среды і что конденсация влаги не наблюдается.
Преобразователь частоти VFD-M оснащен развитой системой диагностирования аварийных состояний, которая охватывает более 20 различных состояний, а также информационных сообщений об авариях.
В случае обнаружения аварийного состояния, активизируются определенные защитные функции, отключающие работу силовой ланцюги преобразователя.
Аварийные состояния преобразователя сгруппированы следующим образом:
Более подробно изложено в «Руководстве по експлуатации преобразователя "частоти серии VFD-M", главе 7(«Обнаружение і усунення повреждений»).
Безопасность роботи електроустаткування верстата обеспечивается его изготовлением в соответствии з требованиями ГОСТ 12.2.009-99 і ГОСТ Р МЭК 60204-1-99 і експлуатацией в соответствии з указаниями настоящего руководства.
К обслуговування верстата допускается персонал, ознакомленный з електрообладнанням верстата і имеющий удостоверение по технике безопасности на право работ при експлуатации електроустановок з напряжением до 1000 В.
Эксплуатацию і обслуговування електроустаткування выполнять в соответствии з действующими документами: «Правила експлуатации електроустановок потребителей" і "Правил техники безопасности при експлуатации електроустановок потребителей".
При установці верстат должен быть надежно заземлен путем подключения к зажиму РЕ.
Подключение верстата к ланцюги заземления должно производиться медным проводом сечением не менее 2,5 мм².
УЗЛЫ заземления і ввод електроживлення находятся з левой стороны верстата в нижней частини електрошафи.
Качество заземления должно быть проверено внешним осмотром і на непрерывность ланцюги защиты в соответствии з требованием ГОСТ Р МЭК 60204-1-99. Для етого между зажимом РЕ і проверяемыми точками пропускается ток величиной не менее 10 А, частотой 50 Гц, направленный от источника БСНН (безопасное сверхнизкое напряжение). При етом падение напряжения в проверяемой ланцюги не должно быть более 2,6 В.
Все аппараты керування, не требующие обязательной установки на станке, находятся в електрошкафу. Степень защиты електрошафи - IP43.
ЗАПРЕЩАЕТСЯ РАБОТА СТАНКА С ОТКРЫТОЙ ДВЕРЬЮ ЭЛЕКТРОШКАФА.
При ремонтi і перерывах в работе вводной выключатель должен быть отключен.
ВНИМАНИЕ! ВЕРХНИЕ КОНТАКТЫ ВВОДНОГО АВТОМАТИЧЕСКОГО ВЫКЛЮЧАТЕЛЯ QF1 И КОНТАКТЫ БЛОКА ЗАЖИМОВ Х2 НАХОДЯТСЯ ПОД НАПРЯЖЕНИЕМ 380 В И ПРИ ОТКЛЮЧЕННОМ ВВОДНОМ ВЫКЛЮЧАТЕЛЕ. СЛУЧАЙНОЕ ПРИКОСНОВЕНИЕ К ЭТИМ КОНТАКТАМ ОПАСНО ДЛЯ ЖИЗНИ.
Для обеспечения безопасной роботи на станке предусмотрены:
Действие всех електрических блокировок і выключателя "АВАРИЙНЫЙ ОСТАНОВ" должно проверяться на холостом ходу при первоначальном пуске верстата, а также при профилактических работах.
КАТЕГОРИЧЕСКИ ЗАПРЕЩАЕТСЯ РАБОТАТЬ НА СТАНКЕ ПРИ НЕИСПРАВНОСТЯХ В РАБОТЕ ЗАЩИТ, ЭЛЕКТРИЧЕСКИХ БЛОКИРОВОК И ВЫКЛЮЧАТЕЛЯ "АВАРИЙНЫЙ ОСТАНОВ", А ТАКЖЕ ПРИ ОТКРЫТОМ ОГРАЖДЕНИИ ШПИНДЕЛЯ И ДВЕРКИ ЭЛЕКТРОШКАФА В ПРОЦЕССЕ ОБРАБОТКИ ДЕТАЛИ.
Для обеспечения нормальной роботи двигуна головного приводу частота включений на максимальной частоте обертання шпинделя не должна превышать четырех в минуту. На частотах обертання шпинделя ниже максимальной частота включений може быть увеличена.
При необходимости уменьшения торможения при работе на малых скоростях електродвигуна Ml, например при нарезании різьби в упор, необходимо поменять значение параметра 11 в преобразователе частоти А1.
При работе на станке моделі 250ИТВМФ1, 250ИТВМ.03 виконання з УЦИ со снятыми блоками цифровой индикации разъемы кабелей живлення закрыть крышками.

Принципиальная електрична схема токарно-гвинторізного верстата 250ИТВМ.01, 250ИТВМ.03, 250ИТВМФ1

Список елементів токарно-гвинторізного верстата 250ИТВМ.01, 250ИТВМ.03, 250ИТВМФ1

Список елементів токарно-гвинторізного верстата 250ИТВМ.01, 250ИТВМ.03, 250ИТВМФ1

Схема з'єднань токарно-гвинторізного верстата 250ИТВМ.01, 250ИТВМ.03, 250ИТВМФ1

Параметри преобразователя VFD-M верстата 250ИТВМ.01, 250ИТВМ.03, 250ИТВМФ1
| Наименование параметра | 250ИТВМ.01, 250ИТВМ.03, 250ИТВМФ1.01 | 250ИТВМ.01, 250ИТВМ.03, 250ИТВМФ1.03 | 250ИТВМ.01, 250ИТВМ.03, 250ИТВМФ1Ф1 |
|---|---|---|---|
| Основні параметри | |||
| Класс точності по ГОСТ 8-82 | В | В | В |
| Наибольший диаметр заготовки обрабатываемой над станиной, мм | 240 | 240 | 240 |
| Наибольший диаметр заготовки обрабатываемой над суппортом, мм | 168 | 168 | 168 |
| Наибольший диаметр заготовки устанавливаемой над станиной, мм | 300 | 300 | 300 |
| Наибольший диаметр заготовки устанавливаемой над суппортом, мм | 168 | 168 | 168 |
| Наибольшая длина заготовки (РМЦ), мм | 500 | 750 | 500 |
| Шпиндель | |||
| Диаметр сквозного отверстия в шпинделе, проходящий через отверстие в шпинделе, мм | 25 | 25 | 25 |
| Наибольший диаметр прутка, мм | 24 | 24 | 24 |
| Количество ступеней прямого обертання шпинделя, об/мин | 21 | 21 | 21 |
| Частота прямого обертання шпинделя, об/мин | 25..2500 | 25..2500 | 25..2500 |
| Количество ступеней обратного обертання шпинделя, об/мин | 21 | 21 | 21 |
| Частота обратного обертання шпинделя, об/мин | 25..2500 | 25..2500 | 25..2500 |
| Размер внутреннего конуса в шпинделе, М | Морзе 4 | Морзе 4 | Морзе 4 |
| Кінець шпинделя по ГОСТ 12593-72 | 4 | 4 | 4 |
| Допустимый крутящий момент на шпинделе, Нм | 1051,90 | 1051,90 | 1051,90 |
| Подачи | |||
| Наибольшая длина ходу каретки суппорта, мм | 500 | 500 | 500 |
| Цена деления лимба продольного переміщення суппорта, мм | 0,1 | 0,1 | 0,1 |
| Продольное перемещение за один оборот лимба, мм | 20 | 20 | 20 |
| Наибольшее поперечное перемещение суппорта, мм | 165 | 165 | 165 |
| Цена деления лимба поперечного переміщення суппорта, мм | 0,05 | 0,05 | 0,05 |
| Поперечное перемещение за один оборот лимба, мм | 3 | 3 | 3 |
| Наибольшее перемещение верхних салазок суппорта, мм | 120 | 120 | 120 |
| Число ступеней продольных подач | |||
| Пределы рабочих подач продольных, мм/об | 0,01..1,8 | 0,01..1,8 | 0,01..1,8 |
| Число ступеней поперечных подач | |||
| Пределы рабочих подач поперечных, мм/об | 0,005..0,9 | 0,005..0,9 | 0,005..0,9 |
| Скорость быстрых перемещений суппорта, продольных, м/мин | нет | нет | нет |
| Скорость быстрых перемещений суппорта, поперечных, м/мин | нет | нет | |
| Количество нарезаемых різьб метрических | |||
| Пределы шагов нарезаемых різьб метрических, мм | 0,2..48 | 0,2..48 | 0,2..48 |
| Количество нарезаемых різьб дюймовых | |||
| Пределы шагов нарезаемых різьб дюймовых | 24..0,5 | 24..0,5 | 24..0,5 |
| Количество нарезаемых різьб модульных | |||
| Пределы шагов нарезаемых різьб модульных | 0,2..12 | 0,2..12 | 0,2..12 |
| Количество нарезаемых різьб питчевых | нет | нет | нет |
| Дискретность УЦИ по координатам X/Z. мм | - | - | 0,001/ 0,005 |
| Задня бабка | |||
| Размер внутреннего конуса пиноли задньої бабки по ГОСТ 25557-82 | Морзе 3 | Морзе 3 | Морзе 3 |
| Центр пиноли задньої бабки по ГОСТ 13214-79 | Морзе 3 | Морзе 3 | Морзе 3 |
| Наибольшее перемещение пиноли задньої бабки, мм | 85 | 85 | 85 |
| Цена деления линейки перемещение пиноли, мм | 1 | 1 | 1 |
| Цена деления лимба перемещение пиноли, мм | 0,05 | 0,05 | 0,05 |
| Поперечное смещение пиноли, мм | ±10 | ±10 | ±10 |
| Електроустаткування | |||
| Количество електродвигателей на станке | 3 | 3 | 3 |
| Електродвигун головного привода, кВт/ об/мин | 3/ 1410 | 3/ 1410 | 3/ 1410 |
| Електродвигун станції змазки, кВт/ об/мин | 0,09/ 1350 | 0,09/ 1350 | 0,09/ 1350 |
| Електродвигун насоса охлаждения, кВт/ об/мин | 0,18/ 2730 | 0,18/ 2730 | 0,18/ 2730 |
| Насос охлаждения (помпа) | ПА-22 | ПА-22 | ПА-22 |
| Суммарная мощность електродвигателей на станке, кВт | 3,27 | 3,27 | 3,27 |
| Габаритные розміри і масса верстата | |||
| Габарити верстата (длина ширина высота), мм | 1790_810_1400 | 2005_810_1400 | 1790_810_1400 |
| Масса верстата, кг | 1180 | 1240 | 1190 |