Виробником універсального трубонарізного верстата 1Н983 є Рязанський верстатобудівний завод РСЗ , заснований у 1949 році.
Свій перший верстат Рязанський верстатобудівний завод випустив 21 лютого 1949 - це був токарно-гвинторізний верстат 164 серії. Протягом короткого часу заводом було запущено в виробництво ще три серії токарних верстатів - 166, 165 у 1953 році, 163 у 1956 році.
У міру вдосконалення конструкції верстатів завод випускав все більш сучасні моделі - 1М63 , 1М63Б , 1М63БФ101 , 1М63Н , 16К30 , 1А64 , 16К40 , 1М65 , 1Н65 .
На основі універсальних токарних верстатів Рязанським верстатобудівним заводом був освоєний випуск токарних верстатів з ЧПУ - 16К30Ф3 , 16М30Ф3 , 16К40РФ3, 16Р50Ф3 та ін.
Також заводом освоєно випуск сучасних токарних обробних центрів з числом координат від 4 до 8, токарних верстатів з ЧПУ похилої 1П756ДФ3 та горизонтальної компоновок, трубообробних верстатів 1Н983 - для обробки кінців труб діаметром до 460 мм, колесотокарних, вальцетокарних, верстат .
Універсальний трубонарізний верстат 1Н983 був запущений у серію в 1956 році і був замінений на більш досконалу модель РТ983 .
Трубонарізний верстат 1Н983 призначений для обточування кінців труб, включаючи точення конусів і нарізування на них різьблення: метричних дюймових модульних питних конічних в умовах одиничного і дрібносерійного виробництва.
На верстаті 1Н983 можна обробляти штанги, замки, перекладачі, деталі трубних з'єднань (нарізка різьблення НКТ, НКМ ГОСТ 633-80, нарізка різьблення на обсадні труби ОТТМ, ОТТГ, Батресс ГОСТ 832-80, нарізка замкової різьби .д.), що застосовуються для видобутку та транспортування нафти та природного газу та в нафтовидобувній промисловості.
Верстат 1Н983 має конусну лінійку для обробки конічних поверхонь та нарізування конічних різьблень.
Оброблювана труба пропускається через порожнистий шпиндель і затискається двома механізованими чотирикулачковими патронами діаметром 720 мм. Інший кінець труби підтримується люнетом. Шпиндель має пряме та зворотне обертання.
Клас точності верстата Н.
Шорсткість обробленої поверхні V5.
Трубообробний верстат, машина для обробки металевих, головним чином сталевих труб шляхом зняття стружки або накатки різьблення.
Для отримання на кінцях труб точних торцевих поверхонь служать трубопідрізні верстати .
Для отримання на кінцях труб різьблення (циліндричного або конічного) використовуються трубонарізні (труборізні) або трубонакатні верстати (останній спосіб, як правило, забезпечує більш міцне різьбове з'єднання).
При виробництві труб відповідального призначення застосовують застосування трубообробні верстати для зняття дефектного поверхневого шару труб перед холодною прокаткою.

Робочий простір трубонарізного верстата 1Н983

Посадочні та приєднувальні розміри шпинделя верстата 1Н983

Фото трубонарізного верстата 1Н983
Фото труборізального верстата 1Н983. Дивитись у збільшеному масштабі

Фото трубонарізного верстата 1Н983
Фото труборізального верстата 1Н983. Дивитись у збільшеному масштабі

Фото трубонарізного верстата 1Н983
Фото труборізального верстата 1Н983. Дивитись у збільшеному масштабі

Фото трубонарізного верстата 1Н983
Фото труборізального верстата 1Н983. Дивитись у збільшеному масштабі

Верхній супорт трубонарізного верстата 1Н983

Розташування органів керування трубонарізним верстатом 1Н983
Розташування органів керування трубонарізним верстатом 1Н983. Дивитись у збільшеному масштабі
| Найменування параметру | 1Н983 | 1A983 | 1M983 |
|---|---|---|---|
| Основні параметри | |||
| Станіна та огородження головного двигуна | 1H983.10 | 1A983 | 1M983.11.000 |
| Бабка передня | 1H983.20 | 1H983.20 | 1M983.20.000 |
| Бабка задня | 1H983.30 | 1N983.30, 1A983.31, 1A983.32 | 1Н983.30.000 |
| Супорт. Механізм підведення різця | 1H983.40 | 1N983.40, 1A983F10.43 | 1Н983.40.000 |
| Лінійка конусна | 1H983.44 | 1M983.44.000 | |
| Каретка суппорта | 1H983.50 | 1H983.50 | 1M983.50.000 |
| Фартух | 1H983.60 | 1M983.60.000 | |
| Люнет-підтримка | 1H983.64 | 1H983.64 | 1Н983.64.000 |
| Коробка подач | 1Н983.70А | 1Н983.72.000 | |
| Коробка реверс | 1H983.71 | 1A983F10.94 | 1M983.73.000 |
| Охолодження | 1H983.77 | 1Н983.77.000 | |
| Гітара зубчастиних коліс | 1H983.08 | 1M983.34.000 | |
| Електроустаткування | 1Н983.80, 1Н983.81 | 1H983,80,000 | |
| Електрошафа | 1H983.83 | 1H983,80,000 | |
| Патрон правий | 1H983.90 | 1H983,90,000 |

Верхний супорт трубонарізного верстата 1Н983
Розташування органів керування трубонарезным верстатом 1Н983. Дивитись у збільшеному масштабі

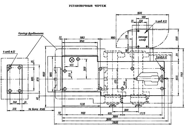
Настановне креслення трубонарізного верстата 1Н983
| Найменування параметру | RT983 | 1Н983 | 1A983 | 1M983 |
|---|---|---|---|---|
| Основні параметри | ||||
| Класс точності по ГОСТ 8-82 | Н | Н | Н | Н |
| Діаметр труби, що обробляється, мм | 70..320 | 70..260 | 73..299 | 73..299 |
| Довжина оброблюваної труби, мм | 6000 | |||
| Найбільший діаметр заготовки над станиною, мм | 830 | 800 | 800 | |
| Найбільший діаметр заготовки над супортом, мм | 450 | 450 | ||
| Міжцентрова відстань (РМЦ), мм | 1065 | 1000, 2000, 3000, 4000 | ||
| Висота центрів, мм | 400 | 400 | ||
| Найбільша довжина точення без конусної лінійки, мм | 800 | 800 | 1000, 2000, 3000, 4000 | 800 |
| Найбільша довжина точення з конусною лінійкою, мм | 420 | 500 | 420 | |
| Довжина конусної лінійки, мм | 660 | |||
| Найбільша маса заготовки, що встановлюється в центрах, кг | 3500 | 5000 | 5000 | |
| Найбільша маса заготовки, що встановлюється в патроні, кг | 2000 рік | 2000 рік | ||
| Шпиндель | ||||
| Діаметр наскрізного отвору в шпинделі, мм | 320 | 300 | 310 | 310 |
| Число ступеней частот прямого обертання шпинделя | 12 | 12 | 12 | |
| Частота прямого обертання шпинделя, об/мин | 8..355 | 8..355 | 8..355 | 8..355 |
| Найбільший крутний момент на шпинделі, кНм | 3 | 3 | 3 | 3 ± 0,5 |
| Наявність механізованого затиску кулачків патрона | так | так | так | |
| Подання | ||||
| Найбільша довжина ходу каретки супорта, мм | 800 | 800 | 1000 | 800 |
| Найбільший поперечний хід супорта, мм | 500 | 500 | 500 | 500 |
| Ціна поділу лімба при поперечному переміщенні супорта, мм | 0,05 | 0,05 | 0,05 | |
| Переміщення супорта за один оберт лімба при поперечному переміщенні супорта, мм | 5 | 5 | 5 | |
| Переміщення супорта за один оберт лімба при поздовжньому переміщенні супорта, мм | 300 | 300 | 300 | |
| Число ступенів поздовжніх і поперечних подач | 32 | |||
| Межі робочих подач поздовжніх, мм/про | 0,06..1,02 | 0,064..1,025 | 0,06..2,0 | 0,06..2,0 |
| Межі робочих подач поперечних, мм/про | 0,028..0,536 | 0,031..0,0458 | 0,028..0,936 | 0,028..0,936 |
| Швидкість швидких переміщень супорта, поздовжніх/поперечних, м/хв. | 5,2/ 2 | 3,6/ 1,3 | 5,3/ 2,2 | 5,3/ 2,2 |
| Кількість різьб метричних нарізних | ||||
| Межі кроків різьб метричних, що нарізаються, мм | 1..28 | 1..12 | 1..28 | 1..28 |
| Кількість нарізних різьблень дюймових | ||||
| Межі кроків різьб дюймових | 28..1 | 24..2 | 28..2 | 28..2 |
| Найбільше зусилля різання у поздовжньому напрямку, кН | 28 | 15 | 6,8 | |
| Найбільше зусилля різання у поперечному напрямку, кН | 13 | 3,7 | ||
| Наличие гідровідскоку | так | так | так | |
| Різцеві санки | ||||
| Найбільше переміщення різцевих санчат, мм | 220 | 220 | 220 | |
| Найбільша висота різців, мм | 32 х 32 | 32 х 32 | 32 х 32 | |
| Найбільший кут повороту різцевих санок, град | ±90° | ±90° | ±90° | |
| Ціна поділу лімба, мм | 0,05 | 0,05 | 0,05 | |
| Задня бабка | ||||
| Найбільше переміщення пінолі, мм | 240 | 240 | 240 | |
| Внутрішній конус пінолі | Морзе 5 | Морзе 5 | Морзе 5 | |
| Найбільше поперечне переміщення задньої бабки, мм | ±10 | ±10 | ±10 | |
| Електроустаткування | ||||
| Кількість електродвигунів на верстаті | 5 | 5 | 5 | |
| Електродвигун головного приводу, кВт (об/хв) | 14,5 | 16 | 16 | |
| Електродвигун швидких переміщень супорта, кВт (об/хв) | 1,1 (1420) | 1,1 (1420) | 1,1 (1420) | |
| Електродвигун затискача виробу, кВт (об/хв) | 2 (900) | 2 (900) | 2 (900) | |
| Електродвигун мастила коробки швидкостей, кВт (об/хв) | 0,27 (1450) | 0,27 (1450) | 0,27 (1450) | |
| Електродвигун насоса охолодження, кВт (об/хв) | 0,125 (2800) | 0,125 (2800) | 0,125 (2800) | |
| Габарити та маса верстата | ||||
| Габарити верстата (довжина ширина висота), мм | 3615 х 2070 х 1565 | 3930 х 1860 х 1525 | 3640 х 2021 х 1675 | 3600 х 1910 х 1565 |
| Маса верстата, кг | 9600 | 9050 | 10300 | 9100 |