Виробник вертикальних свердлильних верстатів моделі МН25л – Молодечненський верстатобудівний завод МСЗ , заснований у 1947 році.
Завод заснований у 1947 році і є одним із найстаріших підприємств верстатобудівної галузі у виробництві вертикально-свердлильних верстатів.
Вертикальний свердлильний верстат моделі МН25л з поворотним столом, з умовним діаметром свердління 25 мм, використовується на підприємствах з одиничним та дрібносерійним випуском продукції і призначені для виконання наступних операцій: свердління, розсвердлювання, зенікування, зенкерування, розгортання та підрізування торців ножами та основні немеханічні цехи машинобудівних заводів, а також у ремонтних службах немашинобудівних підприємств.
На верстаті МН25л можна обробляти деталі, що встановлюються як на столі, так і на плиті. Наявність круглого столу дозволяє обробляти отвори в деталях без їх переміщення.
Вертикально-свердлильний верстат моделі МН25л призначений для виконання широкого кола свердлувальних операцій: свердління, розсвердлювання, зенкерування, розгортання. На верстаті допускається нарізування різьблення з ручним керуванням реверсування шпинделя. На верстаті можна обробляти деталі на фундаментній плиті. Наявність круглого поворотного столу дозволяє обробляти отвори в деталях без переміщення по столу (або з незначним переміщенням), що значно полегшує обслуговування верстата.
Верстат МН25л відноситься до конструктивної гами вертикально-свердлильних верстатів середніх розмірів (2Н118, 2Н125, МН25л, 2Н135, 2Н150, 2Г175) з умовним діаметром свердління відповідно 18, 25, 35, 50 і 50. В порівнянні з верстатами (з індексом А), що випускалися раніше, верстати нової гами мають зручніше розташування рукояток керування коробками швидкостей і подач, кращий зовнішній вигляд, простішу технологію складання і механічної обробки ряду відповідальних деталей, більш досконалу систему мастила. Агрегатне компонування та можливість автоматизації циклу забезпечують виробництво на їх основі спеціальних верстатів.
Для швидкої зупинки шпинделя у верстаті застосовано схему електродинамічного гальмування.
Наявність на верстатах МН25л механічної подачі шпинделя при ручному керуванні циклами роботи.
На верстаті МН25л допускається нарізування різьблення з ручним реверсуванням шпинделя. При нарізанні різьбових отворів шпинель має реверс, при досягненні мітчика або різьбонарізної головки упору включається зворотне обертання шпинделя.
Категорія розміщення 4 за ГОСТ 15150-69.
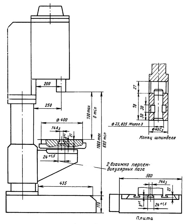
Основні розміри згідно з ГОСТ 1227-79.

Габарит робочого простору свердлувального верстата МН25л

Фото свердлильного верстата МН25л

Фото свердлильного верстата МН25л

Фото свердлильного верстата МН25л

Фото свердлильного верстата МН25л

Розташування основних вузлів свердлувального верстата МН25л

Розташування органів керування свердлильним верстатом МН25л

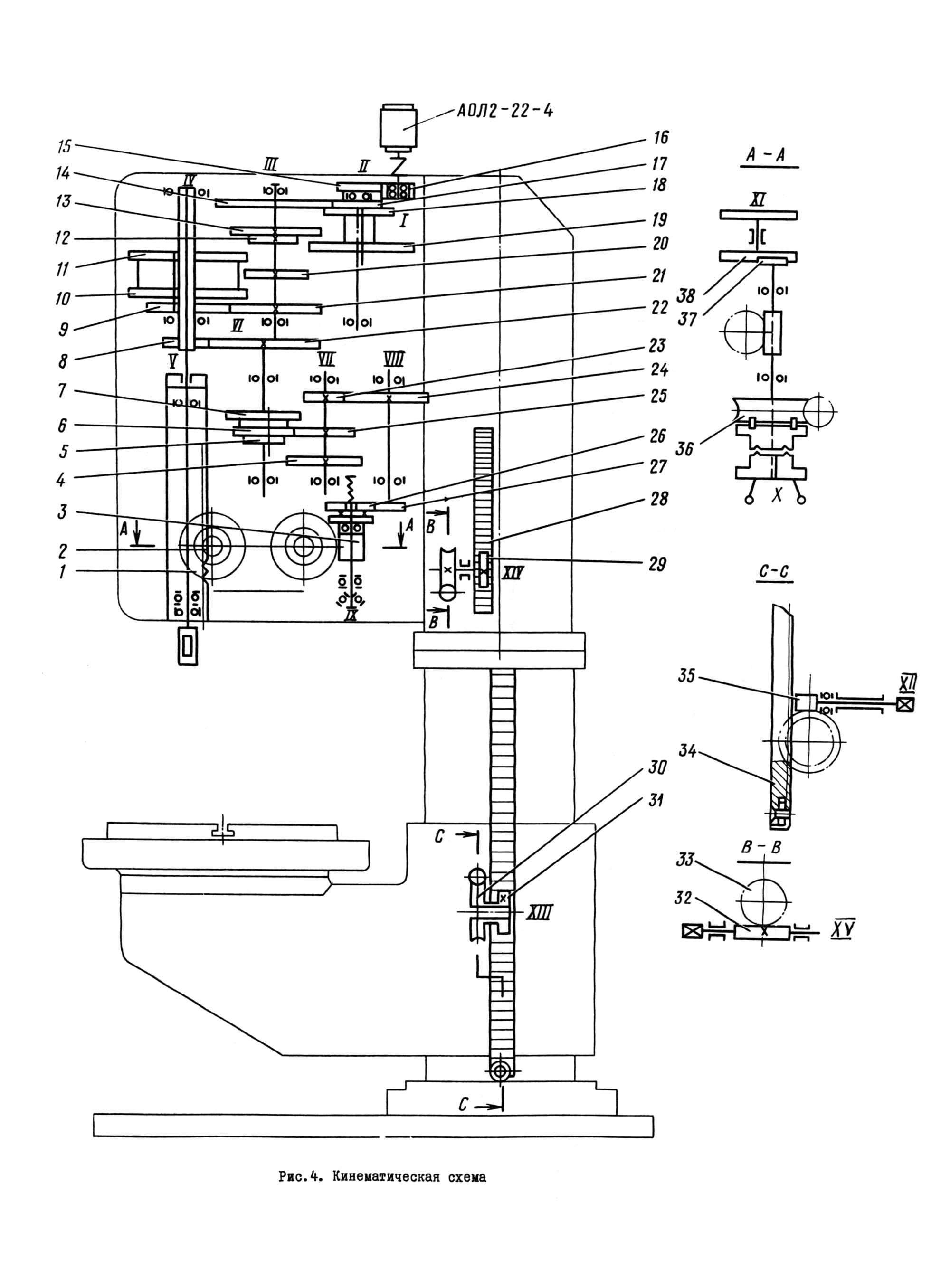
Кінематична схема вертикально-свердлувального верстата МН25л
Схема кінематична вертикально-свердлувального верстата МН25л. Завантажити у збільшеному масштабі

Схема розташування підшипників вертикального свердлувального верстата МН25л

Коробка швидкостей вертикального свердлувального верстата МН25л
Коробка швидкостей вертикально-свердлувального верстата МН25л. Завантажити у збільшеному масштабі
Коробка швидкостей (рис.6) сообщает шпинделю различные числа оборотів, что осуществляется двумя передвижными тройчатками. Опори валов коробки швидкостей размещены в двух плитах: верхней 5 і нижней I, которые стянуты между собой четырьмя стяжками 4. Механізм коробки швидкостей приводится во вращение от електродвигуна через еластичную муфту і зубчатую передачу. Последний вал коробки швидкостей представляет собой полую гильзу 3, шлицевое отверстие которой передает вращение шпинделю верстата. На етой же гильзе крепится шестерня 2 приводу коробки подач.
Переключення блоков шестерен коробки швидкостей осуществляется от одной рукоятки, которая имеет по три фиксированных положения по окружности і вдоль оси. Рукоятка 6 располагается на лицевой поверхности сверлильной головки і через шестерню 7 і круговую рейку 8 перемещает две штанги 9 і 10, на которых закреплены вилки, связанные з переключаемыми блоками. Дополнительная фиксация положения блоков шестерен производится за счет фиксации штанг 9 і 10 при помощи шариковых фиксаторов. Все валы коробки швидкостей шлицевые, что значительно упрощает сборку. Все механізмы коробки швидкостей собираются отдельно і монтируются в сверлильной головке. Смазка механізмов коробки швидкостей так же, как і прочих механізмов в сверлильной головке, производится от шестеренного насоса, имеющегося в коробке подач. Для контроля роботи маслонасоса имеется спеціальний маслоуказатель в корпусе привода.

Привід вертикального сверлильного верстата МН25л
Привід вертикально-сверлильного верстата МН25л. Скачать в увеличенном масштабе
Привід (рис.7) служит для обеспечения еластичной связи вала електродвигуна з коробкой швидкостей верстата.
Привід состоит из отдельного корпуса I, на котором монтируется електродвигатель. На валу електродвигуна закрепляется полумуфта 2, которая при помощи пальцев 3 і резинового кольца 4 передает вращение полумуфте-шестерне 5. Полумуфта-шестерня зацепляется з первичной шестерней коробки швидкостей.

Коробка подач вертикального сверлильного верстата МН25л
Коробка подач вертикально-сверлильного верстата МН25л. Скачать в увеличенном масштабе
Коробка подач (рис.8) представляет собой трехваловый механізм, смонтированный в отдельном литом корпусе 4. Привід коробки подач осуществляется от шестерни 5, сидящей на гильзе 3 (рис.6) коробки швидкостей.
На первом валу коробки подач имеется передвижной блок-шестерня 2 (рис. 8) , при помощи которого осуществляется три автоматические подачі шпинделя. Переключення блоков-шестерен осуществляется одной ручкой 3, которая при помощи шестерен 5 передвигает вилку б, связанную з переключаемым блоком.
Фиксация положения блоков-шестерен производится за счет фиксации ручки 3 і шарикового фиксатора, имеющегося в вилке 6. На выходном валу коробки подач установлена шестерня I, передающая вращение на червяк механізма подач.
Предохранительная муфта служит для виключення механической подачі при достижении заданной глубины обробки і находится на входном валу сверлильной головки.

Сверлильная головка вертикального сверлильного верстата МН25л
Сверлильная головка вертикально-сверлильного верстата МН25л. Скачать в увеличенном масштабе
Сверлильная головка (рис.9) представляет собой чугунную отливку коробчатого сечения, в которой монтируются все основні вузли верстата: коробка швидкостей, коробка подач, шпиндель і механізм подач.
Первые три вузла собираются отдельно і крепятся только к сверлильной головке.
Механізм подачі, состоящий из червячной передачи, горизонтального вала з реечной шестерней, лимба со связанными з ним деталями, рукояток, кулачковых і храповых обгонных муфт, является составной частью сверлильной головки.
Механізм подачі приводится в рух от коробки подач (см. рис.8) через перегрузочную муфту і предназначен для выполнения следующих функций:
Принцип роботи механізма подачі заключается в следующем: при вращении штурвала 8 на себя проворачивается кулачковая муфта 12, которая через ступицу-полумуфту 14 вращает вал-шестерню 17 реечной передачи. Происходит ручная подача шпинделя.
Когда инструмент подойдет к детали, на валу-шестерне 17 возрастает крутящий момент, который не може быть передан зубцами кулачковой муфты 12, і ступица-полумуфта 14 перемещается вдоль вала-шестерни 17 до тех пор, пока торцы кулачковой муфты не станут друг против друга.
В етот период кулачковая ступица-полумуфта 14 проворачивается свободно относительно вала-шестерни на 20°. Угол 20° ограничивается пазом на муфте і штифтом 10.
На ступице-полумуфте 14 сидит двухсторонний храповый диск 15, связанный со ступицей-полумуфтой собачками 7. При смещении ступицы-полумуфты 14 влево храповый диск 15, преодолевая пружину 13, также смещается влево і зубцы диска входят в зацепление з зубцами второго диска б, прикрепленного к червячному колесу 16. Таким образом вращение от червяка I передається реечному валу-шестерне 17 і происходит механическая подача.
При дальнейшем вращении штурвала 8 при включенной подаче собачки 7 ступицы-полумуфты 14 проскакивают по зубцам внутренней стороны диска 15 и, таким образом, производится ручное опережение механической подачі.
При ручном выключении подачі штурвалом 8, повернув его в обратном направлении на 20° относительно вала-шестерни 17, на котором он сидит, зуб его кулачковой муфты 12 становится против впадины ступицы-полумуфты 14, которая вследствие осевой силы, возникающей благодаря наклону зубцов диска 15 і специальной пружины 13, смещается вправо і расцепляет диски і механическая подача прекращается.
Как указывалось выше, механізм подачі допускает ручную подачу шпинделя штурвалом 8. Для етого колпачок 9 необходимо переместить влево до отказа. При етом штифт II входит в паз муфты 12 і не дает ей возможности повернуться на 20°.
На левой стенке сверлильной головки смонтирован лимб 4, который во время подачі шпинделя приводится во вращение через пару шестерен 2 і 5.
Лимб предназначен для визуального отсчета глубины обробки і для налаштування кулачка отключения автоматичною подачі при достижении нужной глубины сверления.
Для визуального отсчета глубины обробки инструмент доводят вручную до контакта з обрабатываемой деталью і левой рукой устанавливают кольцо 3 в нужное положение. Отсчет глубины обробки производится по шкале на цилиндрической поверхности кольца 3. Для налаштування кулачка на торцевой поверхности корпуса лимба имеется Т-образный паз.

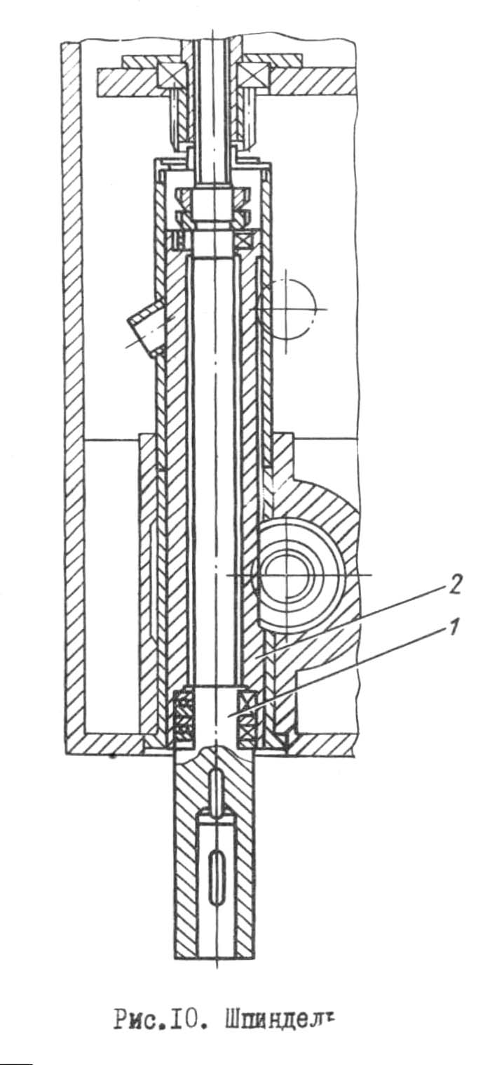
Шпиндель в сборе вертикального сверлильного верстата МН25л
Шпиндель в сборе вертикально-сверлильного верстата МН25л. Скачать в увеличенном масштабе

Шпиндель вертикального сверлильного верстата МН25л
Шпиндель вертикально-сверлильного верстата МН25л. Скачать в увеличенном масштабе
Шпиндель I (рис. 10) смонтирован на шариковых підшипниках. Осевое усилие подачі воспринимается передним упорным подшипником. Підшипники расположены в гильзе 2 шпинделя, которая при помощи реечной передачи имеет возможность перемещаться вдоль оси.
Регулювання підшибників шпинделя производится при помощи гайки, расположенной над верхней опорой шпинделя.
Форма і розміри кінця шпинделя выполнены в соответствии з ГОСТ 2701-44.
Тиски (рис. II) устанавливаются в кронштейне стола. Тиски предназначаются для легких сверлильных работ, не требующих високою точності. Тиски могут поворачиваться і устанавливаться под любым углом относительно оси сверла.
В двух взаимно перпендикулярных положениях тиски зажимаются дополнительным клиновым зажимом, который является также фиксатором.
Наладка верстата на обычную работу заключается в установці стола і сверлильной головки в необходимые для роботи положения, зажиме их на колонне і установці необходимых чисел оборотів і подач шпинделя.
Кроме обычной роботи з механической подачей, на станке МН25л можно работать со следующими циклами:
Наладка верстата на работу з ручной подачей для увімкнення ручной подачі колпачок з накаткой, расположенной в центре крестового штурвала, следует отдать от себя до отказа.
Для налагодження верстата на работу з вимкненням подачі на заданной глубине необходимо:
После увімкнення обертання шпинделя і подачі начнется обработка детали; по достижении нужной глубины подача прекратится, шпиндель будет продолжать вращаться.
Примечание. На станке допускается нарезание різьби з ручным реверсированием електродвигуна головного руху кнопками правого і левого обертання.
После установки верстата на фундаменте, змазки механізмов верстата і подключения к електрической сети не требуется никаких додаткових регулировок. Однако в процессе експлуатации первоначальная (заводская) регулировка може нарушиться і потребуется дополнительная регулировка некоторых механізмов верстата.
Предохранительная муфта механізма подачі должна быть отрегулирована на осевое усилие на шпинделе 560 кгс.
Для регулювання етой муфты необходимо снять крышку на правой стороне сверлильной головки і при помощи гайки на штанге вилки предохранительной муфты уменьшить или увеличить натяжение пружины. Регулировку муфты нужно производить по динамометру.
Регулювання направляючих сверлильной головки производится гвинтами на правой стороне сверлильной головки.
Зажим сверлильной головки производится в двух точках рукоятками, расположенными также на правой стороне сверлильной головки.
Регулювання механізма головного руху ступенчатое.
Керування механізма головного руху однорукояточное з непосредственным указанием числа оборотів.
Регулювання механізма подач ступенчатое.
Наибольшая сила подачі, допускаемая механізмом подач, 560 кгс.
Керування однорукояточное з непосредственным указанием подач.

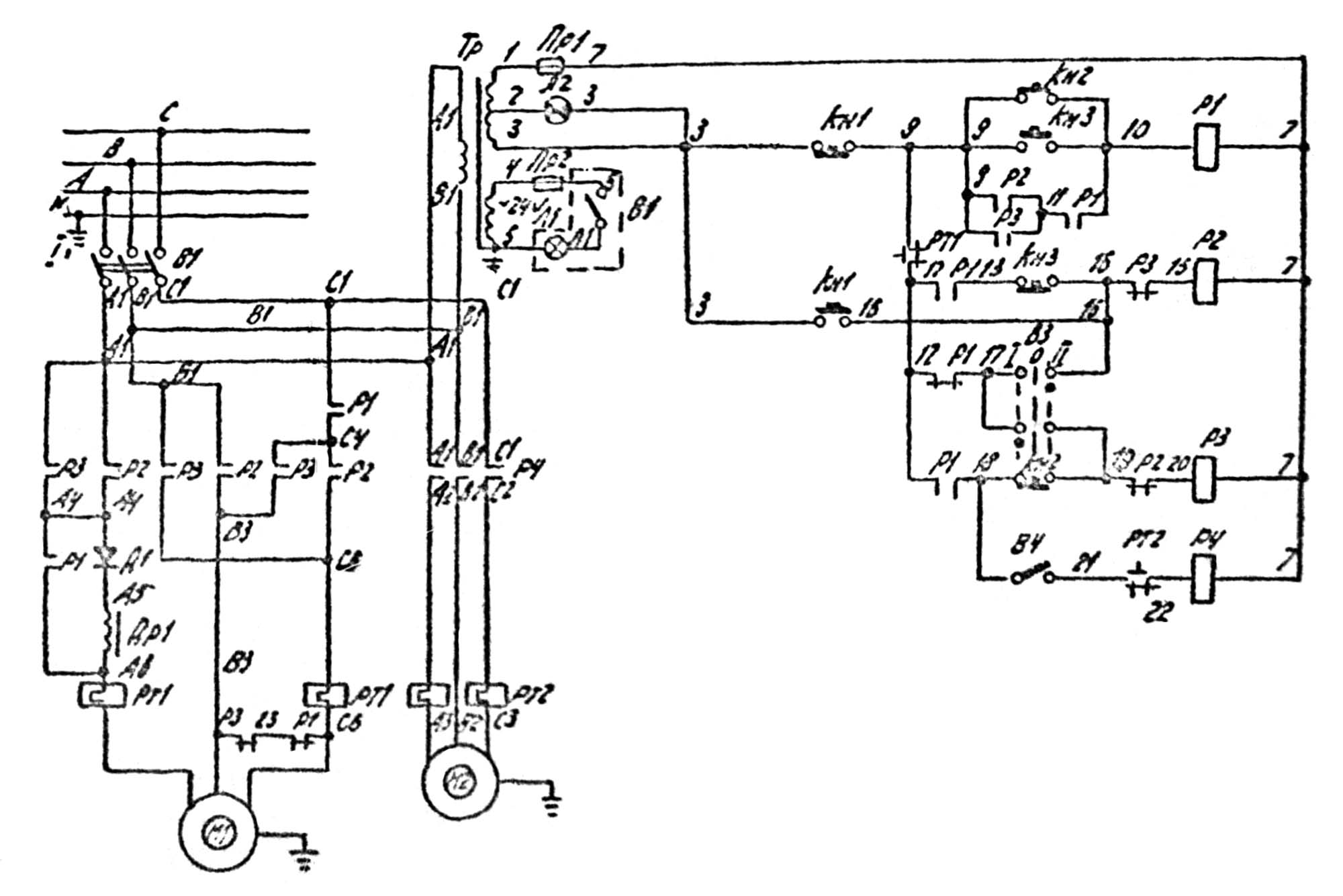
Електрична схема вертикально-сверлильного верстата МН25л
Схема електрична вертикально-сверлильного верстата МН25л. Скачать в увеличенном масштабе
На станке установлен короткозамкнутый асинхронный електродвигатель. На станке могут применяться наступні величины напряжения переменного тока частотой 50 или 60 Гц:

Настановне креслення вертикально-сверлильного верстата МН25л
| Наименование параметра | 2Н125 | МН25н-01 | 2Н125л | МН25л | 2Н135 | 2Н150 |
|---|---|---|---|---|---|---|
| Основні параметри верстата | ||||||
| Наибольший диаметр сверления в стали 45,(Нарізання різьби) мм | 25 | 20 | 25 | 25 (М18) | 35 | 50 |
| Наименьшее і наибольшее расстояние от торца шпинделя до стола, мм | 60..700 | 150..650 | 0..700 | 25..700 | 30..750 | 0..800 |
| Наименьшее і наибольшее расстояние от торца шпинделя до плиты, мм | 690..1060 | 1060 | 845..1060 | 845..1060 | 700..1120 | 700..1250 |
| Расстояние от оси вертикального шпинделя до направляючих стойки (вылет), мм | 250 | 200 | 250 | 250 | 300 | 350 |
| Рабочий стол | ||||||
| Розміри рабочей поверхности стола, мм | 400 х 450 | 320 х 360 | Ø 400 | Ø 400 | 450 х 500 | 500 х 560 |
| Розміри рабочей поверхности плиты, мм | 500 х 500 | 500 х 500 | ||||
| Число Т-образных пазов Розміри Т-образных пазов | 3 | 3 | 1 | 1 | 3 | 3 |
| Наибольшее вертикальное перемещение стола (ось Z), мм | 270 | 350 | 525 | 525 | 300 | 360 |
| Перемещение стола на один оборот рукоятки, мм | 1,75 | 1,75 | ||||
| Шпиндель | ||||||
| Наибольшее перемещение (установочное) шпиндельной головки, мм | 170 | 300 | 215 | 215 | 170 | 250 |
| Наибольшее перемещение (ход) шпинделя, мм | 200 | 150 | 150 | 150 | 250 | 300 |
| Перемещение шпинделя на одно деление лимба, мм | 1,0 | 1,0 | 1,0 | 1,0 | 1,0 | 1,0 |
| Переміщення шпинделя на один оборот маховичка-рукоятки, мм | 122,46 | 122,46 | 131,68 | |||
| Частота обертання шпинделя, об/хв | 45..2000 | 180..2800 | 90..1400 | 90..1400 | 31,5..1400 | 22,4..1000 |
| Кількість швидкостей шпинделя | 12 | 9 | 9 | 9 | 12 | 12 |
| Найбільший допустимий момент, що крутить, Нм | 250 | 88 | 88 | 400 | 800 | |
| Конус шпинделя | Морзе 3 | Морзе 3АТ6 | Морзе 3 | Морзе 3АТ6 | Морзе 4 | Морзе 5 |
| Механіка верстата | ||||||
| Число ступенів робочих подач | 9 | 6 | 3 | 3 | 9 | 12 |
| Межі вертикальних робочих подач на один оборот шпинделя, мм | 0,1..1,6 | 0,1..0,56 | 0,1; 0,2; 0,3 | 0,1; 0,2; 0,3 | 0,1..1,6 | 0,05..2,24 |
| Керування циклами роботи | Ручне | Ручне | Ручне | Ручне | Ручне | Ручне |
| Найбільша допустима сила подачі, кН | 9 | 5,6 | 5,6 | 15 | 23,5 | |
| Динамічне гальмування шпинделя | Є | Є | Є | Є | Є | Є |
| Привід | ||||||
| Електродвигун приводу головного руху, кВт | 2,2 | 1,5 | 1,5 | 1,5 | 4,0 | 7,5 |
| Електронасос охолоджувальної рідини | Н14-22М | ПА-22 | Н14-22М | Н14-22М | ||
| Стендовий калібр | ||||||
| Габарити верстата, мм | 785 х 915 х 2350 | 730 х 650 х 1980 | 770 х 786 х 2235 | 770 х 780 х 2285 | 2535 х 825 х 1030 | 2930 х 890 х 1355 |
| Маса верстата, кг | 880 | 620 | 620 | 620 | 1200 | 1870 рік |