metalinstryment.com
Довідник по металорізальних верстатів та пресовому обладнанні

6А75в верстат фрезерный широкоуніверсальний високою точності
схеми, опис, характеристики

Загальний вигляд  фрезерного верстата 6А75в широкоуніверсального







Відомості про виробника фрезерного широкоуніверсального верстата 6А75в

Фрезерный широкоуніверсальний верстат моделі 6А75в выпускался предприятием Одесский завод фрезерных верстатів им. С.М.Кирова, ОЗФС, основанный в 1944 году, который разрабатывал і производил фрезерные верстати универсальных моделей.





Верстати, выпускаемые Одесским заводом фрезерных верстатів


6А75в верстат фрезерный широкоуніверсальний високою точності. Назначение і область применения

Инструментальный широкоуніверсальний верстат 6А75в выпускался Одесским заводом фрезерных верстатів в 70-х годах прошлого века і заменил устаревшие верстати 675 і 675п.

В свою очередь верстат моделі 6А75в был заменен более продвинутой моделью - 6Б75в.

Широкоуніверсальний фрезерный верстат високою точності моделі 6А75в предназначен для фрезерування деталей цилиндрическими, дисковыми і фасонными фрезами при помощи горизонтального шпинделя, і торцовыми, кінцівыми і шпоночными фрезами при помощи поворотного вертикального шпинделя, который при необходимости може быть повернут под углом.

Верстат 6А75в применяется в единичном і мелкосерийном производстве в инструментальных і механических цехах машиностроительных предприятий.

Принцип роботи і особливості конструкції верстата

Обрабатываемая деталь може быть установлена на основном столе з вертикальной рабочей плоскостью или на угловом столе з горизонтальной рабочей плоскостью. Для обробки наклонных поверхностей деталь може устанавливаться на универсальном столе.

Для обробки деталей, требующих деления, могут быть использованы круглый стол либо делительная головка.

Используя резцовую, быстроходную, долбежную головки і комплект вспомогательного инструмента, можно выполнять на станке расточные, сверлильные і долбежные роботи. Подробное опис етих устройств приводится ниже.

К верстату 6А75в прилагается удобный для пользования високою точності шкаф, а также комплект пристосувань і инструмента.

Технологические возможности верстата могут быть значительно расширены применением приладдя і пристосувань, поставляемых за особую плату.

На станке 6А75в можно выполнять ряд фрезерных і расточных работ з високою точностью, которая може быть достигнута, если верстат установлен в помещении з постоянной температурой 20±2°С і влажностью 65±5%, если вблизи верстата нет источников тепла і вибрации. На станке можно выполнять, также, сверление і рассверливание, долбление, центрование, цекование, зенкерование, развертывание, растачивание.

Наличие двух шпинделей горизонтального і поворотного вертикального, а также большого количества приладдя к верстату, делает его широкоуниверсальным і удобным для роботи в инструментальных цехах машиностроительных заводов при изготовлении пристосувань, инструмента, рельефных штампов і прочих изделий.

Широкий диапазон оборотів шпинделя і подач, наличие механических подач і быстрых перемещений обеспечивают економичную обработку различных деталей в оптимальных режимах.

Класс точності верстата В. Шероховатость обработанной поверхности V6. Точность установки координат 0,01 мм (для 6а75вф1).


Основні характеристики фрезерного широкоуніверсального верстата 6А75в

Производитель: Одесский завод фрезерных верстатів им. С.М.Кирова.






Габаритные розміри робочого простору широкоуніверсального фрезерного верстата 6А75в

Габаритные розміри робочого простору верстата 6А75в

Габаритные розміри робочого простору верстата 6А75в


Присоединительные розміри і базы широкоуніверсального фрезерного верстата 6А75в

Присоединительные розміри і базы широкоуніверсального фрезерного верстата 6А75в

Присоединительные розміри фрезерного верстата 6а75в


Загальний вигляд широкоуніверсального фрезерного верстата 6А75в

Загальний вигляд  широкоуніверсального фрезерного верстата 6А75в

Фото фрезерного широкоуніверсального верстата 6а75в


Загальний вигляд  широкоуніверсального фрезерного верстата 6А75в

Фото фрезерного широкоуніверсального верстата 6а75в


Загальний вигляд  широкоуніверсального фрезерного верстата 6А75в

Фото фрезерного широкоуніверсального верстата 6а75в


Загальний вигляд  широкоуніверсального фрезерного верстата 6А75в

Фото фрезерного широкоуніверсального верстата 6а75в


Розташування складових частин фрезерного широкоуніверсального верстата 6А75в

Розташування складових частин фрезерного широкоуніверсального верстата 6А75в

Розташування складових частин фрезерного верстата 6а75в

Розташування складових частин фрезерного верстата 6А75в. Дивитись у збільшеному масштабі



Розташування складових частин фрезерного широкоуніверсального верстата 6А75в

Розташування складових частин фрезерного верстата 6а75в

Розташування складових частин фрезерного верстата 6А75в. Дивитись у збільшеному масштабі




Список складових частин широкоуніверсального фрезерного верстата 6А75в

  1. Датчик поперечного переміщення (6а75вф1)- 6А75ВФ1-810А.001
  2. Датчик продольного переміщення (6а75вф1) - 6А75ВФ1-811А.001
  3. Електроустаткування индикации (6а75вф1) - 6А75ВФ1-90.001
  4. Станина - 6А75В-7001А
  5. Стол угловой горизонтальный - 6А75В-81001
  6. Шпиндель горизонтальный - 6А75В-6001А
  7. Шпиндель вертикальний - 6А75В-4001В
  8. Редуктор - 6А75В-5001Б
  9. Съемник - 6А75В-801.001А
  10. Варіатор - 6А75В-1001Б
  11. Коробка подач - 6А75В-2001Б
  12. Суппорт - 6А75В-3001А
  13. Електроустаткування - 6А75В-90.001
  14. Электрошкаф - 6А75В-91.001
  15. Пульт - 6А75В-92.001

Розташування органів керування консольно-фрезерным верстатом 6А75в

Схема органів керування фрезерного верстата 6А75в

Розташування органів керування фрезерным верстатом 6А75в

Розташування органів керування фрезерным верстатом 6А75в. Дивитись у збільшеному масштабі



Список органів керування консольно-фрезерным верстатом 6А75в





Схема кінематична універсального фрезерного верстата 6А75в

Схема кінематична універсального фрезерного верстата 6А75в

Кінематична схема універсального фрезерного верстата 6А75в



Опис кінематичної схеми універсального фрезерного верстата 6А75в


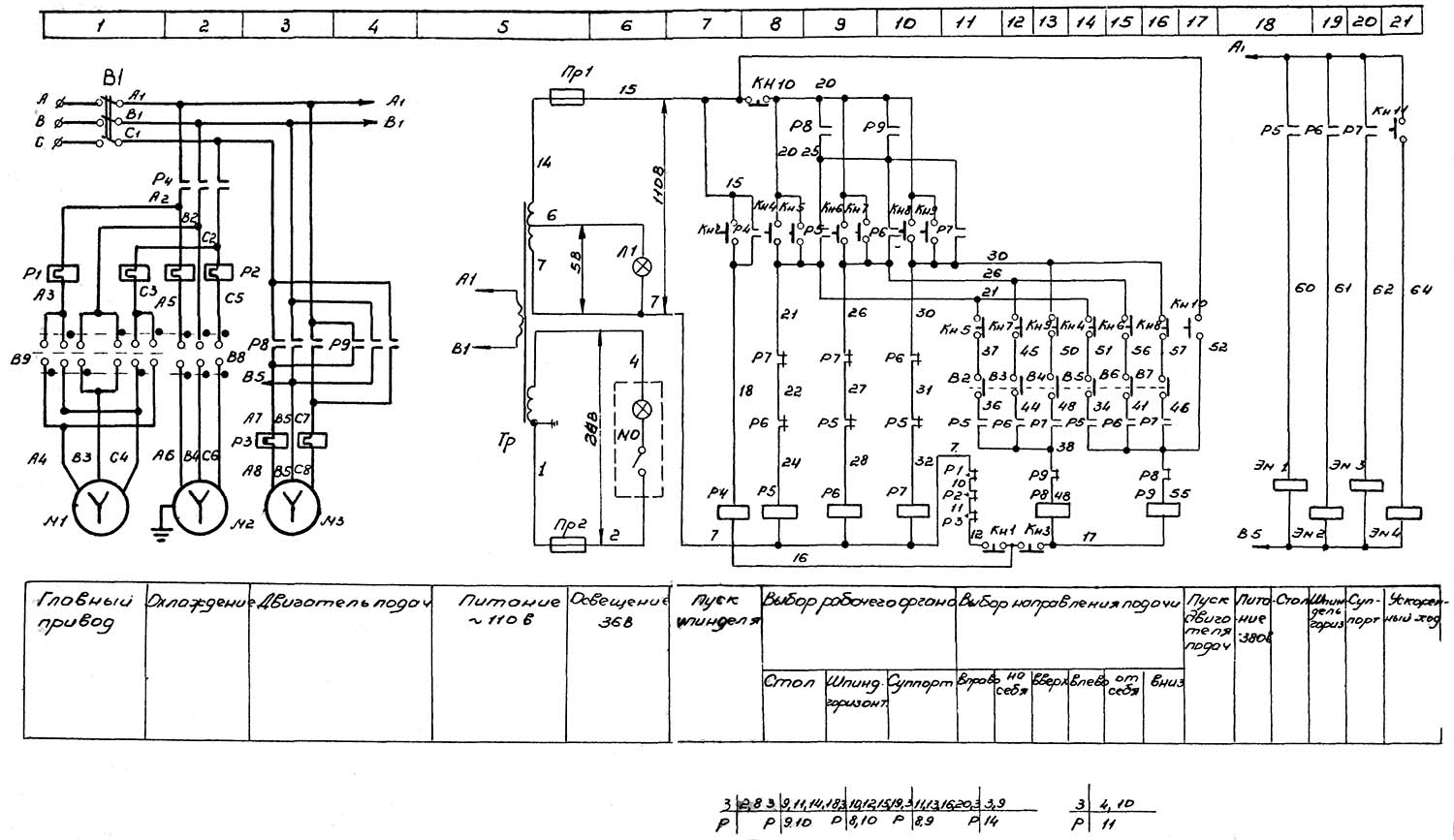
Схема електрична фрезерного верстата 6А75в

Схема електрична фрезерного верстата 6А75в

Електрична схема універсального фрезерного верстата 6А75в




6А75в Верстат фрезерный широкоуніверсальний високою точності. Відеоролик.




Технічні характеристики фрезерного верстата 6А75в

Наименование параметра 675 6А75в 6А75ВФ1 6Б75в 6Б75ВФ1
Основні параметри верстата
Класс точності по ГОСТ 8-82 Н, П В В В В
Розміри вертикального стола (основного), мм 200 х 500 200 х 500 200 х 500 200 х 500 200 х 500
Розміри горизонтального (углового) стола, мм 200 х 630 200 х 630 200 х 630 200 х 630 200 х 630
Расстояние от оси горизонтального шпинделя до рабочей поверхности горизонтального стола, мм 80..380 80..450 80..450 80..450 80..450
Расстояние от торца вертикального шпинделя до рабочей поверхности горизонтального стола, мм 0..300 35..405 35..405 90..460 90..460
Наибольший продольный ход стола (X), мм 320 320 320 320 320
Наибольший вертикальний ход стола (Z), мм 300 320 320 320 320
Наибольший поперечний ход шпиндельной бабки (Y), мм 300 200 200 200 200
Цена деления лимбов, мм 0,05 0,02 0,02 0,01 0,01
Горизонтальный і вертикальний шпиндели верстата
Частота обертання горизонтального шпинделя, об/мин 50..1600 40..2000
40..2000 40..2240 40..2240
Частота обертання вертикального шпинделя, об/мин 63..2000 40..2000
40..2000 40..2240 40..2240
Количество швидкостей шпинделей 16 Б/с Б/с 32 32
Наибольший допустимый крутящий момент на горизонтальном шпинделе, Нм 214
Наибольший допустимый крутящий момент на вертикальном шпинделе, Нм 155 110
Наибольшее осевое перемещение вертикального шпинделя, мм 60 60 60 60 60
Наибольший угол поворота вертикальной головки в вертикальной плоскости, градус ±90° ±90° ±90° ±90° ±90°
Конус горизонтального і вертикального шпинделей Морзе 4 Морзе 4 Морзе 4 Морзе 4 Морзе 4
Стол
Пределы продольных і вертикальних подач стола (X, Z), мм/мин 12,5..400 8..400 (Б/с) 8..400 (Б/с) 10..600 10..600
Ускоренный ход стола, мм/мин 935 935 935 1200 1200
Количество подач стола 16 Б/с Б/с Б/с Б/с
Цена деления лимбов, мм 0,02 0,02
Шпиндельная бабка
Пределы поперечных подач шпиндельной бабки (Y), мм/мин 12,5..400 8..400 8..400 10..600 10..600
Количество подач шпиндельной бабки 16 Б/с Б/с Б/с Б/с
Наибольшее усилие подач шпиндельной бабки, Н 5000
Блок индикации
Тип устройств индикации - - Ф5071 + Ф5076 - Ф5071 + Ф5076
Число отображаемых координат - - 2 (X - стол, Y - шпиндель) - 2 (X - стол, Y - шпиндель)
Разрешающая способность, мм - - 0,002 - 0,002
Електроустаткування і привід верстата
Количество електродвигателей на станке, кВт 3 3 3 3
Електродвигун головного привода, кВт (об/мин) 1,5 1,5 (1420) 1,5 (1420) 1,5 (1500) 1,5 (1500)
Електродвигун приводу подач, кВт (об/мин) 0,5 (1410) 0,5 (1410) 0,37 (3000) 0,37 (3000)
Електродвигун приводу насоса охлаждения, кВт 0,12 0,12 0,12 0,12 0,12
Суммарная мощность електродвигателей, кВт 1,62 2,12 2,12 1,99 1,99
Габарит і масса верстата
Габарити верстата (длина х ширина х высота), мм 1110 х 1170 х 1650 1280 х 1170 х 1750 1280 х 1170 х 1750 1520 х 1250 х 1695 1520 х 1250 х 1695
Масса верстата, кг 1100 1431 1433 1452

    Список литературы:

  1. Верстат инструментальный широкоуніверсальний фрезерный, класс точності В, з цифровой индикацией 6А75ВФ1. Руководство по експлуатации 6А75ВФ1.00.000 РЭ, 1974

  2. Аврутин С.В. Основы фрезерного дела, 1962
  3. Аврутин С.В. Фрезерне дело, 1963
  4. Ачеркан Н.С. Металлорежущие верстати, Том 1, 1965
  5. Барбашов Ф.А. Фрезерне дело 1973, с.141
  6. Барбашов Ф.А. Фрезерные роботи (Профтехобразование), 1986
  7. Блюмберг В.А. Справочник фрезеровщика, 1984
  8. Григорьев С.П. Практика координатно-расточных і фрезерных работ, 1980
  9. Копылов Р.Б. Работа на фрезерных верстатах,1971
  10. Косовский В.Л. Справочник молодого фрезеровщика, 1992, с.180
  11. Кувшинский В.В. Фрезерование,1977
  12. Ничков А.Г. Фрезерные верстати (Библиотека станочника), 1977
  13. Пикус М.Ю. Справочник слесаря по ремонту металлорежущих верстатів, 1987
  14. Плотицын В.Г. Расчёты настроек і наладок фрезерных верстатів, 1969
  15. Плотицын В.Г. Наладка фрезерных верстатів,1975
  16. Рябов С.А. Современные фрезерные верстати і их оснастка, 2006
  17. Схиртладзе А.Г., Новиков В.Ю. Технологическое обладнання машиностроительных производств, 1980
  18. Тепинкичиев В.К. Металлорежущие верстати, 1973
  19. Чернов Н.Н. Металлорежущие верстати, 1988
  20. Френкель С.Ш. Справочник молодого фрезеровщика (3-е изд.) (Профтехобразование), 1978









Заказать