Виробник координатно-розточувального верстата 2Е470, 2Е470а Ленінградський верстатобудівний завод ім. Свердлова , заснований у 1868 році.
З 1949 року підприємство важкого верстатобудування. Завод розпочав випуск металорізальних верстатів власної конструкції (горизонтально-розточувальних, координатно-розточувальних, копіювально-фрезерних, типу «обробний центр» та ін.)
У 1962 на базі заводу створено Ленінградське верстатобудівне виробниче об'єднання.
Об'єднання має замкнутий технологічний цикл, має ливарне, заготівельне, гальванічне виробництва, всі види механічної обробки, стендове складання верстатів, малярські та пакувальні ділянки.
У 2004 р – банкрутство заводу. Торгова марка продана підприємству Кіров-Станкомаш, ТОВ
Верстат двостоєчний важкий координатно-розточувальний 2Е470 , 2Е470а, 2Е470АФ1 особливо високої точності призначений для обробки точних і точно розташованих отворів у різних важких корпусних деталях, точного фрезерування площин, розмітки та ряду інших особливо точних робіт.
Висока точність виготовлення та жорсткість верстата 2Е470 , малі температурні деформації, зручне керування дозволяють здійснювати високопродуктивну точну обробку виробів на підприємствах різних галузей промисловості, тривале збереження точності верстата.
Координатно-розточувальний верстат 2Е470 має оптичні відлікові пристрої з точністю відліку до 1 мкм.
На верстаті можна з високою точністю здійснювати установку рухомих органів - столу і головок, що дозволяє використовувати верстат як вимірювальну машину.
Шорсткість оброблюваної поверхні Rz 1,25.
Клас точності верстата А.
На верстаті можливе виконання наступних технологічних операцій:
Верстат 2Е470А має універсальне виконання з двома шпиндельними головками (вертикальною та горизонтальною) та люнетом.
Висока загальна жорсткість та вібростійкість досягнуто в результаті спеціального виконання базових деталей та вузлів верстата.
Верстат 2Е470 встановлюється на фундаменті вільно, на трьох точках, що усуває вплив деформацій фундаменту на точність.
Всі базові деталі (станина, стійки, траверса та ін), що мають напрямні ковзання, виготовлені з легованого чавуну з підвищеною твердістю та зносостійкістю направляючих, що забезпечує високу довговічність верстата.
На верстаті досягнуто високої плавності переміщень вузлів, що забезпечує точність їх установки.
Верстат 2Е470 має високоточні, вібростійкі, швидкісні системи шпинделя.
Широкий діапазон чисел оборотів шпинделів забезпечує продуктивну обробку різноманітних матеріалів, у тому числі в'язких та жароміцних сплавів.
Є дистанційне перемикання швидкостей обертання шпинделів.
Спеціальний автоматичний реверсивний імпульсний пристрій захищає торці зубів від зношування в момент перемикання, що збільшує довговічність зубчастиних коліс.
Робоча подача , настановні повільні та швидкі переміщення рухомих вузлів здійснюються від електродвигуна постійного струму з широким діапазоном зміни швидкості. Величину подачі можна змінювати у процесі різання.
Верстат зручний в управлінні, яке здійснюється з пересувного електричного пульта, а також за допомогою настановних кнопок, що закріплюються біля оптичних екранів.
Циркуляційна система мастила механізмів головок з автоматичним регулюванням температури оливи усуває температурні деформації та забезпечує високу точність верстата при тривалому обертанні шпинделів на високих швидкостях.
Відлік координат при встановленні столу та шпиндельних головок здійснюється за допомогою оптичних пристроїв з екранами. Ціна відліку - 0,001 мм.
Відлік переміщення гільз шпинделів здійснюється за допомогою оптичних проекційних пристроїв. Ціна відліку - 0,01 мм.
Двоканальне електричне керування забезпечує одночасну установку за координатами двох робочих органів.
Автоматично діючі з тарованим зусиллям механізми затискачів столу, шпиндельних головок та траверси підвищують продуктивність та точність роботи верстата.
Механізований затискач інструменту в конусі шпинделя забезпечує стабільність та точність положення інструменту, вібростійкість під час роботи.
Верстат має механізм автоматичної зупинки переміщення пінолі на задану глибину при розточуванні і свердлінні.

Габарит робочого простору верстата 2е470

Посадочні та приєднувальні бази верстата 2е470

Фото координатно-розточувального верстата 2е470

Фото координатно-розточувального верстата 2е470

Фото координатно-розточувального верстата 2е470

Фото координатно-розточувального верстата 2е470

Механіка шпинделя координатно-розточувального верстата 2е470

Механізм подачі бабок, столу, пінолів верстата 2е470
Механізм подачі бабок, столу, пінолів зміна подач, швидких та повільних настановних переміщень бабок, столу та пінолей здійснюється від електричного варіатора подач на пульті.

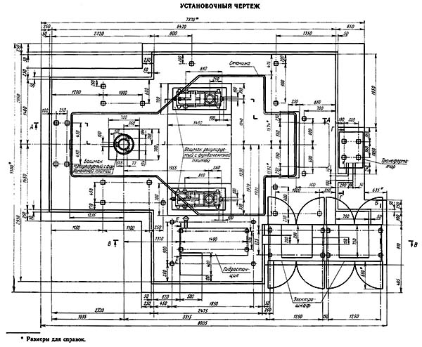
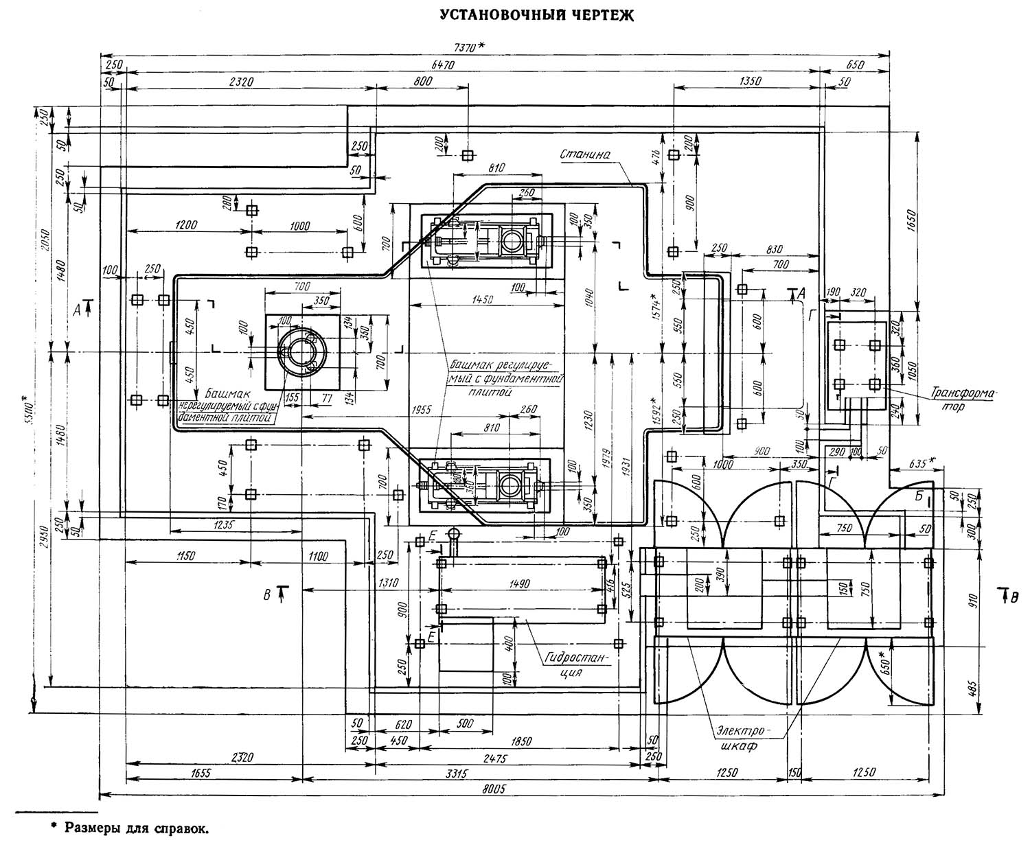
Настановне креслення верстата 2Е470
Настановне креслення координатно-розточувального верстата 2Е470. Завантажити у збільшеному масштабі
| Найменування параметру | 2E470a | 2E460a |
|---|---|---|
| Основні параметри верстата | ||
| Клас точності (Н, П, В, А, С) | А | А |
| Робоча поверхня столу, мм | 1400 x 2240 | 1000 x 1600 |
| Найбільший діаметр свердління сталі 45, мм | 40 | |
| Відстань між стійками у світлі (просвіт), мм | 2000 рік | 1400 |
| Найбільше переміщення столу подовжньо (X), мм | 2000 рік | 1400 |
| Найбільше поперечне переміщення вертикальної шпиндельної головки (Y), мм | 1400 | 1000 |
| Найбільше вертикальне переміщення горизонтальної шпиндельної головки (W), мм | 920 | 720 |
| Наибольшее вертикальное перемещение пиноли шпинделя (Z), мм | 360 | 360 |
| Наибольшее горизонтальное перемещение пиноли шпинделя (V), мм | 360 | 360 |
| Наибольшее вертикальное перемещение траверсы, мм | 900 | 720 |
| Наименьшее і наибольшее расстояние от торца шпинделя до стола, мм | 170..1400 | 170..1100 |
| Наименьшее і наибольшее расстояние от оси горизонтального шпинделя до стола, мм | 80..1000 | 80..800 |
| Наибольший диаметр расточки в стали 45, мм | 250 | 250 |
| Наибольший длина расточки за одну установку шпинделной бабки, мм | 320 | 320 |
| Шпиндельная бабка | ||
| Частота обертання шпинделя, об/мин | 20..2000 | 20..2000 |
| Число ступеней обертання шпинделя | 21 | 21 |
| Скорость установочных (ускоренных) перемещений шпиндельных головок, мм/мин | 1600 | 1600 |
| Внутренний конус шпинделя (внутренний конус) | ИСО 50 АТ4 | ИСО 50 АТ4 |
| Диаметр выдвижной пиноли шпинделя, мм | 135 | 135 |
| Пределы рабочих подач гильзы вертикального і горизонтального шпинделя і стола (X, Y, Z, W, V), мм/мин |
Загальновідомо, що людина може завжди дивитися на три речі: як горить вогонь, як тече вода і як працює інша людина.
Закон Мерфі