Виробником настільного свердлувального верстата 2Д103п є Кіроваканський завод прецизійних верстатів м. Кіровокан (сьогодні м. Ванадзор), Вірменія.
На даний час випуск верстатів припинено.
Верстат настільно-свердлильний моделі 2Д103п підвищеної точності з патронним затиском інструменту призначений для свердління отворів діаметром до 3 мм у дрібних деталях деталях з чавуну, сталі, кольорових сплавів та неметалічних матеріалів в умовах промислових підприємств, ремонтних майстерень та побутових майстерень.
Верстати 2Д103п дозволяють виконувати такі операції:
Оригінальна конструкція натягу ремінної передачі дозволяє швидко змінювати положення ременя на шківах для отримання потрібної швидкості різання.
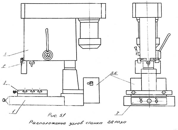
Верстат 2Д103п складається з корпусу з електромотором, колонки та столу, в якому монтується електроустаткування верстата.
Фланцевий двигун встановлений на корпусі верстата. Через змінні шківи обертання передається шпинделю, розвантаженому від натягу ременя верхньою втулкою з підшипниками.
Натяг ременя перестановкою фланця електродвигуна.
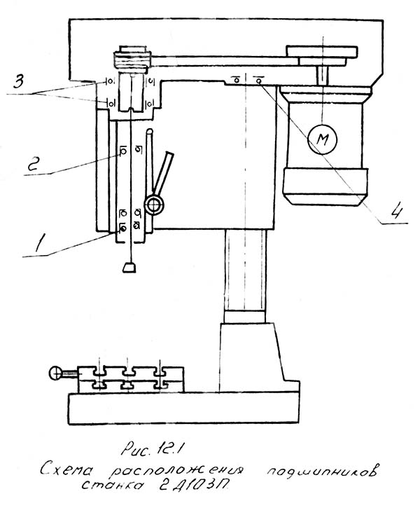
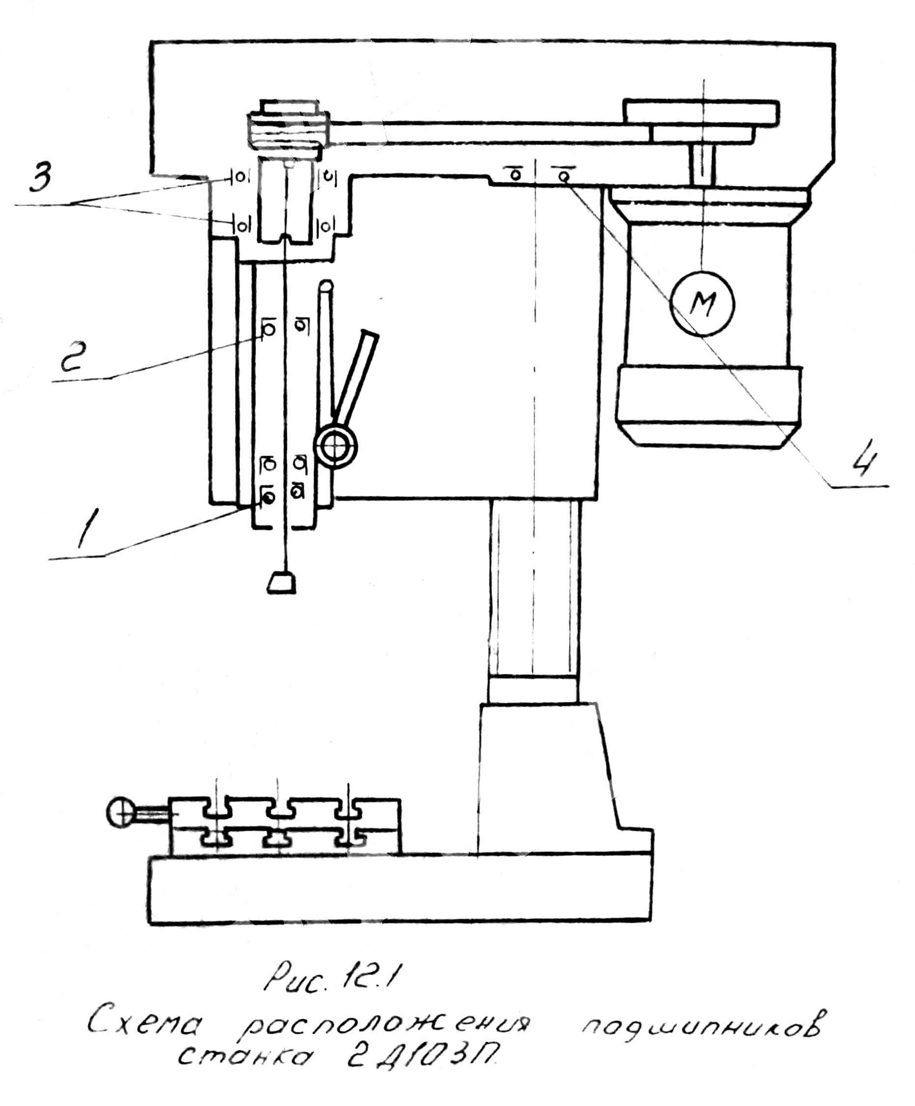
Шпиндель верстата 2Д103п обертається на індивідуальних шарикопідшипниках.
Подача шпинделя - ручна, проводиться за допомогою чутливого важеля, шестерні та верстата шпинделя.
Шпиндель врівноважений, розташованої у фланці плоскою пружиною, що знаходиться у зв'язку з шестернею та важелем.
Для встановлення шпинделя на певну глибину свердління служить, що сидить: на валу шестірні, спеціальний упор, обмежувачем якого є завзятий гвинт на корпусі.
Корпус встановлюється на висоту відповідно до розміру виробу, за допомогою ггвинта підйому та гайки вручну і затискається за допомогою рукоятки на колонці.
Шпиндель верстата 2Д103п отримує 8 швидкостей обертання від 4-й змінних шківів приводу, що забезпечує вільний вибір швидкостей різання 480, 850, 1500, 2800, 5000, 9000, 16000 об/хв.
Відлік глибини свердління проводиться упором.
Перед початком роботи необхідно зробити змащення тертьових поверхонь верстата згідно зі схемою мастила. Для змащування шпинделя і гільзи необхідно зняти гвинт шківа шпинделя я капнути кілька крапель індустріального масла в отвір валу шківа. Схема мастила верстата наведено на рис. 4 та в табл. 2.

Габаритні розміри робочого простору свердлувального верстата 2Д103п
Габаритні розміри робочого простору свердлувального верстата 2Д103п. Дивитись у збільшеному масштабі

Посадочні місця та приєднувальні розміри свердлильного верстата 2Д103п

Фото свердлильного настільного верстата 2Д103п
Фото свердлильного настільного верстата 2Д103п. Дивитись у збільшеному масштабі

Фото свердлильного настільного верстата 2Д103п
Фото свердлильного настільного верстата 2Д103п. Дивитись у збільшеному масштабі

Фото свердлильного настільного верстата 2Д103п
Фото свердлильного настільного верстата 2Д103п. Дивитись у збільшеному масштабі

Фото свердлильного настільного верстата 2Д103п
Фото свердлильного настільного верстата 2Д103п. Дивитись у збільшеному масштабі

Фото свердлильного настільного верстата 2Д103п
Фото свердлильного настільного верстата 2Д103п. Дивитись у збільшеному масштабі

Фото свердлильного настільного верстата 2Д103п
Фото свердлильного настільного верстата 2Д103п. Дивитись у збільшеному масштабі

Розташування основних вузлів свердлувального настільного верстата 2Д103п

Розташування органів керування свердлильним верстатом 2Д103п

Кінематична схема свердлильного верстата 2Д103п
Кінематична схема свердлувального верстата 2Д103п. Дивитись у збільшеному масштабі

Схема розташування підшипників свердлильного верстата 2Д103п
Схема розташування підшипників свердлувального верстата 2Д103п. Дивитись у збільшеному масштабі

Конструкція свердлильного настільного верстата 2Д103п
Конструкція свердлувального настільного верстата 2Д103п. Дивитись у збільшеному масштабі

Свердлильна головка настільного верстата 2Д103п
Свердлильна головка настільного верстата 2Д103п. Дивитись у збільшеному масштабі

Механізм підйому свердлильної головки настільного верстата 2Д103п
Механізм підйому свердлильної головки настільного верстата 2Д103п. Дивитись у збільшеному масштабі

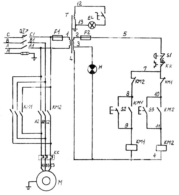
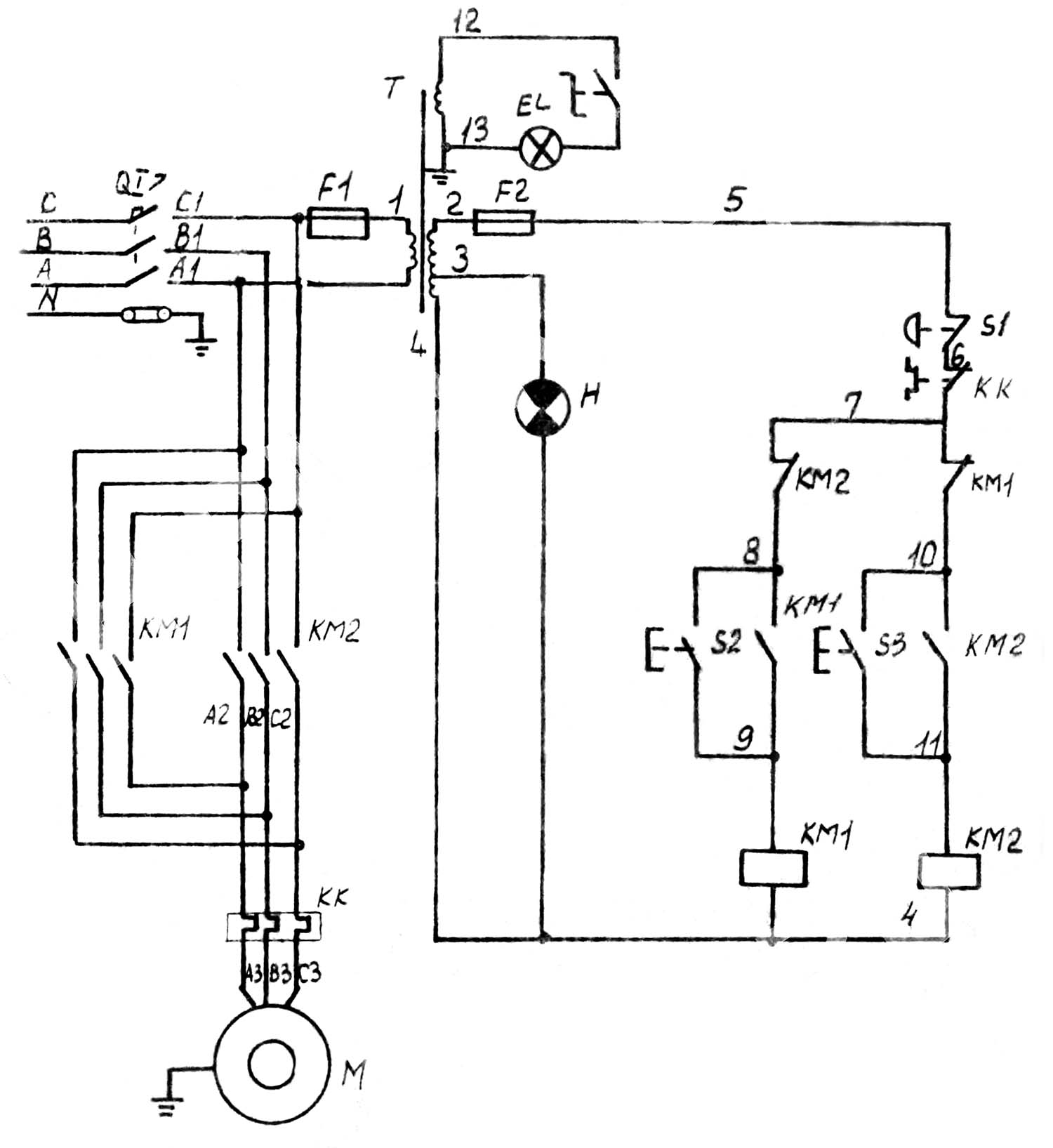
Електрична схема свердлильного верстата 2Д103п
Електрична схема свердлильного верстата 2Д103п. Дивитись у збільшеному масштабі
| Найменування параметру | 2d103p | 2м103п | 2g103p |
|---|---|---|---|
| Основні параметри верстата | |||
| Клас точності згідно з ГОСТ 8-82 | П | П | П |
| Найбільший умовний діаметр свердління, мм | 3 | 3 | 3 |
| Найменша та найбільша відстань від торця шпинделя до столу, мм | 75..160 | 160 | 45..160 |
| Відстань від осі вертикального шпинделя до направляючих стійки (виліт), мм | 160 | 100 | 110 |
| Робочий стіл (плита) | |||
| Розміри робочої поверхні столу, мм | 140 х 140 | 140 х 140 | |
| Число Т-подібних пазів Розміри Т-подібних пазів | 3 | 1 | 1 |
| Розміри робочої поверхні плаваючого столу, мм | 160 | - | - |
| Число Т-подібних пазів Розміри Т-подібних пазів плаваючого столу, мм | 3 | - | - |
| Шпиндель | |||
| Найбільше переміщення шпиндельної головки по колоні, мм | |||
| Хід гільзи шпинделя, мм | 50 | 40 | 40 |
| Частота обертання шпинделя, об/хв | 480..16000 | 1900..16000 | 2500..16000 |
| Кількість швидкостей шпинделя | 8 | 10 | 5 |
| Конус шпинделя | Морзе 1а | Морзе 1а | 29° під кангою |
| Привід | |||
| Електродвигун приводу, кВт (об/хв) | 0,18 (2800) | 0,18 (2800) | 0,18 (2800) |
| Габарит та маса верстата | |||
| Габарити верстата (довжина ширина висота), мм | 380 х 200 х 535 | 450 х 225 х 480 | |
| Маса верстата, кг | 40 | 50 |