Виробник токарно-револьверного верстата моделі 1М365 - Алапаєвський верстатобудівний завод, АСЗ , заснований у 1942 році.
Верстат токарно-револьверний 1М365 замінив у серійному виробництві застарілу модель 1П365 та був замінений на більш досконалу модель 1Е365БП .
Універсальні токарно-револьверні верстати 1М365 призначені для високопродуктивної обробки різноманітних деталей з чавуну, сталі та кольорових металів інструментом з твердих сплавів та швидкорізальної сталі деталей з штучних заготовок (поковок, штампувань, виливків тощо) діаметром до 500 мм та ін. до 80 мм.
Верстати 1М365 призначені для обробки в патроні штучних заготовок з найбільшим діаметром обробки над станиною 500 мм, виготовлення яких вимагає виконання ряду послідовних переходів: обточування, свердління, розточування, розгортання, нарізування різьблення та ін. в умовах серійного виробництва.
На верстатах 1М365 можна виконувати чорнове та чистове точення, розточування, свердління, зенкерування, розгортання та нарізування різьблення спеціальними пристроями.
Токарно-револьверні верстати 1М365 мають револьверний супорт із шестигранною револьверною головкою з вертикальною віссю обертання. Поперечний супорт мостового типу з передньою чотиригранною головкою і заднім тримачом на один різець. У спеціальному різцетримачі можна встановлювати кілька різців.
Оброблювана деталь закріплюється у звичайному самоцентруючому або пневматичному патроні. Весь необхідний для даної операції комплект різальних інструментів встановлюється в шестипозиційній револьверній головці та чотиристоронньому різцетримачі супорта.
На верстаті 1М365 деталь може бути оброблена у шести позиціях. Можлива паралельна робота інструментів, встановлених у револьверній головці, та інструментів, встановлених у різцетримачі супорта.
Інструмент та обмежувачі ходу супортів (упори) встановлюються з таким розрахунком, щоб оброблена деталь отримала після обробки задані розміри.
Компонування вузлів загальноприйняте для цього типорозміру універсальних револьверних верстатів. Все керування коробки швидкостей та коробки подач гідравлічне. Вибір чисел оборотів шпинделя та величин подач на всіх моделях преселективний.
Перемикання чисел оборотів шпинделя та величин подач відбувається при повільному повороті шестерень.
Станина верстата 1М365 жорсткої конструкції з плоскими напрямними. Монтується на двох тумбах, на які встановлюється корито для збору стружки та рідини, що охолоджує. У корита є два баки: один для олії гідроприводу та мастила, інший для охолодної рідини. У лівій тумбі станини монтується електродвигун головного приводу верстата. Задня стінка станини має два вікна для вільного виходу стружки.

Габарит робочого простору верстата 1м365

Посадочні та приєднувальні бази верстата 1м365

Револьверна головка токарно-револьверного верстата 1м365
Револьверна головка токарно-револьверного верстата 1М365 Дивитись у збільшеному масштабі

Фото токарно-револьверного верстата 1М365
Фото токарного револьверного верстата 1М365. Дивитись у збільшеному масштабі

Фото токарно-револьверного верстата 1м365
Фото токарного револьверного верстата 1М365. Дивитись у збільшеному масштабі

Фото токарно-револьверного верстата 1м365
Фото токарного револьверного верстата 1М365. Дивитись у збільшеному масштабі

Фото токарно-револьверного верстата 1м365
Фото токарного револьверного верстата 1М365. Дивитись у збільшеному масштабі

Розташування основних вузлів токарно-револьверного верстата 1м365
Фото токарного револьверного верстата 1М365. Дивитись у збільшеному масштабі
Основні вузли верстата:

Розташування органів керування токарним верстатом 1м365
Фото токарного револьверного верстата 1М365. Дивитись у збільшеному масштабі

Структурна схема токарного верстата 1М365

Кінематична схема револьверного верстата 1М365
1. Кінематична схема токарно-револьверного верстата 1М365. Дивитись у збільшеному масштабі
2. Розташування підшибників токарно-револьверного верстата 1М365. Дивитись у збільшеному масштабі
3. Розташування підшибників токарно-револьверного верстата 1М365. Дивитись у збільшеному масштабі
Движения в станке:
Токарно-револьверні верстати имеют револьверний супорт з вертикальной осью револьверної головки. Поперечный супорт мостового типа з передньої четырехгранной головкой і задним резцедержателем на один різець. В специальном резцедержателе можно устанавливать несколько резцов.
Компоновка вузлів общепринятая для етого типоразмера универсальных револьверних верстатів.
Все керування коробки швидкостей і коробки подач гідравлическое. Выбор чисел оборотів шпинделя і величин подач на всех моделях преселективный. Переключення чисел оборотів шпинделя і величин подач происходит при медленном провороте шестерен.
Станина 6 имеет жесткую конструкцию і широкие плоские направляющие для руху супортів. Монтируется она на двух тумбах. В левой тумбе помещен електродвигатель приводу головного руху. Задня стенка станины имеет два окна для свободного выхода стружки. К станине прикреплено корито 22 і два бачка: один для емульсии, второй для масла гідропривода.
В передньої бабке 5 расположены шпиндель і коробка швидкостей.
Коробка швидкостей крепится на левой частини станины. Прямое і обратное вращение шпинделя осуществляется включением многодисковий фрикционной муфты, торможение шпинделя — многодисковым тормозом з помощью гідроцилиндров.
Шпиндель имеет высокую жесткость і большой диаметр отверстия 85 мм.
Число оборотів шпинделя изменяется нажатием на рычаг переключения при невращающемся шпинделе.

Револьверний супорт верстата 1М365
Револьверний супорт токарно-револьверного верстата 1М365. Дивитись у збільшеному масштабі

Револьверний супорт верстата 1М365
Револьверний супорт токарно-револьверного верстата 1М365. Дивитись у збільшеному масштабі

Револьверний супорт верстата 1М365
Револьверний супорт токарно-револьверного верстата 1М365. Дивитись у збільшеному масштабі

Револьверний супорт верстата 1М365
Револьверний супорт токарно-револьверного верстата 1М365. Дивитись у збільшеному масштабі
Револьверний супорт 15 служит для переміщення в продольном направлении шестигранной револьверної головки.
Нижние салазки имеют большую опорную поверхность і охватывают переднюю направляющую станины. Наличие регулируемых прижимных планок і клиньєв гарантирует от перекосов і заклинивания салазок на станке. Нижние салазки специальным зажимом могут быть закреплены на станине.
Револьверний супорт имеет шестигранную револьверную головку 1 (рис. 3) з вертикальной осью. Револьверна головка 1 работает от двух гідроцилиндров 8 і 14 (рис. 4), встроенных в заднюю стенку револьверного суппорта.
При ходе револьверного суппорта вправо нажимается конечный выключатель 15 (рис. 5), срабатывает електрозолотник гідроцилиндра зажиму 8 (см. рис. 4), масло поступает в бесштоковую полость гідроцилиндра 8. Шток-рейка 9 поворачивает шестерню-гайку 3 (см. рис. 3).
Гайка 3 поднимается вверх, происходит расцепление плоской конической шестерни 2 фиксации револьверної головки. Одновременно з гайкой 3 поднимается вверх і нижняя полумуфта 6. В кінці ходу шток-рейка 9 (см. рис. 4) нажимает наконечник 11, срабатывает золотник гідроцилиндра поворота 14. Масло поступает в гідроцилиндр поворота 14.
Вторая шток-рейка 13 поворачивает зубчатый сектор 7 (см. рис. 3) на 1/6 часть окружности. В кінці ходу нажимается конечный выключатель 12 (см. рис. 4), срабатывает електрозолотник гідроцилиндра зажиму 8. Масло поступает в штоковую полость гідроцилиндра зажиму 8, при етом гайка 3 (см. рис. 3) опускается вниз, происходит замыкание плоских конических шестерен 2 і надежная фиксация револьверної головки 1, при етом полумуфты 6 і 7 расцепляются.
В кінці ходу шток-рейки 9 (см. рис. 4) нажимается конечный выключатель 10, срабатывает електрозолотник гідроцилиндра поворота 14, масло поступает в бесштоковую полость гідроцилиндра поворота 14, шток-рейка 13 возвращается в исходное положение.
При необходимости револьверна головка 1 (см. рис. 3) може быть повернута на следующее гнездо, для етого на корпусе револьверного суппорта установлен пульт. При нажатии на кнопки 14 і 16 (см. рис. 2) система зажиму і поворота срабатывает в указанном порядке. В кінці цикла на пульті зажигается контрольная лампа 13, показывающая, что система совершила полный цикл.
Каретка 18 (рис. 5) револьверного суппорта жесткой конструкції охватывает направляющие станины 16. Имеется зажим 17, закрепляющий каретку 18 к станине 16.
Для автоматичного виключення поздовжньої подачі имеется барабан 5 (см. рис. 3) з шестью переставными упорами 4, который поворачивается одновременно з поворотом револьверної головки.
Фартук револьверного суппорта отличается от фартука поперечного суппорта отсутствием передачи і падающей рукоятки для поперечного руху.
Револьверний супорт имеет шестигранную револьверную головку з вертикальной осью, установленную на коническом роликовом подшипнике. Фиксация обычная, з помощью пальца. Головка крепится хомутом з ексцентриковым зажимом. Поворачивают револьверную головку вручную. Вывод фиксатора і отжим хомута осуществляется одной рукояткой. Продольные салазки револьверного суппорта жесткой конструкції охватывают направляющие станины так же, как салазки поперечного суппорта, і имеют зажим, закрепляющий салазки на станине.
Для автоматичного виключення поздовжньої подачі имеется барабан з шестью переставными упорами. Барабан поворачивается одновременно з поворотом револьверної головки.
Поперечный супорт 11 имеет передний четырехместный быстроповоротный і задний съемный резцедержатели. В резцедержатели можно устанавливать резцы или специальные многорезцовые державки для резцов. Автоматическое вимкнення поперечного руху салазок суппорта производится упором.
Поперечный супорт мостового типа жесткой конструкції. Поперечные салазки имеют переднюю і заднюю плоскости з Т-образными пазами. На обеих плоскостях можно устанавливать как нормальный четырехгранный поворотный резцедержатель, так і специальные резцедержатели для многорезцовых наладок. Ходовой винт снабжен надежным креплением, предохраняющим от поворота.
Фартук поперечного суппорта служит для передачи руху суппорту от ходового вала, а также для передачи ему продольного ускоренного ходу в обе стороны от вала ускоренного ходу. Продольная, поперечная подачі могут быть как ручні — от механізмов, так і автоматические, включаемые падающими рукоятками. Фартук имеет реверс подач. Имеется блокировочное пристрій, предотвращающее одновременное увімкнення поздовжньої подачі і продольного ускоренного ходу.
Коробка передач служит для передачи обертання от коробки швидкостей к коробке подач, а для верстата 1П371 — также для получения ускоренного ходу супортів і медленного проворота шестерен коробки швидкостей, где ускоренный ход і медленный проворот шестерен обеспечиваются передачей обертання от приемного вала коробки швидкостей через клиновой ремень. Механізм медленного проворота шестерен в коробке швидкостей для 1М365 подключен к гідравлической схеме верстата.
Коробка подач 3 имеет механізмы, позволяющие включать любую из 18 подач револьверного і поперечного супортів.
Коробка подач служит для сообщения суппортам различных величии подач. Керування коробкой подач гідравлическое з преселективной установкой подач.
Для возможности роботи супортів з оптимальными режимами подачі каждого из них устанавливаются независимо друг от друга.

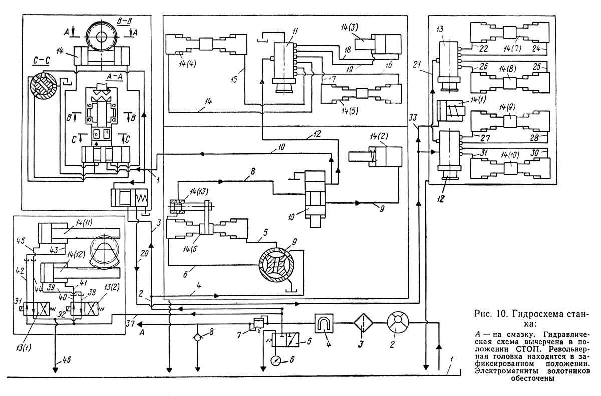
Гідравлічна схема токарно-револьверного верстата 1м365
1. Гідравлічна схема токарно-револьверного верстата 1м365. Дивитись у збільшеному масштабі
2. Гідравлічна схема токарно-револьверного верстата 1м365. Дивитись у збільшеному масштабі

Гідравлічна схема токарно-револьверного верстата 1м365
Гідравлічна схема токарно-револьверного верстата 1м365. Дивитись у збільшеному масштабі
Гідропривід предназначен для переключения частот обертання шпинделя і подач супортів, а также для принудительной, централизованной змазки верстата.
Гідравлічна система верстата обеспечивает керування коробками швидкостей і подач, а также централизованную смазку (см. раздел «Смазка верстата»).
Управляют гідромеханізмами верстатів 1М365 рычагами і маховиками.
Бак для охлаждающей жидкости приварен к корыту з правой стороны верстата. Охлаждающая жидкость подается електронасосом к шпинделю коробки швидкостей. Включают насос з електропульта, расположенного на коробке швидкостей.
Охлаждающая жидкость подается на режущие инструменты електронасосом 20 по шлангу 10.
По специальному заказу завод изготовляет дополнительный узел охлаждения в револьверную головку. В етом случае охлаждающая жидкость подается к револьверному суппорту через резиновый шланг і поступает к той грани, которая располагается напротив шпинделя. На каждой грани имеется краник, перекрывающий подачу охлаждающей жидкости. Предусмотрена возможность подвода охлаждающей жидкости через отверстие в теле инструмента.

Пневматическая схема токарно-револьверного верстата 1м365
Пневматическая схема токарно-револьверного верстата 1м365. Дивитись у збільшеному масштабі

Пневматическая схема токарно-револьверного верстата 1м365
Пневматическая схема токарно-револьверного верстата 1м365. Дивитись у збільшеному масштабі
| Наименование параметра | 1М365 | 1П365 | 1П371 |
|---|---|---|---|
| Основні параметри верстата | |||
| Наибольший диаметр обрабатываемого вироби над станиной, мм | 500 | 500 | 630 |
| Наибольший диаметр обрабатываемого вироби над поперечным суппортом, мм | 320 | 320 | 420 |
| Высота центров, мм | 250 | 250 | 315 |
| Расстояние от торца шпинделя до револьверної головки, мм | 275..1000 | 275..1000 | 320..1400 |
| Шпиндель | |||
| Диаметр отверстия в шпинделе, мм | 80 | 80 | 125 |
| Количество рабочих швидкостей шпинделя | 12 | 12 | 12 |
| Пределы чисел оборотів шпинделя, об/мин | 34..1500 | 34..1500 | 20..893 |
| Пределы чисел оборотів шпинделя (обратное вращение), об/мин | 34..1500 | 34..1500 | 19..818 |
| Кінець шпинделя фланцевый по ГОСТ 12595-75 | 1-8Ц | 1-8Ц | 1-8Ц |
| Наибольший крутящий момент на шпинделе не менее, Нм (кг*м) | 123 | 260 | |
| Револьверний суппорт | |||
| Тип револьверної головки по ГОСТ 3859-72 | 2 шестигранная | 2 шестигранная | 2 шестигранная |
| Количество инструментов в револьверній головці | 6 | 6 | 6 |
| Диаметр отверстия под инструмент в револьверній головці, мм | 95Н7 | 95Н7 | 125Н7 |
| Наибольшее продольное перемещение револьверного суппорта, мм | 725 | 725 | 1080 |
| Количество ступеней подач | 13 | 13 | 13 |
| Диапазон швидкостей продольных подач револьверного суппорта, I ряд, мм/об (количество ступеней) | 0,09..1,35 (9) | 0,09..1,35 (9) | 0,09..1,35 (9) |
| Диапазон швидкостей продольных подач револьверного суппорта, II ряд, мм/об (количество ступеней) | 0,18..2,70 (9) | 0,18..2,70 (9) | 0,18..2,70 (9) |
| Скорость швидкого продольного переміщення револьверного суппорта, м/мин (количество ступеней) | 6 | 6 | 6 |
| Число упоров револьверного суппорта | 6 | 6 | 6 |
| Перемещение на одно деление лимба, мм | 0,2 | 0,2 | 0,2 |
| Перемещение на один оборот лимба, мм | 45 | 45 | 45 |
| Поперечный суппорт | |||
| Количество резцов в резцедержателе | 4 | 4 | 4 |
| Количество резцов в заднем резцедержателе | 1 | 1 | нет |
| Наибольшая ширина х длина резца, мм | 20 х 32 | 20 х 32 | 25 х 40 |
| Наибольшее перемещение поперечного суппорта продольное/поперечное, мм | 725/ 310 | 725/ 310 | 1080/ 410 |
| Количество ступеней продольных подач поперечного суппорта | 13 | 13 | 13 |
| Диапазон швидкостей продольных подач поперечного суппорта, I ряд, мм/об (число ступеней) | 0,09..1,35 (9) | 0,09..1,35 (9) | 0,09..1,35 (9) |
| Диапазон швидкостей продольных подач поперечного суппорта, II ряд, мм/об (число ступеней) | 0,18..2,70 (9) | 0,18..2,70 (9) | 0,18..2,70 (9) |
| Количество ступеней поперечных подач поперечного суппорта | 12 | 12 | 12 |
| Диапазон швидкостей поперечных подач поперечного суппорта, I ряд, мм/об (число ступеней) | 0,045..0,7 (9) | 0,045..0,7 (9) | 0,045..0,7 (9) |
| Диапазон швидкостей поперечных подач поперечного суппорта, II ряд, мм/об (число ступеней) | 0,09..1,35 (9) | 0,09..1,35 (9) | 0,09..1,35 (9) |
| Скорость швидкого продольного переміщення суппорта, м/мин | 6 | 6 | 6 |
| Число упоров продольного переміщення | 5 | 5 | 5 |
| Число упоров поперечного переміщення | 2 | 2 | 2 |
| Перемещение на одно деление лимба продольное/поперечное, мм | 0,2/ 0,05 | 0,2/ 0,05 | 0,2/ 0,05 |
| Перемещение на один оборот лимба продольное/поперечное, мм | 45/ 10 | 45/ 10 | 45/ 10 |
| Електроустаткування верстата | |||
| Количество електродвигателей на станке, кВт | 2 | 2 | 3 |
| Електродвигун головного привода, кВт (об/мин) | 15 (1450) | 13 (1450) | 22 (1460) |
| Електродвигун гідропривода, кВт (об/мин) | - | - | 1,5 (930) |
| Електродвигун насоса охлаждения, кВт (об/мин) | 0,125 (2800) | 0,125 (2800) | 0,125 (2800) |
| Габарити і масса верстата | |||
| Габаритные розміри верстата (длина, ширина, высота), мм | 3430 х 1500 х 1739 | 3430 х 1500 х 1655 | 4230 х 1850 х 1680 |
| Масса верстата , кг | 4150 | 3900 | 6300 |