metalinstryment.com
Довідник по металорізальних верстатів та пресовому обладнанні

СТД-9А, СТД-9АН Ножницы гильотинные з наклонным ножом для листового металла
Схеми, опис, характеристики

СТД-9А Ножницы кривошипные листовые (гильотинные) з наклонным ножом для обробки листового металла



Прессы механические, прессы гідравлические, верстати поперечно-строгальные

Відомості про виробника ножниц гильотинных СТД-9А

Изготовителем і разработчиком ножниц СТД-9А, СТД-9АН является КузЛитМаш, Пинский завод литейных і кузнечно-прессовых автоматических линий, основанный в 1971 году.

На сегодняшний день выпускается две модификации гильотинных ножниц: СТД-9АН і НК3421.

В настоящее время производит ПАО «Кувандыкский завод КПО «Долина» Оренбургская обл., г. Кувандык





Верстати, выпускаемые Пинским заводом литейных і кузнечно-прессовых автоматических линий Кузлитмаш


СТД-9А Ножницы гильотинные кривошипные з прямым ходом верхнего ножа. Назначение і область применения

Ножницы гильотинные з наклонным ножом СТД-9А, СТД-9АН предназначены для резки листовой і профильной стали обыкновенного качества і углеродистой качественной конструкционной з временным сопротивлением σв ≤ 500 МПа (50 кгс/мм) толщиной до 4 или 6 мм (в зависимости от модели).

Ножницы гильотинные СТД-9А механические з наклонным ножом для листового металла предназначены для поздовжньої і поперечної резки листового материала.

Ножницы СТД-9А Выполнены з верхним приводом і з прямым ходом верхнего ножа, могут быть использованы в заготовительных участках или цехах предприятий, изготавливающих вироби промышленной вентиляции, а также на других предприятиях, где требуется резка листового материала. Ножницы имеют климатическое виконання УХЛ4 по ГОСТ 15150-69 і предназначена для експлуатации в помещениях з температурой воздуха от плюс 5° С до плюс 35° С, относительной влажности не более 80% при температуре плюс 25° С

За один ход ножевой балки происходит отрезка полосы длиной:

Толщина разрезаемого листа:

За один ход ножевой балки происходит отрезка полосы длиной:

Толщина разрезаемого листа:

Разрезание листов на заготовки производится з использованием заднего упора, а также по разметке.

При резке листового материала з пределом прочности больше или меньше 500 МПа для расчета максимальной толщины реза НЕОБХОДИМО ПОЛЬЗОВАТЬСЯ ФОРМУЛОЙ, УКАЗАННОЙ В РАЗДЕЛЕ "РЕГУЛИРОВАНИЕ" , при етом твердость разрезаемого материала не должна превышать 36 единиц Роквелла по шкале "С".

Основное отличие гильотинных ножниц СТД9АН от ножниц СТД-9А - встроенный пульт керування.


Гильотинные ножницы. Загальні відомості

Синонимы: ножницы гильотинные, ножницы листовые, ножницы механические, ножницы кривошипные, ножницы гідравлические, shears for sheet metal working, guillotine shears, crank shears.

Принцип роботи схож з гильотиной, поетому верстат получил такое название.

Гильотинные ножницы - ножницы з наклонным ножом предназначены для прямолинейной поздовжньої і поперечної резки листового металла различной толщины з високою точностью. На гильотинных ножницах може производиться резка листов, как по разметке, так і без нее - по заднему или боковому упорам.

Для высокоточных работ на гильотинные ножницы зачастую устанавливают задние линейки.

Листовые гильотинные ножницы позволяют получать точный срез без повреждения металла, без вмятин і зазубрин, зачастую позволяя сохранить ровное лакокрасочное покрытие на местах реза.

Автоматизированные установки помогают осуществлять регулировку величины зазору между ножами, в зависимости от толщины материала і зусилля прижима, значительно облегчая при етом работу оператора.

В зависимости от типа приводу верхнего ножа гильотинные ножницы бывают:

Гідравлические гильотинные ножницы є наиболее мощными, длина реза у них достигает 8 і более метров, толщина разрезаемого материала - до 60 миллиметров.

Гильотинные ножницы з механическим приводом во многом схожи з гідравлическими ножницами, основным отличием является система привода: оба руху лезвия (и вверх і вниз) обеспечиваются кривошипным механізмом.

Ножницы з механическим приводом не обладают високою мощностью і применяются для резки материалов максимальной толщиной 3 - 8мм. Однако скорость реза у етого класса гильотин достаточно высока – до 56 резов в минуту (для сравнения, у гідравлических ножниц количество резов варьируется от 3 до 18 в минуту).

Гильотинные ножницы различают, также, по конструкції приводу верхнего ножа:

У гильотинных ножниц з прямым ходом верхнее лезвие закреплено на раме, которая за счет кривошипа или 2-х гідроцилиндров перемещается вниз по прямым направляющим, расположенным на внутренней поверхности боковых стенок машины.

У гильотинных ножниц з поворотной балкой перемещение верхнего ножа происходит за счет обертання балки вокруг центров, находящихся на боковых стенках в задньої частини верстата. Поскольку система приводу поворотной балки находится внутри корпуса машины - ножницы з поворотной балкой более компактные.

При относительно низкой стоимости ножниц з поворотной балкой, компактности і простоте их исполнения, у них все же имеется определенный недостаток: угол резки не изменяется, оставаясь равным установленному производителем, вне зависимости, режутся ли толстые или тонкие листы.





Загальний вигляд гильотинных ножниц СТД-9АН


СТД 9А Складні частини гильотинных ножниц


Розташування складових частин і органів керування ножниц СТД-9А

СТД 9А Складні частини гильотинных ножниц

Список складових частин гильотинных ножниц СТД-9А

  1. Стойка правая
  2. Стойка левая
  3. Стол рабочий
  4. Балка ножевая
  5. Балка прижимная
  6. Пульт керування
  7. Тормоз
  8. Упор задний
  9. Цилиндрический редуктор c муфтой увімкнення
  10. Електродвигун
  11. Уравновешиватель балки ножевой

Розташування органів керування ножниц СТД-9А

  1. Лампочка "Сеть"
  2. Лампочка "Главный привод"
  3. Лампочка - режим роботи "Одиночный ход"
  4. Лампочка - режим роботи "Автомат"

  5. Переключатель "Работа" - "Отладка"
  6. Переключатель режима роботи "Одиночный ход" - "Автомат"
  7. Переключатель "Освещение"
  8. Переключатель "Кнопка" - "Педаль"

  9. Кнопка "Главный привод. Пуск"
  10. Кнопка "Муфта"
  11. Кнопка "Стоп автомат"
  12. Кнопка "Загальний стоп"




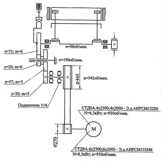
Кінематична схема ножниц СТД-9А

СТД-9А кінематична схема ножниц гильотинных

Привід механізма осуществляется от индивидуального електродвигуна 10 (см. рис.) через клиноременную передачу і цилиндрический редуктор 9 на ексцентриковый вал, который расположен параллельно фронту механізма.

Муфта увімкнення установлена в ступице зубчатого колеса, сидящего на ексцентриковом валу. Увімкнення муфты производится електромагнитом. При включении муфты ексцентриковый вал приводится в рух от зубчатого колеса і происходит рез листового материала.

Остановка ексцентрикового вала при выключении муфты, осуществляется тормозом 7.

Прижим листов механический, работает автоматически, согласован з движением ножевой балки 4.

Механізм снабжен задним упором 8. Перемещение заднего упора производится вручную, величина переміщення до 600 мм.

Смазка всех точок при помощи шприца.

Керування механізма от переносной електрической педали.

Пульт керування 6 расположен на левой стойке механізма.

Механізм имеет единичные і автоматические ходы.


Пристрій складових частин механізма

Стойка правая 2 і стойка левая 1 (рис.4) соединены между собой двумя стяжками 3, 4 і столом 6. Стол з комплектом ножей 10, устанавливается на горизонтальных плоскостях стоек і закрепляется шестью болтами 11. Зазор между ножами стола і ножевой балки регулируется передвижением стола гвинтами 19, при етом болты 5 і 11 должны быть отпущены, а після регулировки снова затянуты.

На вертикальних плоскостях стоек под углом 1°30´ расположены текстолитовые направляющие ножевой балки 8 і 9.

Снизу на стойках устанавливаются буксы, являющиеся підшипниками ексцентрикового вала.

На правой стойке механізма смонтированы цилиндрический редуктор 7 со встроенной шпоночной муфтой і електромагнит увімкнення муфты.




Балка ножевая

Ножевая балка 1 представляет собой жесткую конструкцию сварного типа, выполненную из горизонтальной і вертикальной плиты.

Вертикально-поступательное рух ножевой балке сообщается ексцентриковым валом через шатуны 2. Балка ножевая движется в чугунных направляючих 3 і 4, которые крепятся болтами к стойкам.

Винты 5 служат для регулировки торцового зазору направляючих ножевой балки. Ножи расположены в нижней частини балки, в пазу, под углом 1°20´ к плоскости стола і закреплены гвинтами 6.

Рух балки прижимной 9 согласовано з движением ножевой балки. Величина опережения прижима относительно ножевой балки і величина зазору между столом і прижимом регулируется гвинтами 10. Усилие прижима регулируется з помощью пружин 11.

Привід гильотинных ножниц

Привід гильотинных ножниц осуществляется от електродвигуна, установленного на шарнирной плите, через клиноременную передачу і редуктор з механізмом керування муфтой на ексцентриковый вал.

В маховик 1, который сидит на выходном кінці быстроходного вала редуктора, вмонтирована фрикционная дискова муфта 2 для предотобертання поломки механізма при перегрузках.

Вращение от маховика на ексцентриковый вал передається через зубчасті колеса 4, 5, 6 і 7.

В ступице післяднего колеса вмонтирована шпоночная муфта.


Креслення ножа гильотинных ножниц СТД-9А, СТД-9АН (25 х 60 х 670)

Комплект ножей для гильотинных ножниц СТД-9А, СТД-9АН

Ножи СТД-9А изготавливаются из молотовых поковок инструментальной, легированной стали 6ХВ2С (5ХВ2СФ), закаленные по специальной, ступенчатой технологии з помощью современных методов упрочнения режущего инструмента, обработанные на точном, современном оборудовании имеют повышенный срок службы (в 2-2.5 раза). Ножи СТД-9А используются для рубки черного і цветного листового проката толщиной от 0.1 до 9мм.

  1. Розміри ножа: 510*60*20 мм 10 шт
  2. Расстояние от торца до центра крайнего отверстия 30 мм
  3. Расстояние между центрами отверстий 150 мм
  4. Количество отверстий 4 Ø 14 мм. Фаска под 90°
  5. Марка стали 6ХВ2С (5ХВ2СФ), ножи шлифуются комплектно
  6. Твердость ножей — HRC 54 ... 58
  7. Допуск плоскостности поверхности Б — не более 0,1 мм на длине 100 мм
  8. Допускаемая разность размеров ножей комплекта в месте стыка не более 0,03 мм
  9. Неуказанные предельные отклонения H14; h14; ±IT14/2
  10. Остальные технические требования для комплекта ножей по ГОСТ 25306-82. Ножи плоские к листовым ножницам. Основні і присоединительные розміри. Технічні требования
  11. Комплект ножей 10 шт



СТД-9А Ножницы кривошипные листовые гильотинные з наклонным ножом для обробки листового металла. Відеоролик.




Технічні характеристики гильотинных ножниц СТД-9А

Наименование параметра СТД-9А. 4х2500 СТД-9А. 6х2000 СТД-9А. 6х2500
Основні параметри ножниц
Наибольшая толщина разрезаемого листа при σ BP ≤ 500 МПа, мм 4,0 6,0 6,0
Наибольшая длина разрезаемых листов в мм, мм 2500 2000 2500
Число холостых ходов ножа в минуту не менее 50 50 50
Ход ножа, мм 70 70 70
Угол наклона подвижного ножа в градусах 1°20' 1°20' 1°20'
Длина отрезаемого листа по заднему упору, мм 500 500 500
Усилие прижима листа, кгс 700 700 700
Режимов роботи 2 2 2
Тип муфты-тормоза Электромагн Электромагн Электромагн
Расстояние между стойками в свету, мм 2820 2320 2820
Максимальное усилие реза, кН
Тип тормоза Ленточный Ленточный Ленточный
Електроустаткування і привід ножниц
Електродвигун привода, кВт 6,3 8,5 8,5
Габарит і масса ножниц
Габарит ножниц (длнна х ширина х высота), мм 3400 х 1392 х 1390 2900 х 1392 х 1390 3400 х 1392 х 1390
Масса ножниц, кг 3500 3350 3700