metalinstryment.com
Довідник по металорізальних верстатів та пресовому обладнанні

5С276П Верстат зубострогальный напівавтомат для нарізання прямозубых конических колес
схеми, опис, характеристики

5С276П Загальний вигляд  зубострогального верстата







Відомості про виробника зубострогального напівавтомату 5С276П

Производитель зубострогального напівавтомату 5С276П Саратовский завод тяжелых зуборезных верстатів, СЗТЗС, основанный в 1947 году.





Верстати, выпускаемые Саратовским заводом тяжелых зуборезных верстатів, СЗТС


5С276П Верстат зубострогальный напівавтомат підвищеної точності. Назначение і область применения

Зубострогальный напівавтомат 5С276П изготовлен на базе зуборезного напівавтомату 525 для нарізання спиральных конических колес Ø 500.

Зубострогальный універсальний верстат 5С276П предназначен для нарізання прямозубых конических колес і применяется в различных производственных условиях, но особо пригоден для мелкосерийного і единичного производства.

Обработка осуществляется двумя зубострогальными резцами методом обкатки в один или два прохода врізання.

Полуавтомат 5С276П используется в различных отраслях машиностроения в условиях единичного, мелкосерийного, серийного і крупносерийного производства.

Особливості конструкції верстата 5С276П

Полуавтомат 5С276П имеет короткие кинематические ланцюги. Ланцюги головного руху, обкатки і керування имеют раздельный привод.

Механізм деления не входит в ланцюг обкатки і не влияет на її точность.

Конечные звенья ланцюги обкатки имеют высокие коеффициент перекрытия і износоустойчивость, что обеспечивает равномерное рух обкатки і применение коротких циклов.

Регулювання угла качания люльки — бесступенчатое, благодаря чему перебеги люльки сводятся до минимума.

Подача врезанием производится з помощью гідроцилиндра со следящей системой. Скорость врізання — переменная.

В настоящее время напівавтомат 5С276П выпускается з навесным електрошкафом.

Принцип роботи верстата 5С276П

Режущим инструментом служат два зубострогальных резца.

Метод обкатки применяется для чистовой обробки зубчатых колес.

При обработке методом обкатки боковые поверхности зубьев образуются в результате воспроизведения на станке зацепления нарезаемого зубчатого колеса з воображаемым плосковершинным производящим колесом, представленной активной производящей поверхностью инструмента.

Обработка каждого післядующего зуба производится після завершения обробки предыдущего і делительного поворота вироби на один зуб. Деление периодическое - единичное.

Верстат обеспечивает возможность нарізання методом обкатки в один или два прохода врізання.

Метод врізання применяется для черновой обробки зубчатых колес.

При обработке методом врізання производится простое врезание инструмента в изделие.

Черновое врезание може производиться способом единичного или двойного деления.

При нарезании способом единичного деления оба резца обрабатывают один зуб, прорезая з обеих его сторон канавки шириной несколько больше половины ширины впадины.

После обробки зуба происходит отвод вироби і его делительный поворот на один зуб. Затем начинается обработка следующего зуба. Таким образом, при етом методе врізання каждая впадина обрабатывается двумя резцами.

При нарезании способом двойного деления одновременно полностью обрабатывается начерно две соседние впадины. Каждый різець прорезает одну впадину целиком. При делении происходит поворот вироби сразу на два зуба.

При нарезании способом двойного деления сечение впадины по всей длине примерно одинаково, вследствие чего при чистовой обработке приходится снимать больше металла, чем при нарезании способом единичного деления.

Выбор способа чернового нарізання зависит от серийности производства і параметров обрабатываемого вироби.

Способ двойного деления рекомендуется при крупносерийном производстве конических колес з числом зубьев больше 20 і углом начального конуса больше 30°. В остальных случаях черновое нарезание необходимо вести способом единичного деления.

На станке возможно резание в направлении к центру или от центра верстата. Обычно резание производится в направлении к центру верстата. Однако, колеса з углом начального конуса более 60° і модулем более 7 мм рекомендуется нарезать в направлении от центра верстата.

Недостатком різання в направлении от центра верстата является необходимость значительного стачивания резцов по длине, чтобы они не задевали друг друга, что снижает срок их службы.

Класс точності напівавтомату П по ГОСТ 8—77.

Шероховатость обработанной поверхности зуба Ra 2,0 мкм.

Средний уровень звука LA не превышает 80 дБА.

Год принятия напівавтомату к серийному производству — 1975.

Проектная организация — Саратовское специальное конструкторское бюро зубообрабатывающих верстатів (СКБЗС).


Верстати для нарізання прямозубых конических колес

Універсальные обеспечивают черновое і чистовое нарезание зубчатых колес методами обкатки і копирования (врізання). Из них можно выделить две основні группы:

1. Верстати, предназначенные для нарізання зубчатых колес средних размеров (m ≤ 8 мм, d ≤ 500 мм): 5С26В, 5С270П, 5C276П, 5С267П. На конечных звеньях кинематических ланцюгів обкатки (люльке і шпинделе вироби) етих верстатів установлены высокоредукционные гипоидные передачи. Базовой моделью является верстат 5С26В.

2. Верстати, обеспечивающие обработку крупномодульных зубчатых колес (т < 12 мм, d < 800 мм): 527В, 5С280П, 5С286П, 5С277П На конечных звеньях кинематических ланцюгів обкатки етих верстатів установлены червячные передачи і предусмотрено встраивание, при необходимости, механізма модификации обкатки (модификатора). Базовой моделью является верстат 527В.

Верстати обеих групп имеют идентичную кинематическую структуру і є напівавтоматическими.


Кінематична схема приводу головного руху і рівняння баланса кінематичної ланцюги верстата 5с276п.

5С276П напівавтомат зубострогальный. Загальний вигляд

iv - передаточное отношение сменных зубчатых колес (отношение числа зубьев ведущих колес к числам зубьев ведомых колес).







Посадочные і присоединительные базы инструмента зубострогального верстата 5С276П

5С276П Посадочные і присоединительные базы зубострогального напівавтомату 5С276П

Ескіз шпинделя вироби верстата 5с276п


5С276П Загальний вигляд зубострогального верстата

5С276П напівавтомат зубострогальный. Загальний вигляд

Фото зубострогального верстата 5с276п


5С276П напівавтомат зубострогальный. Загальний вигляд

Фото зубострогального верстата 5с276п

Фото зубострогального верстата 5С276П. Дивитись у збільшеному масштабі



5С276П напівавтомат зубострогальный. Загальний вигляд

Фото зубострогального верстата 5с276п

Фото зубострогального верстата 5С276П. Дивитись у збільшеному масштабі



5С276П напівавтомат зубострогальный. Загальний вигляд

Фото зубострогального верстата 5с276п

Фото зубострогального верстата 5С276П. Дивитись у збільшеному масштабі




Розташування складових частин зубострогального верстата 5С276П

Розташування складових частин зубострогального верстата 5С276П

Розташування основних вузлів зубострогального верстата 5с276п

Розташування основних вузлів зубострогального верстата 5С276П. Дивитись у збільшеному масштабі



Розташування складових частин зубострогального верстата 5С276П

Розташування основних вузлів зубострогального верстата 5с276п

Розташування основних вузлів зубострогального верстата 5С276П. Дивитись у збільшеному масштабі



Розташування складових частин зубострогального верстата 5С276П

Розташування основних вузлів зубострогального верстата 5с276п

Розташування основних вузлів зубострогального верстата 5С276П. Дивитись у збільшеному масштабі



Розташування складових частин зубострогального верстата 5С276П

Розташування основних вузлів зубострогального верстата 5с276п

Розташування основних вузлів зубострогального верстата 5С276П. Дивитись у збільшеному масштабі



Список основних вузлів зубострогального верстата 5с276п

  1. Станина - 5С26В.11.000
  2. Механізм деления - 5С26В.53.000А
  3. Привід бабки вироби - 527В.44А.000
  4. Бабка вироби - 5С276П.41.000
  5. Стол - 5С276П.42.000
  6. Диск керування - 5С276П.56.000
  7. Стойка люльки - 5С26В.31.000
  8. Люлька - 5С276П.32А.000
  9. Суппорты - 5А250П-36
  10. Резцедержатели - 5А250П-35
  11. Привід механізма деления - 5С276П.54.000 (5С270П.54.000 в паспорте)
  12. Привід главный - 5С26В.21А.000
  13. Механізм керування - 5С286П.55.000
  14. Редуктор - 527В.52Б.000
  15. Коробка подач - 5С286П.51.000
  16. Станція гідроприводу - 527В.60.000А
  17. Электрошкаф - 527В.83.000
  18. Механізм обкатки - 5С26В.34А.000
  19. Привід механізма обкатки - 5С276П.37А.000
  20. Упор поворотный - 5С276П.55.000
  21. Гідрозажим - 5С26В.66.000
  22. Сепаратор - 527В.14.000
  23. Установка насосная - 527В.69.000А
  24. Установка насосная - 5С286П.65.001А

Розташування органів керування зубострогальным верстатом 5С276П

Розташування органів керування зубострогальным верстатом 5С276П

Розташування основних вузлів зубострогального верстата 5с276п

Розташування органів керування зубострогальным верстатом 5С276П. Дивитись у збільшеному масштабі



Розташування органів керування зубострогальным верстатом 5С276П

Розташування органів керування зубострогальным верстатом 5с276п

Розташування органів керування зубострогальным верстатом 5С276П. Дивитись у збільшеному масштабі



Розташування органів керування зубострогальным верстатом 5С276П

Розташування органів керування зубострогальным верстатом 5с276п

Розташування органів керування зубострогальным верстатом 5С276П. Дивитись у збільшеному масштабі



Розташування органів керування зубострогальным верстатом 5С276П

Розташування органів керування зубострогальным верстатом 5с276п

Розташування органів керування зубострогальным верстатом 5С276П. Дивитись у збільшеному масштабі



Розташування органів керування зубострогальным верстатом 5С276П

Розташування органів керування зубострогальным верстатом 5с276п

Розташування органів керування зубострогальным верстатом 5С276П. Дивитись у збільшеному масштабі



Список органів керування зубострогальным верстатом 5с276п

  1. Упоры диска керування
  2. Счетчик циклов
  3. Пульт керування
  4. Гайки крепления бабки вироби на столе
  5. Вал осевой установки бабки вироби
  6. Рукоятка крана охлаждения і смыва стружки
  7. Дроссель регулювання скорости деления
  8. Указатель
  9. Шкала установки угла люльки
  10. Шкала установки угла развода супортів
  11. Нониус установки угла развода супортів
  12. Винты крепления супортів
  13. Вал развода супортів
  14. Вал для ключа (квадрат) ручного приводу повзунів
  15. Винт вертикального переміщення резцедержателя
  16. Гайки фиксации резцедержателя от вертикального переміщення
  17. Планка калибровки установки резцов по высоте
  18. Винты крепления резцедержателя
  19. Сменные шестерни деления
  20. Муфта комбинированная поворота шпинделя вироби
  21. Гайка тонкой осевой установки бабки вироби
  22. Гайка регулировочная тяги зажиму вироби
  23. Гайки крепления бабки вироби на поворотной шпонке
  24. Нониус осевой установки бабки вироби
  25. Шкала осевой установки бабки вироби
  26. Винт фиксации смешения стола (зажим стола)
  27. Винт установки смешения стола
  28. Винты крепления резца
  29. Манометр контроля8
  30. Золотник подключения манометра к гідросистеме (Рис 19а, 19б, поз.9)
  31. Золотник налаштування подпора на сливе гідросистемы (Рис 19а, 19б, поз.7)
  32. Золотник налаштування давления гідросистемы (Рис 19а, 19б, поз.6)
  33. Золотник налаштування давления системы змазки (Рис 19а, 19б, поз.5)
  34. Дроссель регулювання скорости ходу стола (Рис 19а, 19б, поз.11)
  35. Клапан регулювання зусилля зажиму вироби (Рис 19а, 19б, поз.10)
  36. Сменные шестерни керування
  37. Сменные шестерни подачі
  38. Рукоятка переключения швидкостей холостого ходу
  39. Фиксатор рукоятки переключения швидкостей холостого ходу
  40. Сменные шестерни скорости різання
  41. Место хранения ключа ручного приводу повзунів
  42. Блок регулювання скорости реверса ланцюгів обкатки і керування
  43. Копир переменной скорости подачі врезанием
  44. Винт регулювання величины ходу стола
  45. Дроссель торможения стола
  46. Шкала установки смешения стола
  47. Вал угловой установки бабки вироби
  48. Нониус установки смешения стола
  49. Шкала угловой установки бабки вироби
  50. Кнопка керування дублирующая
  51. Выключатель сети автоматический
  52. Кнопка керування дублирующая
  53. Переключатель направления обертанняя електродвигуна головного руху
  54. Дроссель регулювання скорости удаления стружки
  55. Рукоятка переключения видов роботи (обкатка, врезание)
  56. Лимб установки величины припуска на второй проход
  57. Фиксатор лимба установки величины припуска на второй проход
  58. Нониус угловой установки бабки вироби
  59. Гайка крепления поворотной шпонки
  60. Фиксатор рукоятки переключения видов роботи (обкатка, врезание)
  61. Нониус проверочного угла поворота шпинделя вироби
  62. Шкала прверочного угла поворота шпинделя вироби
  63. Гідрораспределитель для роботи в два прохода
  64. Сменные шестерни обкатки
  65. Лимб установки длины ходу повзунів (Рис. 6Б поз.25)
  66. Винты фиксации установки длины ходу повзунів (Рис. 6Б поз.26)




Схема кінематична зубострогального верстата 5С276П

Схема кінематична зубострогального верстата 5С276П

Кінематична схема зубострогального верстата 5с276п

1. Кінематична схема зубострогального верстата 5С276П. Дивитись у збільшеному масштабі



Опис робочого цикла зубострогального верстата 5С276П

Циклограмма верстата верстата 5С276П

Циклограмма верстата верстата 5с276п

На циклограммах показана післядовательность роботи механізмов при обработке вироби методом обкатки і врізання.

Продолжительность цикла условно принята равной 25 сек.

Метод обкатки

Нажатием на пульті керування кнопки "Гідравлика" включается гідравлічна система, обеспечивая поступления змазки в механізмы.

Нажатием кнопки "Полуавтомат", "Пуск" включается система охлаждения, главный привід і привід подачі - начинается робота верстата в напівавтоматическом режиме.

Рабочий цикл верстата

Привід подачі приводит в рух ланцюг обкатки і ланцюг керування.

На рабочем ходу гідравлічна система производит мягкий подвод стола з бабкой вироби до жесткого упора (в рабочую позицию).

Во время нарізання стол неподвижен. Коробка подач обеспечивает заданную скорость обкатку.

В кінці подачі диск керування дает команду на реверс ланцюгів обкатки і керування, в том числе на отвод стола в позицию деления.

Делительный поворот вироби происходит на холостом ходу - во время обратного обертання ланцюгів обкатки і керування - заканчивается раньше, чем диск керування дает команду на очередной рабочий ход.

Возврат механізма деления в исходное положение происходит в начале робочого ходу.

Указанный цикл повторяется столько раз сколько зубьев имеет нарезаемое изделие.

Метод врізання

Ланцюг обкатки от приводу отключают. Привід подачі приводит в рух только ланцюг керування.

На рабочем ходу копир подачі стола, воздействуя на гідравлическую следящую систему, обеспечивает переменную скорость врізання.

В кінці подачі (по достижении столом з бабкой вироби жесткого упора) диск керування дает команду на реверс ланцюги керування і на отвод стола в позицию деления.

Делительный поворот вироби происходит на холостом ходу - во время обратного обертання ланцюгів керування і заканчивается раньше, чем диск керування дает команду на очередной рабочий ход.

Подробно о циклах смотрите в разделе "Гідравлічна система" і в Руководстве по експлуатации електроустаткування.


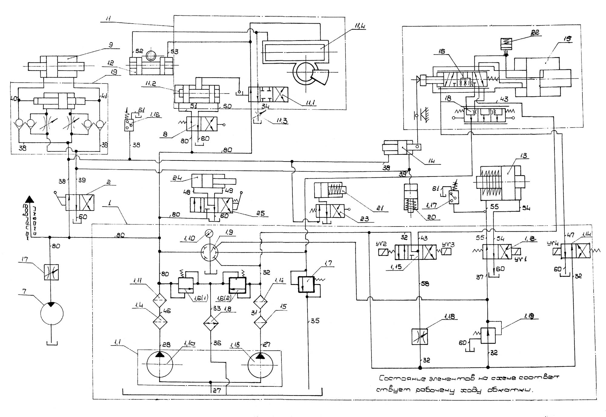
Гідропривід зубострогального верстата 5С276П

Гідравлічна схема зубострогального верстата 5С276П

Гідравлічна схема зубострогального верстата 5с276п

Гідравлічна схема зубострогального верстата 5С276П. Дивитись у збільшеному масштабі




5С276П Настановне креслення зубострогального напівавтомату

Настановне креслення зубострогального напівавтомату 5С276П

Настановне креслення зубострогального напівавтомату 5с276п




5С276П Верстат зубострогальный напівавтомат. Відеоролик.





Технічні характеристики зубострогального верстата 5С276П

Технічні характеристики зубострогального верстата 5С276П

Технічні характеристики зубострогального верстата 5с276с


Технічні характеристики зубострогального верстата 5С276П

Технічні характеристики зубострогального верстата 5с276с

Технічні характеристики зубострогального верстата 5С276П. Дивитись у збільшеному масштабі




    Список литературы

  1. Писманик К. М., Шейко Л. И., Денисов В. М. Верстати для обробки конических зубчатых колес, Машиностроение, 1993. Стр. 73.

  2. Колев Н.С. Металлорежущие верстати.
  3. Гальперин Е.И. Наладка зуборезных верстатів, 1960.
  4. Козлов Д.Н. Зуборезные роботи, 1971.
  5. Лоскутов В.В., Ничков А.Г. Зубообрабатывающие верстати, 1978.
  6. Малахов Я.А. Зубообрабатывающие і резьбофрезерные верстати і их наладка, 1972.
  7. Мильштейн М.З. Нарезание зубчатых колес, 1972.
  8. Овумян Г.Г., Адам А.И. Справочник зубореза, 1983.
  9. Писманик К. М., Шейко Л. И., Денисов В. М. Верстати для обробки конических зубчатых колес, 1993
  10. Птицин Г.А., Кокичев В.Н. Зуборезные верстати, 1957.
  11. Сильвестров Б.Н., Захаров И.Д. Конструкція і наладка зуборезных і резьбофрезерных верстатів, 1979.
  12. Шавлюга Н.И. Расчет і примеры наладок зубофрезерных і зубодолбежных верстатів, 1978.
  13. Список литературы для налаштування верстата

  14. Верстат для нарізання спиральнозубых конических колес моделі 528с. Руководство к верстату, ЭНИМС, МЗКРС 1956 год.
  15. Инструкция по расчету наладочных установок зуборезных верстатів моделі 525 і 528 для нарізання конических колес со спиральными зубьями, ЭНИМС, МЗКРС.
  16. Руковдство по расчету геометрических размеров гипоидных зубчатых колес і наладок для их нарізання на верстатах моделей 528с, 528с, 5а27с1, Саратовский завод тяжелых зуборезных верстатів, 1967 год.
  17. Руковдство по расчету наладок верстатів 528с, 525 і 5а27с4п для нарізання конических колес методом обкатки, Саратовский завод тяжелых зуборезных верстатів, 1969 год.









Заказать

Кто владеет информацией - тот владеет миром.

Натан Ротшильд