Виробник та розробник токарно-револьверного верстата моделі 1К341 - Бердичівський верстатобудівний завод "Комсомолець" , м. Бердичів, Житомирська область, Україна.
У 1929-1931 pp. на базі підприємства було засновано трансмісійний завод.
У 1932 р. заводу надається ім'я «Комсомолець». У цей період завод освоїв випуск трубопровідно-запірної арматури та запасних частинин.
З 1980 завод освоює випуск нової гами токарно-револьверних верстатів, до складу якої входять автоматизовані верстати моделі 1Г340П, верстати з цикловим програмним керуванням моделі 1Г340ПЦ, верстати з числовим програмним керуванням моделі 1В340Ф30 і роботизовані комплекси на їх базі.
У 1984 році на заводі починається випуск багатоцільових токарно-револьверних верстатів моделі 1П420ПФ40, які, окрім токарної обробки, виконують свердлильно-фрезерну доробку деталі за одну установку в патроні.
Токарно-револьверний верстат 1К341 був запущений у серійне виробництво у 1975 році та замінив застарілу модель 1А341 .
Верстат токарно-револьверний універсальний моделі 1К341 призначений для обточування, розточування, зенкерування, свердління, розгортання та нарізування внутрішніх та зовнішніх різьблень в умовах серійного виробництва. На ньому можна обробляти деталі як із пруткового матеріалу в цанговому патроні, так і штучні заготовки в трикулачковому патроні. Обробка деталей із прутка здійснюється в автоматичному циклі, а штучні заготовки у трикулачковому патроні – у напівавтоматичному циклі.
Верстат токарно-револьверний 1К341 застосовується для виготовлення деталей із прутка, затиснутого в цангу, поміщеній у пустотілому шпинделі, або з штучних заготовок, що закріплюються в патроні.
Верстат призначений для обробки деталей із прутка та штучних заготовок в умовах серійного та дрібносерійного виробництва.
Токарно-револьверний верстат 1К341 має 16-позиційну револьверну головку з горизонтальною віссю обертання. Ріжучий інструмент за допомогою спеціального приладдя кріпиться в отворах револьверної головки.
Для кожної позиції револьверної головки можна запрограмувати кількість обертів шпинделя і величину подачі, які будуть включатися автоматично при повороті револьверної головки на наступну позицію.
Крім того, щоразу при повороті револьверної головки відбувається синхронний поворот барабана з наполегливими ггвинтами, що регулюють довжину робочого ходу револьверного супорта з точністю 0,1..0,2 мм.
Необхідні для кожного переходу числа обертів шпинделя і величин подач встановлюються автоматично командою, що легко переналагоджується, керуючим електромагнітними муфтами коробок швидкостей і подач, або вручну перемикачами, розташованими на пульті коробки швидкостей і подач.
Коробка швидкостей має чотири багатодискові електромагнітні муфти типу ЭТМ-122, з яких включається одне з чотирьох чисел оборотів шпинделя, кожної з двох позицій. Коробка подач має дві електромагнітні муфти типу ЕТМ-092, дві обгонні муфти і двовінцевий пересувний зубчастиний блок, який забезпечує отримання двох діапазонів подач з чотирма подачами, що автоматично перемикаються, в кожному з двох діапазонів. Для включення кругової подачі револьверної головки встановлено одну електромагнітну муфту типу ЕГМ-092.
Вал револьверної головки і барабан командоапарата, що жорстко сидить на ньому, мають однакову кількість позицій. На кожній позиції барабана встановлені два кулачки, що керують електромагнітними муфтами: один коробки швидкостей, інший коробки подач.
Затискач та подача прутка в цангу, а також затискач штучних заготовок у трикулачковому патроні проводиться автоматично гідравлічним механізмом з електричним керуванням. Найбільше коливання діаметра прутка, що затискається в цангу, ± 2 мм, а найбільше коливання штучних заготовок, що затискаються в патроні, ±3 мм. Керування механізмами однорукояткове. Після закінчення розтискання автоматично починається подача прутка. Весь цикл затискання, подачі та розтискання триває 2-3 сек.
Верстат 1К341 має автоматичне вимикання поздовжньої подачі жорсткого упору, що забезпечує високу точність обробки по довжині. Поперечна подача обмежується жорстким упором.
Наявність револьверної головки з горизонтальною віссю повороту дозволяє використовувати верстат для розточування внутрішніх камер та зовнішньої проточки за буртом інструментами, закріпленими в державках головки.
Поперечна обробка (підрізка торців, відрізка, прорізка канавок тощо) здійснюється за рахунок кругової подачі револьверної головки.
З метою підвищення продуктивності та зручності обслуговування передбачено програмне перемикання частоти обертання шпинделя та подач при зміні позицій револьверної головки.
Перемикання проводиться легко переналагоджує командоапаратом, що управляє електромагнітними муфтами коробки швидкостей і подач.
Гідравлічний механізм затиску, що використовується в конструкції верстата, дозволяє виробляти затискач каліброваного і некаліброваного прутків з відхиленням по діаметру до 2 мм. Передбачено можливість встановлення трикулачкового патрона; без переналагодження можна затискати штучні заготовки з відхиленням діаметром до 8 мм. Точність обробки – 3 клас.
Весь цикл розтискання, подачі та затиску триває 2..3 сек.
Верстат має автоматичне вимкнення поздовжньої подачі жорсткого упору, що забезпечує точність обробки по довжині 0,12..0,14 мм. Поперечна подача обмежується жорстким упором.
Для обробки прутків різних діаметрів до верстата надаються універсальна цанга, що подає, і змінні вкладиші для затиску круглого і шестигранного матеріалу, а також комплект різцетримачів, оправок, втулок і т. д.
На відміну від більшості верстатів токарно-револьверних верстат моделі 1К341 має наступні особливості, що дозволяють використовувати його більш ефективно:
Клас точності верстата Н згідно з ГОСТ 8-71.
Шорсткість поверхні Ra 2,5 мкм.

Габарит робочого простору верстата 1к341

Посадочні та приєднувальні бази верстата 1к341

Фото токарного револьверного верстата 1к341
Фото токарного револьверного верстата 1к341. Завантажити у збільшеному масштабі

Фото токарного револьверного верстата 1к341
Фото токарного револьверного верстата 1к341. Завантажити у збільшеному масштабі

Фото токарного револьверного верстата 1к341

Фото токарно-револьверного верстата 1к341

Розташування основних частинин револьверного верстата 1к341

Розташування органів керування токарно-револьверним верстатом 1к341
На верстаті встановлено три трифазні короткозамкнені асинхронні електродвигуни (рис. 20) із загальною потужністю 7,125 кВт (при частоті 60 Гц потужність 6,725 кВт).
На верстаті можуть застосовуватися напруги змінного струму частотою 50 або 60 Гц для ланцюгів:
По требованию заказчика верстати могут изготовляться на любую из вышеперечисленных величин напряжения.
Для живлення електромагнітних муфт применен постоянный ток напряжением 24 В, получаемый от селенового выпрямителя.
Електроустаткування верстата по роду защиты от воздействия окружающей среды изготовляется в обычном виконанні. По требованию заказчика електрообладнання верстата може быть выполнено в тропическом виконанні.
Электродвигатели, установленные на станке по способу защиты от воздействия окружающей среды приняты закрытого обдуваемого исполнения, т. е. защищены от попадания внутрь пыли. Они имеют шесть выведенных концов, что позволяет подключить их к сети з напряжением 380 или 220 В.
Напряжению 220 В соответствует соединение обмотки статора треугольником, а напряжению 380 В — соединение обмотки статора звездой (рис. 21).
Во время експлуатации електродвигателей необходимо систематически выполнять технические осмотры і профилактические ремонты. Периодичность технических осмотров устанавливается в зависимости от производственных условий, но выполняются они не реже одного раза в два месяца. При профилактических ремонтах должна выполняться разборка електродвигуна, внутренняя і наружная чистка, замена змазки підшибників. Смазку підшибників при нормальных условиях роботи следует заменять через 4000 ч роботи. При работе електродвигателей в пыльной і влажной среде заменять її следует чаще (по мере необходимости).
Перед набивкой свежей змазки підшипники должны быть тщательно промыты в бензине. Камера заполняется смазкой на 2/3 її объема. Рекомендуемая смазка для підшибників качения електродвигателей приведена в табл. 4.
На станке установлено восемь електромагнітних фрикционных муфт трех типорозмірів: в коробке швидкостей — четыре електромагнітні муфты типа ЭТМ-122-1Н; в коробке подач — три муфты тина ЭТМ-072-1Н і для увімкнення окружной подачі револьверної головки — одна муфта тина ЭТМ-092-1Н.
Электромагнитные муфты выполнены со шлицевыми отверстиями в корпусе. Для живлення муфт служит селеновый выпрямитель, собранный по мостовой двухполупериодной схеме. Напряжение выпрямленного тока равно 24 В.
Муфты работают в масляной среде при температуре масла не выше 35—40° С. Вязкость масла не должна превышать 5° Е.
Масло к муфте подается по каналам вала или разбрызгиванием.
При особо легких тепловых режимах допускается погружение частини муфты в масляную среду. Для змазки (охлаждения) муфт должны применяться минеральные масла (индустриальное 20 или 30 ГОСТ 1707—51) отфильтрованные, не содержащие металлических і других включений, а также заметных примесей емульсии, влияющих на изоляционные свойства масел.
Допускается применять масла других марок, равноценных указанным.
При применении масел з вязкостью выше указанной, силовые характеристики муфт не гарантируются.
В процессе експлуатации електромагнітні муфты не требуют никакой регулировки. Следует лишь периодически контролировать износ дисков і щіток. Износ щіток контролируют по запасу ходу, оставшегося у изношенной щетки.
Ремонт електромагнітних муфт в местах експлуатации сводится к замене фрикционных дисков, поставляемых отдельно от муфт в комплекте запасных частин.
Ремонтировать електромагнитную систему на месте нецелесообразно, т. к. при изготовлении етих елементів используются специальные технологические процессы.

Електрична схема токарно-револьверного верстата 1к341
Електрична схема токарно-револьверного верстата 1К341. Скачать в увеличенном масштабе
Принципиальная електрична схема приведена рис. 20, условные обозначения, наименование і количество електрического оборудования - в табл. 5, технічна характеристика аппаратов - в табл. 6.
Перед началом роботи необходимо убедиться, что все защитные аппараты В1 (зона 5), В2 (зона 6), В4 (зона 11), В5 (зона 9), В8 (зона 21) включены і проверить надежность заземления. Верстат к сети подключается автоматическим выключателем ВВ (зона 2), расположенным на левой боковине електрошафи, і установкой рукоятки в положение 1 (вверх). При етом на пульті керування загорается сигнальная лампа ЛС (зона 8) «Верстат включен».
Нажатием на кнопку КнП (зона 13) «Пуск гідравлики» замыкаем ланцюг катушки пускателя РЗ (зона 13). Переключатель В6 («Работа — Тормоз — Стоп») должен находиться в положении «Стоп» или «Тормоз», чтобы контакты 1—2 (зона 13) переключателя были замкнуты.
При пуске електродвигуна гідравлики необходимо кнопку КнП удерживать в нажатом состоянии в течение 2..3 с. Это необходимо для поднятия давления в системе і замыкания контактов реле давления РД (зона 14).
Пускатель РЗ становится на самопитание в точках 42—46 (зона 14) і замыкает ланцюг 5—7 (зона 23) увімкнення промежуточного реле Р5 (зона 23).
Реле Р5 подготавливает ланцюг 50—51 (зона 16) увімкнення пускателя Р1 (зона 16) прямого обертання електродвигуна головного приводу Ml (зона 3) і разрывает ланцюг 52—64 (зона 18) увімкнення пускателя Р4 (зона 18) гашения поля статора Ml.
При установці переключателя В6 в положение «Тормоз» замыкаются контакты 3—4 (зона 15), 7—8 (зона 31) і 11—12 (зона 32) і включается пускатель Р1 прямого обертання .електродвигуна головного приводу (зона 16). Двигатель вращается, но шпиндель заторможен включенными електромуфтами ЭмМ2 (зона 34) і ЭмМЗ (зона 36).
При установці переключателя В6 в положение «Работа» размыкаются контакты 7—8 (зона 31), 11—12 (зона 32) і замыкаются контакты 9—10 (зона 33), 13—14 (зона 37). При етом включаются определенные сочетания двух електромагнітних муфт і шпиндель начинает вращаться.
Для остановки електродвигуна необходимо поставить рукоятку переключателя В6 в положение «Стоп».
Кнопка КнС (зона 12) «Аварийный останов» выполняет общую остановку верстата.
Електродвигун насоса охлаждения включается пакетно-кулачковым выключателем ВЗ (зона 6), установленным на пульті керування верстата.
При нажатии кнопки КнР (зона 23—26) «Реверс шпинделя» включается промежуточное реле P6 (зона 26), которое замыкающим контактом (зона 17) обеспечивает увімкнення пускателя Р2 (зона 17) обратного обертання електродвигуна головного привода. Для улучшения условий роботи при реверсах применена схема гашения поля статора головного приводу Ml, принцип роботи которой состоит в том, что при включении кнопки КнР реле Р5 (зона 23) отпускает практически мгновенно, а реле Р6 (зона 26) срабатывает з задержкой часу порядка 1 с.
На время задержки ланцюг живлення пускателя Р4 (зона 1Ь) оказывается замкнутой. Пускатель Р4 срабатывает і замыкающими контактами (зона 3) закорачивает обмотку статора головного привода.
По истечении часу задержки срабатывает реле Р6 (зона 26), которое обесточивает пускатель Р4 в точках 55—56 (зона 18) і подготавливает ланцюг увімкнення пускателя Р2 (зона 17) в точках 53—63 (зона 17).
Пускатель Р4 отпускает, обеспечивая возможность увімкнення головного приводу в обратную сторону, при включении пускателя Р2.
Задержка часу срабатывания реле Р5 і Р6 достигается цепями R3, С1 (зона 23, 24) і R4, С2 (зона 26, 27).
Резисторы R1 (зона 25) і R2 (зона 28) необходимы для разрядки конденсаторов С1 (зона 24) і С2 (зона 27).
Для подачі прутка необходимо переключатель В7 «Зажим — Разжим» (зона 19), установленный на пульті верстата, поставить в положение «Разжим». При етом включается електромагнит Эм (зона 19), управляющий гідрозолотником. Золотник открывает доступ масла в полость разжима цилиндра зажима.
После окончания разжима подающая цанга подаст пруток вперед до упора.
При установці переключателя В7 в положение «Зажим» електромагнит Эм отключается, золотник под действием пружины возвращается в прежнее положение і происходит зажим прутка і отвод ползуна подачі в исходное положение.
В станке предусмотрена механическая блокировка переключателей В7 «Зажим — Разжим» і В6 «Работа — Тормоз — Стоп». Разжим цанги (патрона) возможен только при заторможенном шпинделе. При вращающемся шпинделе невозможно увімкнення разжима цанги (патрона).
Электросхемой верстата передбачаєся возможность переключения швидкостей і подач вручную переключателями В11, В12, установленными на пульті керування, і автоматически — командоапаратом при повороте револьверної головки. Переход з ручного переключения на автоматическое осуществляется переключателем В10, установленным на пульті верстата.
При установці переключателя В10 в положение «Автоматическое переключение» размыкаются контакты 1—2 (зона 33), 3—4 (зона 37), 11—12 (зона 42), 15—16 (зона 44) і 17—18 (зона 46) і замыкаются контакты 5—6 (зона 34), 7—8 (зона 38), 9—10 (зона 43), 13—14 (зона 45) і 19—20 (зона 47). В етом случае увімкнення електромагнітних муфт осуществляется только контактами конечных выключателей ВПт2 (зона 34 і 36), ВПтЗ (зона 38 і 40), ВПт4 (зона 43), ВПт5 (зона 45), ВПтб (зона 47).
Скорости і подачі от командоаппарата переключаются так: каждому положению револьверної головки соответствует позиция командоаппарата. При наладке верстата кулачки в каждой позиции устанавливаются таким образом, чтобы в соответствующем положении револьверної головки получить необходимые скорости і подачі. Переключення швидкостей происходит при повороте револьверної головки. В ето время поворачивается барабан командоаппарата і установленные на нем кулачки нажимают на конечные выключатели, которые включают необходимые сочетания електромагнітних муфт.
Электромагнитная муфта окружной подачі ЭмМ1 (зона 22) револьверної головки включается пакетно-кулачковым переключателем В9 (зона 22), расположенным на револьверном суппорте.
Электрической схемой верстата предусматриваются наступні блокировки:
На станке установлен указатель нагрузки, определяющий степень использования мощности верстата путем измерения силы тока в обмотке електродвигуна головного приводу (зона 3).
Шкала указателя проградуирована в процентах і имеет рабочую часть, заключенную между значениями, соответствующими 20 і 100% номинального тока, і перегрузочную часть, заключенную между значениями, соответствующими 100 і 1000% номинального тока. Основная погрешность указателя (в пределах рабочей частини шкалы) не превышает 4% номинального значения тока.
На станке установлен кронштейн местного освещения з лампой ЛОс (зона 10). Увімкнення і вимкнення освещения производятся выключателем ВОс (зона 10), установленным в основании кронштейна.
Установив верстат, необходимо перед подключением к сети надежно заземлить его. При подключении верстата к общецеховой сети для заземления служит винт, установленный на задньої стороне станины со знаком (заземление) . Сечение заземляющего провода должно быть не менее 1,5 мм2.
Верстат к сети подключается клеммами А, В і С, установленными на силовой панелі електрошафи.
Подключается верстат проводом марки ПГВ либо ПРГ сечением не менее 4 мм2, который прокладывается в водогазовой трубе размером 3/4".
Подводящая труба з вводным патрубком електрошафи соединяется муфтой з резьбой 3/4".
Следует помнить, что даже при выключенном вводном выключателе клеммы А, В і С будут находиться под напряжением сети.
После подключения верстата к сети необходимо проверить правильность направления обертання електродвигателей. При правильном подключении шпиндель верстата должен вращаться против часовий стрелки. Если направление обертання противоположно, то необходимо поменять местами любую пару проводов на клеммах А, В і С. Затем електрошкаф закрывают на ключ. Открывать его разрешается только електромонтеру.
Во время експлуатации верстата надо тщательно следить за состоянием електроустаткування. Не реже одного раза в год проверять состояние его изоляции.
Сопротивление изоляции в любой точке електроустаткування, не соединенной електрически з землей, при отсоединенных електродвигунах должно быть не ниже 1 МОм

Електрична схема токарно-револьверного верстата 1к341
Електрична схема токарно-револьверного верстата 1К341. Скачать в увеличенном масштабе

Список елементів токарно-револьверного верстата 1к341
Список елементів токарно-револьверного верстата 1К341. Скачать в увеличенном масштабе

Список елементів токарно-револьверного верстата 1к341
Список елементів токарно-револьверного верстата 1К341. Скачать в увеличенном масштабе

Список елементів токарно-револьверного верстата 1к341
Список елементів токарно-револьверного верстата 1К341. Скачать в увеличенном масштабе

Схема розположення електроустаткування токарно-револьверного верстата 1к341

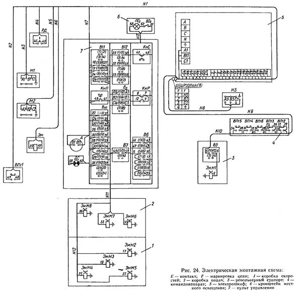
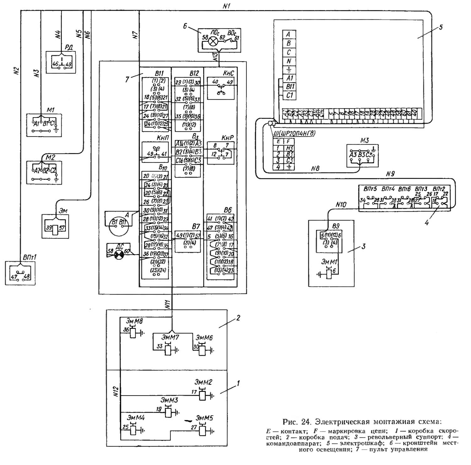
Монтажная схема токарно-револьверного верстата 1к341
Монтажная схема токарно-револьверного верстата 1К341. Скачать в увеличенном масштабе

Монтажная схема токарно-револьверного верстата 1к341
Монтажная схема токарно-револьверного верстата 1К341. Скачать в увеличенном масштабе
| Наименование параметра | 1341 | 1К341 | 1Г340п |
|---|---|---|---|
| Основні параметри верстата | |||
| Класс точності верстата Н по ГОСТ 8—71 | Н | Н | П |
| Точность обробки по длине, мм | 0,06..0,08 | ||
| Точность обробки по диаметру, класс | 2а | ||
| Наибольший диаметр обрабатываемого вироби над станиной, мм | 400 | 400 | 400 |
| Наибольший диаметр обрабатываемого вироби над суппортом, мм | 380 | 380 | 380 |
| Наибольший диаметр обрабатываемого прутка на переднем зажиме, мм | 40 | 40 | 40 |
| Наибольшая сторона квадрата обрабатываемого прутка, мм | 27 | 27 | 27 |
| Наибольший размер "под ключ" обрабатываемого шестигранника, мм | 32 | 32 | 32 |
| Наибольший диаметр обрабатываемого вироби в патроне, мм | 200 | 200 | |
| Наибольшая длина подачі прутка, мм | 150 | 100 | 100 |
| Наибольшая длина прутка, мм | 3000 | 3000 | 3000 |
| Наибольший диаметр обрабатываемого прутка в зажимной і подающей трубе круглого / шестигранного, мм | 40/ 32 | 40/ 32 | 40/ 32 |
| Высота центров, мм | 200 | 200 | 200 |
| Расстояние от торца шпинделя до револьверної головки, мм | 32..630 | 82..630 | 120..630 |
| Наибольшая длина нарезаемой різьби резьбонарезным пристрійм, мм | 50 | 50 | |
| Шпиндель | |||
| Диаметр отверстия в шпинделе, мм | 62 | 62 | 62 |
| Количество рабочих швидкостей шпинделя в двух автоматических диапазонах) - прямое вращение / обратное вращение | 8/ 4 | 8/ 4 | 12/ 6 |
| Пределы чисел оборотів шпинделя пруткового исполнения: прямое вращение, об/мин | 60..2000 | 60..2000 | 45..2000 |
| Частота обертання шпинделя в I диапазоне: прямое вращение, об/мин | 60,100,475,800 | 45,90,180,355 ,710,1400 |
|
| Частота обертання шпинделя во II диапазоне: прямое вращение, об/мин | 150,265,1180,2000 | 63,125,250,500 ,1000,2000 |
|
| Пределы чисел оборотів шпинделя пруткового исполнения: обратное вращение, об/мин | 60, 100, 150, 265 | 60, 100, 150, 265 | 45..250 |
| Пределы чисел оборотів шпинделя патронного исполнения: прямое вращение (скоростное виконання), об/мин | 36..1600 (56..2500) | ||
| Кінець шпинделя фланцевый по ГОСТ 12595-75 | 1-6Ц | ||
| Наибольший крутящий момент на шпинделе не менее, Нм (кг*м) | 234 (23,4) | ||
| Суппорт. Подачи | |||
| Наибольшее перемещение револьверного суппорта: продольное (Z), мм/ Круговое, град |
560/ 360° | 548/ 360° | 510/ 360° |
| Число упоров | 16 | 16 | |
| Количество продольных/ поперечных подач револьверного суппорта | 7/ 6 | 12/ 12 | |
| Диапазон швидкостей продольных подач револьверного суппорта, мм/об | 0,05..1,6 | 0,03..2,0 | 0,035..1,6 |
| Диапазон швидкостей поперечных подач револьверного суппорта, мм/об | 0,02..0,6 | 0,02..0,8 | |
| Швидке поздовжнє переміщення револьверного супорта, мм/хв. | ні | ні | 6/ 3 |
| Револьверна головка | |||
| Кількість інструментів у револьверній головці | 16 | 16 | 16 |
| Діаметр отворів у револьверній головці, мм | 30, 40 | 30, 40 | 30, 40 |
| Діаметр розташування отворів у револьверній головці, мм | 200 | 200 | 200 |
| Переміщення поздовжнє револьверної головки на один поділ лімба, мм | 0,5 | 0,5 | |
| Переміщення поперечне револьверної головки на один поділ лімба, мм | 0,5 | 0,01; 0,5 | |
| Електроустаткування верстата | |||
| Кількість електродвигунів на верстаті, кВт | 3 | 3 | 5 |
| Електродвигун головного приводу, кВт (об/хв) | 5,5 (1450) | 5,5 (1450) | 6,0/6,2 (960/ 1440) |
| Електродвигун прискорених поздовжніх переміщень револьверного супорта, кВт (об/хв) | - | - | 1,1/ 1,5 (1420/ 2880) |
| Електродвигун насоса гідроприводу (затискач та подача прутка), кВт (об/хв) | 1,1 | 1,5 | 1,5 (1415) |
| Електродвигун насоса охолодження, кВт (об/хв) | 0,125 (2800) | 0,125 (2800) | 0,125 (2800) |
| Електродвигун насоса мастила, кВт (об/хв) | - | - | 0,37 (1365) |
| Сумарна потужність усіх електродвигунів, кВт | 9,09 | ||
| Габарити та маса верстата | |||
| Габаритні розміри верстата (довжина, ширина, висота), мм | 3000 х 1200 х 1600 | 2200 х 1200 х 1380 | 2800 х 1200 х 1400 |
| Маса верстата, кг | 2200 | 2400 | 3000 |