Розробником та виробником токарно-карусельного верстата 1563 року є Коломенський завод важких верстатів КЗТС , заснований у 1914 році.
Токарно-карусельний двостоєчний верстат 1563 призначений для токарної обробки сталевих деталей з поковок, сталевих та чавунних виливків, зварних заготовок із чорних та кольорових металів в умовах одиничного, дрібносерійного та серійного виробництва.
Токарно-карусельний верстат 1563 призначений для чорнової та чистової обробки сталевих деталей з поковок, сталевих та чавунних виливків, зварних заготовок, а також виробів із кольорових металів, сплавів та неметалічних матеріалів.
На верстаті 1563 можна проводити такі технологічні операції:
При встановленні додаткових пристроїв, що поставляються за особливим замовленням, на верстаті 1563Ф1 можна виконувати розточувальні, свердлильні та фрезерні операції.
Верстат 1563Ф1 має звичайну для двостоєчних токарно-карусельних верстатів компонування.
Широкий діапазон безступінчастого регулювання швидкості обертання планшайби та величини подачі дозволяє найбільш ефективно використовувати різальний інструмент із швидкорізальної сталі та твердих сплавів.
Висока потужність головного приводу дозволяє працювати одночасно двома супортами на високих швидкостях різання.
Жорстка конструкція верстата, потужні сталеві загартовані повзуни створюють вібростійкість при важких режимах різання та великих вильотах повзунів.
Центральною опорою планшайби є прецизійний роликовий підшипник з регульованим радіальним зазором.
Направляючі планшайби армовані пластинами з антифрикційного сплаву та ретельно відбиті.
Гідравлічне розвантаження направляючих планшайби при обробці важких деталей забезпечує легкий пуск верстата та довговічність роботи направляючих.
Усі основні механізми змащуються автоматично.
Автоматичні затискач і розтискання поперечки, санок і повзунів здійснюють точну їх фіксацію.
Спеціальний пристрій забезпечує постійну швидкість різання під час обточування торцевих поверхонь.
Надійне блокування забезпечує безаварійну роботу верстата.
Несучі системи верстатів складаються з порталу, основи та поперечки, жорстко з'єднаних між собою і що представляють потужну рамну конструкцію, що сприймає динамічні навантаження, що виникають при роботі верстатів.
Жорстка конструкція верстатів, потужні сталеві загартовані повзуни забезпечують вібростійкість при важких режимах різання та великих вильотах повзунів.
Обертання планшайби та руху робочих подач незалежні один від одного і здійснюються від електродвигунів постійного струму, що регулюються в широкому діапазоні.
Дистанційне керування верстатом робить зручним відлік величини переміщення робочих органів, полегшує працю оператора та зводить витрати часу на керування до мінімуму.
Верстат оснащений системою цифрової індикації та попереднього набору координат типу "Розмір 2М", яка дозволяє індикатувати величину переміщення супортів та повзунів.
Вимірювальний пристрій – датчик багатоступінчастого відлікового пристрою на сельсинах.
Клас точності верстата Н згідно з ГОСТ 8-77.
Коригований рівень звукової потужності LpA не перевищує 108 дБА.
Проектна організація - Коломенське верстатобудівне виробниче об'єднання.

Габарит робочого простору токарно-карусельного верстата 1563Ф1
Габарит робочого простору токарно-карусельного верстата 1563Ф1. Дивитись у збільшеному масштабі

Посадочні та приєднувальні бази токарно-карусельного верстата 1563Ф1

Фото токарно-карусельного верстата 1563Ф1

Фото токарно-карусельного верстата 1563Ф1

Фото токарно-карусельного верстата 1563Ф1

Технічні характеристики токарно-карусельного верстата 1563Ф1
Технічні характеристики токарно-карусельного верстата 1563Ф1. Дивитись у збільшеному масштабі

Настановне креслення токарно-карусельного верстата 1563Ф1
Настановне креслення токарно-карусельного верстата 1563Ф1. Дивитись у збільшеному масштабі

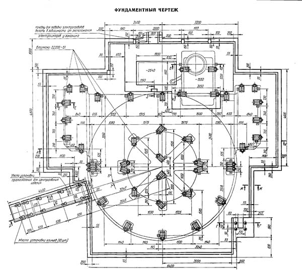
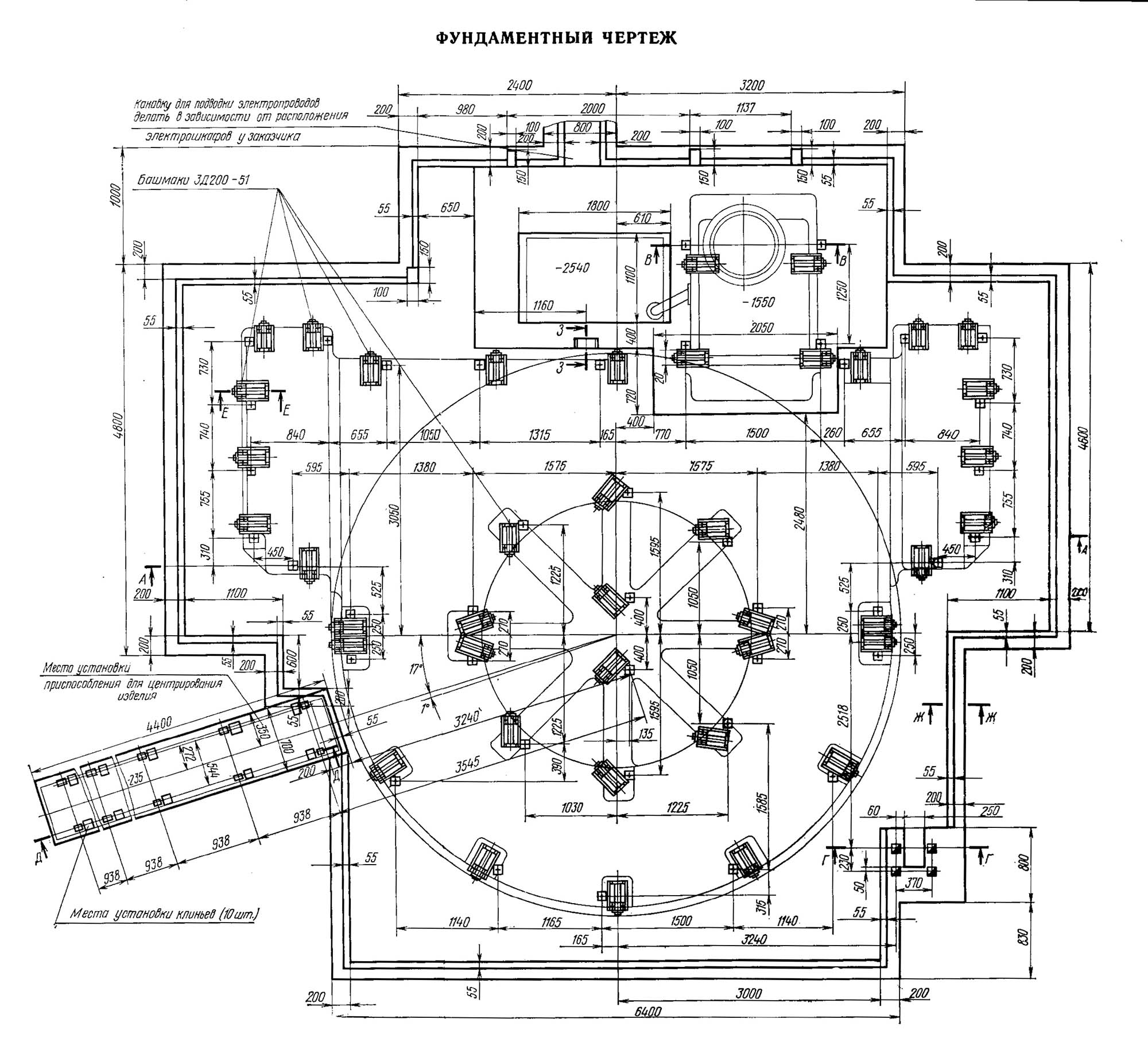
Креслення фундамента токарно-карусельного верстата 1563Ф1
Креслення фундаменту токарно-карусельного верстата 1563Ф1. Дивитись у збільшеному масштабі

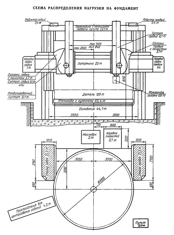
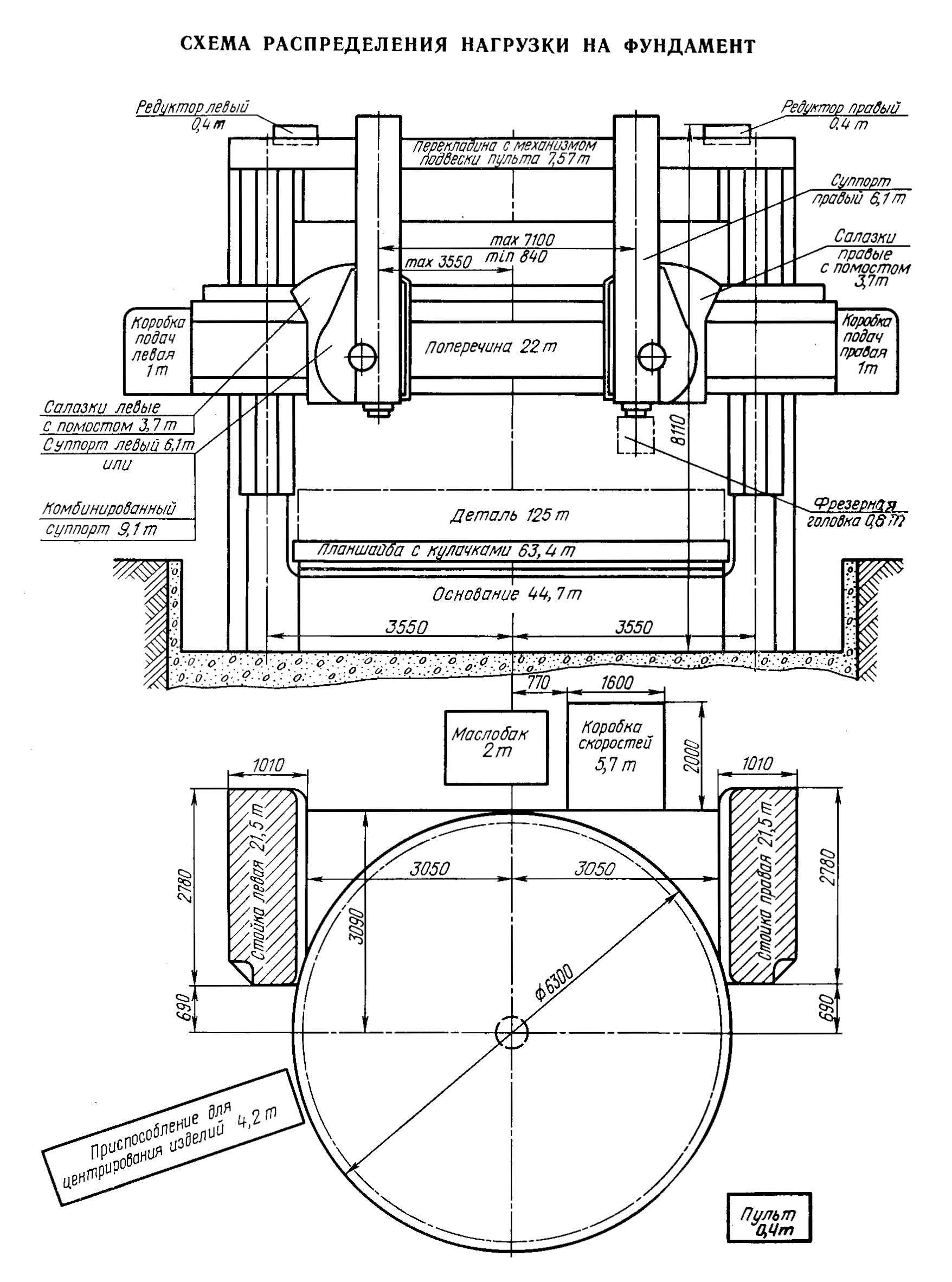
Схема розподілу навантажень на фундамент верстата 1563Ф1
Схема розподілу навантажень на фундамент верстата 1563Ф1. Дивитись у збільшеному масштабі

Креслення фундамента токарно-карусельного верстата 1563Ф1
Креслення фундаменту токарно-карусельного верстата 1563Ф1. Дивитись у збільшеному масштабі
| Найменування параметру | 1525 рік | 1540F1 | 1563F1 |
|---|---|---|---|
| Основні параметри верстата | |||
| Наибольший диаметр вироби, обрабатываемого вертикальным і боковым суппортами, мм | 2500 | 4000 | 6300 |
| Наибольшая высота обрабатываемого вироби, мм | 1600 | 2000 | 3200 |
| Диаметр планшайби, мм | 2240 | 4000 | 6300 |
| Наибольшая масса устанавливаемого вироби, т | 50 | 160 | |
| при 1,25..40 оборотах планшайби в минуту | - | ||
| при 1,6..50 оборотах планшайби в минуту | 16000 | ||
| при 50..63 оборотах планшайби в минуту | - | ||
| при 160 оборотах планшайби в минуту | 1900 | ||
| при 63..80 оборотах планшайби в минуту | 8000 | ||
| Вертикальные суппорты | |||
| Количество вертикальних супортів | 2 | 2 | 2 |
| Наибольшее горизонтальное (поперечное) перемещение верхних супортів, мм | 1390 | 2300 | 3425 |
| Наибольшее вертикальное перемещение поперечини, мм | 1240 | 1870 | 2890 |
| Наибольшее вертикальное перемещение повзунів супортів, мм | 1200 | 1250 | 2000 |
| Цена деления лимба горизонтального і вертикального переміщення, мм | 0,05 | 0,05 | |
| Горизонтальное і вертикальное перемещение за один оборот лимба, мм | 2,5 | ||
| Наибольший угол поворота ползуна суппорта, град | 30° | +30°; -15° | +30°; -15° |
| Цена деления лимба поворота ползуна суппорта, мин | 1 | 1 | |
| Цена деления шкалы поворота ползуна суппорта, град | 1 | 1 | |
| Наибольшие розміри сечения державки резца (ширина х высота), мм | 40 х 63 | 40 х 63 | |
| Скорость установочных перемещений повзунів і супортів, мм/мин | 5..1800 | 2500 | |
| Поперечина | |||
| Скорость переміщення, мм/мин | 360 | 300 | |
| Выключающие упоры | Имеются | Имеются | |
| Блокировка переміщення в процессе різання | Имеется | Имеется | |
| Механіка верстата | |||
| Число швидкостей планшайби | 18 | б/с | |
| Число оборотів планшайби в минуту при прямом і обратном вращении, об/мин | 1,6..80 | 0,52..48,7 | |
| Число подач супортів | 18 | б/с | б/с |
| Вертикальные і горизонтальные подачі супортів, мм/об | 0,04..16 | 0,059..470 | 0,0352..285 |
| Наибольшее допускаемое усилие різання двумя суппортами, кгс | 6700 | ||
| Скорость установочных перемещений супортів, мм/мин | 5..1800 | ||
| Електроустаткування і привід верстата | |||
| Род тока питающей електросети | ~380 В, 50 Гц | ~380 В, 50 Гц | ~380 В, 50 Гц |
| Количество трехфазных електродвигателей установленных на станке | 6 | ||
| Количество однофазных електродвигателей установленных на станке | 5 | ||
| Электродвигатели приводу головного руху, кВт (об/мин) | 40 | 125 | 180 (1500) |
| Электродвигатели подачі супортів, кВт (об/мин) | 5 | 3,4 (3000) | |
| Електродвигун змазки (входит в комплект насоса), кВт (об/мин) | |||
| Електродвигун переміщення поперечини, кВт (об/мин) | 5,2 | 12 | 14,5 (1350) |
| Електродвигун зажиму поперечини, кВт (об/мин) | 1,3 | 2,2 (1430) | |
| Електродвигун установочных перемещений правого 2М1 і левого 3М1 супортів, кВт | 3,0 | 2,0 | |
| Електродвигун приводу системы змазки поперечини 1М5, кВт (об/мин) | 10 | ||
| Електродвигун приводу системы змазки правого суппорта 2М2 і 2М3, кВт (об/мин) | 10 | ||
| Електродвигун приводу системы змазки левого суппорта 3М2 і 3М3, кВт | 10 | ||
| Габарит і масса верстата | |||
| Габарит верстата (длнна х ширина х высота), мм | 5065 х 5340 х 4910 | 5920 х 10144 х 7200 | 8200 х 14200 х 9800 |
| Масса верстата, т | 35,5 | 105 | 228 |