Розробником та виробником токарно-карусельного верстата 1540Ф1 є Коломенський завод важких верстатів КЗТС , заснований у 1914 році.
Токарно-карусельний двостоєчний верстат 1540Ф1 призначений для токарної обробки заготовок різних деталей із чорних та кольорових металів в умовах одиничного, дрібносерійного та серійного виробництва.
Токарно-карусельний верстат 1540Ф1 призначений для чорнової та чистової обробки сталевих деталей з поковок, сталевих та чавунних виливків, зварних заготовок, а також виробів із кольорових металів, сплавів та неметалічних матеріалів.
На верстаті 1540Ф1 можна проводити обробку циліндричних, конічних, фасонних (по копіру) зовнішніх і внутрішніх поверхонь, проточування площин, підрізування та відрізання, точення торцевих та радіальних канавок.
При встановленні додаткових пристроїв, що постачаються за особливим замовленням, на верстаті 1540Ф1 можна виконувати розточувальні, свердлильні та фрезерні операції.
Верстат 1540Ф1 має звичайну для двостоєчних токарно-карусельних верстатів компонування.
Базові деталі верстатів 1540Ф1 мають досить високу жорсткість, що в поєднанні зі значною потужністю приводу головного руху забезпечує високопродуктивну обробку заготовок деталей на силових і швидкісних режимах різання.
Поперечка може переміщатися вгору-вниз напрямними стійками і фіксуватися в потрібному положенні в залежності від висоти оброблюваної заготовки.
Верхні супорти переміщаються горизонтальними напрямними поперечки, повзуни - по вертикалі в направляючих поворотних санчат. Повзун може бути встановлений під кутом осі обертання планшайби для обробки конічних поверхонь.
Планшайба обертається від регульованого електродвигуна постійного струму через двоступінчастиний редуктор. Регулювання частоти обертання електродвигуна – безступінчасте за допомогою тиристорного перетворювача. Перемикання діапазонів частот обертання провадиться двома електромагнітними муфтами.
Шпиндель, жорстко з'єднаний з планшайбою, обертається на дворядних радіальних роликових підшипниках, внутрішні кільця яких мають посадочні отвори конічні, що забезпечують можливість регулювання зазору і створення натягу з метою досягнення необхідної точності обертання планшайби.
Планшайба спирається на плоскі кругові напрямні ковзання з гідродинамічного розвантаження.
Робочі переміщення супортів здійснюються від редуктора приводу головного руху через 18-ступінчасті коробки подач, настановні переміщення від асинхронних електродвигунів, розташованих на коробках подач.
Розмір робочих подач, швидкість настановних переміщень і напрямів переміщень супортів змінюються з допомогою електромагнітних муфт.
Органи керування верстатом (кнопки, перемикачі, спеціальні лампи) зосереджені переважно на підвісному пульті.
При застосуванні спеціальних пристроїв та пристроїв, що поставляються разом із верстатами за особливим замовленням за окрему плату, на ставках можна робити:
Широкий діапазон безступінчастого регулювання швидкості обертання планшайби та величини подачі дозволяє найбільш ефективно використовувати різальний інструмент із швидкорізальної сталі та твердих сплавів.
Висока потужність головного приводу дозволяє працювати одночасно двома супортами на високих швидкостях різання.
Жорстка конструкція верстата, потужні сталеві загартовані повзуни створюють вібростійкість при важких режимах різання та великих вильотах повзунів.
Центральною опорою планшайби є прецизійний роликовий підшипник з регульованим радіальним зазором.
Направляючі планшайби армовані пластинами з антифрикційного сплаву та ретельно відбиті.
Гідравлічне розвантаження направляючих планшайби при обробці важких деталей забезпечує легкий пуск верстата та довговічність роботи направляючих.
Автоматичні затискач і розтискання поперечки, санок і повзунів здійснюють точну їх фіксацію.
В основному виконанні верстати мають два верхні поворотні супорти. Обертання планшайби – реверсивне.
Спеціальний пристрій підтримує постійну швидкість різання під час обточування торцевих поверхонь.
Дистанційне керування верстатом робить зручним відлік величини переміщення робочих органів, полегшує працю оператора та зводить витрати часу на керування до мінімуму.
Надійне блокування забезпечує безаварійну роботу верстата.
Крім цього, за особливим замовленням за окрему плату станів може бути поставлений з револьверним супортом, замість правого вертикального (неревольверного), з бічним супортом та рядом інших пристроїв.
На верстаті одночасно можуть бути встановлені всі пристрої. У зв'язку з тим, що встановлення пристосувань вимагає значних змін у доробках у верстаті, замовлення на виготовлення пристосувань до раніше поставлених верстатів не можуть бути виконані. Пристрої поставляються лише разом із верстатом.
Значна потужність електродвигуна головного приводу, висока жорсткість базових деталей і достатня міцність всіх елементів кінематичного ланцюга у поєднанні з широкими діапазонами регулювання чисел оборотів планшайби та величин подач дозволяє вести на верстатах високопродуктивну роботу при швидкісних режимах різання.
Коригований рівень звукової потужності LpA не перевищує 108 дБА.
Клас точності верстата ІІ за ГОСТ 8-77.
Категорія якості – перша. Клас точності верстата - Н за ГОСТ 8-82. Норма точності та жорсткості - згідно з ГОСТ 44-72.
Шорсткість поверхні обробленого зразка R < 20 мкм.
Проектна організація - Коломенський завод важкого верстатобудування.

Габарит робочого простору токарно-карусельного верстата 1540ф1

Посадочні та приєднувальні бази верстата 1540ф1

Фото токарно-карусельного верстата 1540ф1

Фото токарно-карусельного верстата 1540ф1

Технічні характеристики токарно-карусельного верстата 1540Ф1
Технічні характеристики токарно-карусельного верстата 1540Ф1. Дивитись у збільшеному масштабі

Настановне креслення токарно-карусельного верстата 1540ф1

Схема розподілу навантажень на фундамент верстата 1540Ф1

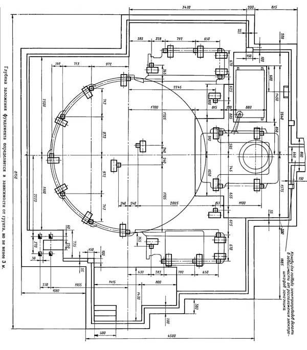
Креслення фундамента токарно-карусельного верстата 1540Ф1
Креслення фундаменту токарно-карусельного верстата 1540Ф1. Дивитись у збільшеному масштабі
| Найменування параметру | 1525 рік | 1540F1 | 1563F1 |
|---|---|---|---|
| Основні параметри верстата | |||
| Найбільший діаметр виробу, що обробляється вертикальним та бічним супортами, мм. | 2500 | 4000 | 6300 |
| Найбільша висота виробу, що обробляється, мм | 1600 | 2000 рік | 3200 |
| Діаметр планшайби, мм | 2240 | 4000 | 6300 |
| Найбільша маса виробу, що встановлюється, т | 50 | 160 | |
| при 1,25..40 оборотах планшайби за хвилину | - | ||
| при 1,6..50 оборотах планшайби за хвилину | 16000 | ||
| при 50..63 оборотах планшайби за хвилину | - | ||
| при 160 оборотах планшайби за хвилину | 1900 рік | ||
| при 63..80 оборотах планшайби за хвилину | 8000 | ||
| Вертикальні супорти | |||
| Кількість вертикальних супортів | 2 | 2 | 2 |
| Найбільше горизонтальне (поперечне) переміщення верхніх супортів, мм | 1390 | 2300 | 3425 |
| Найбільше вертикальне переміщення поперечки, мм | 1240 | 1870 рік | 2890 |
| Найбільше вертикальне переміщення повзунів супортів, мм | 1200 | 1250 | 2000 рік |
| Ціна поділу лімба горизонтального та вертикального переміщення, мм | 0,05 | 0,05 | |
| Горизонтальне та вертикальне переміщення за один оберт лімба, мм | 2,5 | ||
| Найбільший кут повороту повзуна супорта, град | 30° | +30°; -15° | +30°; -15° |
| Ціна поділу лімба повороту повзуна супорта, хв | 1 | 1 | |
| Ціна поділу шкали повороту повзуна супорта, град | 1 | 1 | |
| Найбільші розміри перерізу державки різця (ширина х висота), мм | 40 х 63 | 40 х 63 | |
| Швидкість настановних переміщень повзунів та супортів, мм/хв. | 5..1800 | 2500 | |
| Поперечина | |||
| Швидкість переміщення, мм/хв | 360 | 300 | |
| Вимикаючі упори | Є | Є | |
| Блокування переміщення у процесі різання | Є | Є | |
| Механіка верстата | |||
| Число швидкостей планшайби | 18 | б/с | |
| Число оборотів планшайби за хвилину при прямому та зворотному обертанні, об/хв | 1,6..80 | 0,52..48,7 | |
| Кількість подач супортів | 18 | б/с | б/с |
| Вертикальні та горизонтальні подачі супортів, мм/про | 0,04..16 | 0,059..470 | 0,0352..285 |
| Найбільше можливе зусилля різання двома супортами, кгс | 6700 | ||
| Швидкість настановних переміщень супортів, мм/хв. | 5..1800 | ||
| Електроустаткування та привід верстата | |||
| Рід струму живильної електромережі | ~380 В, 50 Гц | ~380 В, 50 Гц | ~380 В, 50 Гц |
| Кількість трифазних електродвигунів встановлених на верстаті | 6 | ||
| Кількість однофазних електродвигунів встановлених на верстаті | 5 | ||
| Електродвигуни приводу головного руху, кВт (об/хв) | 40 | 125 | 180 (1500) |
| Електродвигуни подачі супортів, кВт (об/хв) | 5 | 3,4 (3000) | |
| Електродвигун мастила (входить до комплекту насоса), кВт (об/хв) | |||
| Електродвигун переміщення поперечки, кВт (об/хв) | 5,2 | 12 | 14,5 (1350) |
| Електродвигун затискача поперечки, кВт (об/хв) | 1,3 | 2,2 (1430) | |
| Електродвигун настановних переміщень правого 2М1 та лівого 3М1 супортів, кВт | 3,0 | 2,0 | |
| Електродвигун приводу системи змащення поперечки 1М5, кВт (об/хв) | 10 | ||
| Електродвигун приводу системи змащення правого супорту 2М2 та 2М3, кВт (об/хв) | 10 | ||
| Електродвигун приводу системи змащення лівого супорта 3М2 та 3М3, кВт | 10 | ||
| Габарит та маса верстата | |||
| Габарит верстата (довжина х ширина х висота), мм | 5065 х 5340 х 4910 | 5920 х 10144 х 7200 | 8200 х 14200 х 9800 |
| Маса верстата, т | 35,5 | 105 | 228 |