Розробником та виробником токарно-карусельного верстата 1516Ф1 є Краснодарський верстатобудівний завод Сєдіна , заснований у 1911 році.
У 1915 році було випущено перший токарний верстат. У 1922 році підприємство отримало свою сучасну назву — на честь токаря Сєдіна Г. М.
У 1935 році був випущений перший токарно-карусельний верстат моделі 152, а до 1937 р. визначився пріоритетний профіль заводу - верстатобудування, і в першу чергу виробництво токарно-карусельних верстатів.
Одностоєчний токарно-карусельний верстат 1516Ф1 з пристроєм цифрової індикації (УЦІ) призначений для обробки різних заготовок із чорних та кольорових металів в умовах одиничного, дрібносерійного та серійного виробництва.
Верстат 1516Ф1 оснащений пристроєм переднабору та цифрової індикації, який у поєднанні з датчиком зворотного зв'язку та відповідним електрообладнанням призначений для автоматизованого керування верхнім супортом у режимах:
На верстатах 1516Ф1 можна виконувати такі операції:
Верстат забезпечують постійну швидкість різання при одержуваному та чистовому проточуванні торцевих поверхонь верхнім супортом.
Верстат 1516Ф1 має два супорти:
Керування верхнім супортом може здійснюватися в універсальному режимі (з підвісного пульта керування без використання блоків УЦІ).
Керування бічним супортом здійснюється лише в універсальному режимі (з підвісного пульта керування).
При роботі верстата в режимі переднабору та цифрової індикації точність і шорсткість оброблених поверхонь, що гарантується, — Н9 по СТ СЭВ 144—75, Rz<20 мкм.
Конструкція верстата 1516Ф1 уніфікована з конструкцією верстата моделі 1512ф1 та відрізняється тільки розмірами план-шайби та потужністю електродвигуна.
На верстаті можна проводити циліндричне та конічне обточування та розточування, проточування площин, свердління, зенкерування та розгортання отворів, а також напівчистове та чистове обточування плоских торцевих поверхонь.
Технологічні можливості верстата значно розширюються за допомогою самоцентруючої планшайби, що поставляються за особливим замовленням, пристосувань (для різьбонарізання, обробки конічних поверхонь, обточування фасонних поверхонь тіл обертання по копіру, обробки деталей за упорами) і пристрої для обробки з охолодженням.
Крім того, вертикальним супортом можна проводити обточування плоских торцевих поверхонь з підтримкою ступінчасто-постійної швидкості різання на чистових та напівчистових режимах; свердління, зенкерування та розгортання; прорізання канавок та відрізку.
При застосуванні спеціальних пристроїв та пристроїв , що поставляються разом із верстатами за особливим замовленням за окрему плату, на верстатах можна виготовляти:
У звичайному виконанні верстати поставляються з вертикальним револьверним супортом, що має механічний поворот і затискач револьверної головки, і бічним супортом.
Крім цього, за особливим замовленням за окрему плату може бути поставлений верстат із самоцентруючою планшайбою з ручним затиском виробу.
На верстаті одночасно можуть бути змонтовані всі пристрій, за винятком охолодження, яке не може бути встановлене одночасно з самоцентруючою планшайбою.
У зв'язку з тим, що установка пристроїв вимагає значних змін і доробок у верстаті, замовлення на виготовлення пристроїв до раніше поставлених верстатів не можуть бути виконані. Пристрої поставляються лише разом із верстатом.
Значна потужність електродвигуна головного приводу, висока жорсткість базових деталей і достатня міцність всіх елементів кінематичного ланцюга у поєднанні з широкими діапазонами регулювання чисел оборотів планшайби та величин подач дозволяють вести на верстатах високопродуктивну роботу на швидкісних режимах різання.
Розробник – Краснодарський верстатобудівний завод імені Сєдіна.
Виробник – Краснодарський верстатобудівний завод імені Сєдіна.
Основні параметри верстата – відповідно до ГОСТ 44-93. Верстати токарно-карусельні. Основні параметри та розміри. Норми точності та жорсткості.
Клас точності верстатів Н згідно з ГОСТ 8-77.

Габарит робочого простору та креслення загального виду верстата 1516Ф1

Фото токарно-карусельного верстата 1516ф1

Фото токарно-карусельного верстата 1516ф1

Розташування складових частинин верстата 1516ф1
Відмінною особливістю конструкції верстатів є виконання більшості складальних одиниць у вигляді самостійних виробів, що полегшує складання не тільки в процесі виготовлення, а й під час ремонту.

Розташування органів керування токарно-карусельним верстатом 1516Ф1

Пульт керування токарно-карусельним верстатом 1516ф1

Схема кінематична токарно-карусельного верстата 1516Ф1
Схема кінематична токарно-карусельного верстата 1516Ф1. Дивитись у збільшеному масштабі
Кінематичні схеми станків 1512Ф1 і 1516Ф1 подібні між собою і відрізняються одна від одної лише кінематикою ланцюга механізму передачі руху на подачу і числом зубців зубчастих коліс стола.
Внаслідок різного числа зубів зубчастих коліс стола станки 1512Ф1 та 1516Ф1 мають при однаковій коробці швидкостей різні межі чисел оборотів планшайби.
Кінематика ланцюгів механізму передачі руху на подачу у станків різна, але їх передатні відносини підібрані таким чином, що загальне передавальне число кінематичної ланцюги від планшайби до коробки подач однакове для обох станків. Це дозволяє використовувати ті самі коробки подач і отримувати однакові величини подач.
Коробка швидкостей верстата 1516Ф1
Коробка швидкостей служит для обеспечения обертання планшайби, а также пуска, останова і изменения чисел оборотів. Вращение на входной вал коробки швидкостей передається от електродвигуна головного приводу через клиноременную передачу. Коробка швидкостей сообщает планшайбе 18 ступеней чисел оборотів.
Керування коробкою швидкостей - дистанційне з підвісного пульта.
Наявність у коробці швидкостей електромагнітних муфт дозволяє перемикати швидкості на ходу і тим самим забезпечити підтримку ступінчасто-постійної швидкості різання при обробці торцевих поверхонь.
Коробка швидкостей має шість валів, змонтованих на підшипниках кочення в корпусі з площиною роз'єму по осях валів для зручності збирання.
При більш високих числах оборотів пуск здійснюється східчасто у два, три чи чотири етапи. Кількість щаблів розгону зростає зі збільшенням числа оборотів планшайби.
Перемикання муфт при здійсненні ступінчастого розгону здійснюється автоматично (докладний опис дивись у частині 2 РЕ "Електроустаткування верстатів").
Зміна чисел оборотів з 1 по 12 ступінь здійснюється включенням відповідних комбінацій електромагнітних муфт.
Для включення поштовхового режиму роботи планшайби, який використовується при установці та вивірці деталі, необхідно на підвісному пульті поставити перемикач у положення "Товчковий пуск" планшайби і натиснути на кнопку "Пуск" планшайби.
У коробці швидкостей відсутні спеціальні гальмівні пристрої, і гальмування планшайби здійснюється одночасним включенням трьох електромагнітних муфт.
Стол верстата
Принципових конструктивних відмінностей між столами станків 1516Ф1 та 1512Ф1 немає. Деталі верстатів подібні і відрізняються одна від одної лише розмірами.
Стіл складається з корпусу, що має кругові напрямні, планшайби зі шпинделем та приводу планшайби.
Корпус столу є чавунним виливком з розвиненою системою ребер, що надають йому велику жорсткість.
У верхній частині корпусу столу є кільцеві виступи, які входять у кільцеві канавки планшайби, утворюючи лабіринт. Це перешкоджає розбризкуванню змазки та захищає від попадання всередину столу стружки, чавунного пилу, емульсії та інших забруднюючих елементів.
Привід планшайби здійснюється від коробки швидкостей через пару конічних зубчастих коліс із круговим зубом, далі через циліндричну косозубу пару: шестерню та вінцеве зубчасте колесо, жорстко пов'язане з планшайбою.
Коробки подач верстата
Конструкція коробок подач бокового і вертикального супортів одинакова.
Коробка подач вертикального супорта кріпиться на правому торці поперечини; коробка подач бокового супорта – безпосередньо до його корпусу.
Корпус коробки подач є чавунним виливком коробчатої форми, що володіє достатньою жорсткістю. Усі вали коробки подач змонтовані на підшипниках кочення.
Привід коробок подач здійснюється від вертикального шліцевого валу, що отримує обертання вихідного валу коробки швидкостей через механізм передачі руху на подачу (див. рис. 6).
Коробки подач повідомляють супортам 18 робочих подач і 18 швидкостей настановних переміщень. Це досягається за допомогою включення відповідних комбінацій електромагнітних муфт коробок подач (діаграму включення електромагнітних муфт дивись у частині 2 РЕ 'Електроустаткування верстатів*).
Всі зубчасті колеса коробок подач знаходяться у постійному зачепленні.
Револьверна головка з п'ятьма пазами та отворами для кріплення інструменту посаджена на циліндричну втулку. Зміна позицій револьверної головки здійснюється дистанційно з підвісного пульта керування. Натисканням на кнопку "Револьверна головка" вмикається електродвигун повороту револьверної головки, змонтований на верхньому торці повзуна. Обертання від електродвигуна за допомогою шестерень передається на приводний вал.
Головний рух (обертання планшайби) повідомляється від електродвигуна 1 через клинопасову передачу 2 — 3 на вал I, потім через коробку швидкостей, вал V, конічні зубчасті колеса 25 — 26 і колеса 27—28 передається планшайбі. Коробка швидкостей оснащена вісьмома електромагнітними муфтами, перемикання яких дозволяє повідомити планшайбу 18 частоти обертання в межах від 5 до 250 об/хв.
Подачі супортів (револьверного та бокового) запозичуються від планшайби через дві незалежні коробки подач з однаковою кінематикою. Кожна коробка оснащена вісьмома електромагнітними муфтами, перемикання яких дає змогу отримати 16 величин подач для обох супортів.
Горизонтальна подача револьверного супорта . Від валу VIII планшайби через передачу 28 - 27, конічні передачі 26 - 25, 24 - 23, передачу 29 - 30 і конічні пари коліс 31 і 53 рух передається на вал XII коробки подач (показана окремо вгорі зліва). Від коробки подач обертання отримує вал XX механізму супорта і далі через зубчасті колеса 52 і гвинтову пару 65 горизонтальну подачу отримує револьверний супорт.
Вертикальна подача револьверного супорта . Від вала VIII планшайби до валу XXI коробки подач обертання здійснюється за тією ж схемою; далі через конічні зубчасті колеса 55 - 56, циліндричну пару коліс 57, конічну пару 58 і гвинтову пару 59 рух подачі отримує револьверний супорт.
Горизонтальна подача бокового супорта . Як і раніше, рух йде від валу VIII планшайби до валу XII коробки подач, потім через коробку подач на вал XX і далі через зубчасті колеса 39 — 41 і гвинтову пару 42 отримує подачу бічний супорт.
Вертикальна подача бокового супорта . Від валу планшайби до валу XII коробки подач рух йде по тій же цепі, потім через коробку подач обертання отримує вал XXI механізму супорта і через конічні зубчасті колеса 35-36 і гвинтову пару 43 отримує подачу бічний супорт.
Прискорене переміщення обидва супорти одержують від окремого електродвигуна 104. Підйом і опускання траверси здійснюються двома ходовими ггвинтами 48-49 від електродвигуна 105.

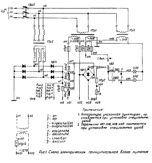
Електрична схема блока живлення токарно-карусельного верстата 1516Ф1
Електроустаткування верстатів состоит из електродвигателей, електрических органів керування, конечных выключателей для ограничения перемещении подвижных частин верстата і апаратури керування.
На верстатах встановлені п'ять трифазних асинхронних електродвигунів із короткозамкненим ротором:
На верстаті прийнято наступні величини напруг
Вся електроаппаратура керування верстатом размещена в нише верстата. Керування верстатом осуществляется з подвесного пульта керування.
Електроустаткування верстата выполняет наступні функции:
Керування суппортами:
Переміщення поперечини.
Електросхема передбачає виконання наступних операцій
Керування електродвигателей головного привода
Керування електродвигуном головного приводу осуществляется з подвесного пульта керування кнопками 1Кн2 - "Пуск" і IKHI - "Стоп".
При натисканні кнопки 1Кн2 – "Пуск" включається пускач 1К1 головного приводу. Одночасно включається реле 1Р1 обмеження холостого ходу електродвигуна головного приводу, яке спрацьовує з витримкою години. Якщо протягом цієї години не буде включена планшайба, то контакт, що розмикає цього реле (цепь 4) відключить пускач головного приводу.
Відключення електродвигуна головного приводу производится нажатием кнопки IKHI - "Стоп".
При включеній планшайбі кнопка IKHI блокується замикаючим контактом крокового шукача ШІТ. Двигун головного приводу можна вимкнути лише після відключення планшайби, коли кроковий шукач перебуває в нульовому положенні.
| Найменування параметру | 1512F1 | 1516F1 |
|---|---|---|
| Основні параметри | ||
| Найбільший діаметр виробу, що обробляється вертикальним і бічним супортами, мм. | 1250 | 1600 |
| Найбільша висота виробу, що обробляється, мм | 1000 | 1000 |
| Діаметр планшайби, мм | 1120 | 1400 |
| Найбільша маса виробу, що встановлюється, кг | 4000 | 6300 |
| при 5-80 оборотах планшайби за хвилину | 3200 | 6300 |
| при 100 оборотах планшайби за хвилину | 3000 | |
| при 125 оборотах планшайби за хвилину | 2700 | |
| при 160 оборотах планшайби за хвилину | 1900 рік | |
| при 200 оборотах планшайби за хвилину | 1300 | 2400 |
| при 250 оборотах планшайби за хвилину | 1000 | |
| Вертикальний супорт | ||
| Найбільше горизонтальне переміщення, мм | 775 | 950 |
| Найбільше вертикальне переміщення, мм | 700 | 700 |
| Цена деления лимба горизонтального і вертикального переміщення, мм | 0,05 | 0,05 |
| Горизонтальне та вертикальне переміщення за один оберт лімба, мм | 2,5 | 2,5 |
| Найбільший кут повороту повзуна супорта, град | 45 | 45 |
| Ціна поділу лімба повороту повзуна супорта, хв | 1 | 1 |
| Ціна поділу шкали повороту повзуна супорта, град | 1 | 1 |
| Діаметр отворів револьверної головки супорта, мм | 70А | 70А |
| Найбільші розміри перерізу державки різця (ширина х висота), мм | 25 х 40 | 25 х 40 |
| Горизонтальний супорт (бічний) | ||
| Найбільше горизонтальне переміщення, мм | 630 | 630 |
| Найбільше вертикальне переміщення, мм | 1000 | 1000 |
| Ціна поділу лімба горизонтального та вертикального переміщення, мм | 0,05 | 0,05 |
| Горизонтальне та вертикальне переміщення за один оберт лімба, мм | 2,5 | 2,5 |
| Поперечина | ||
| Найбільше переміщення, мм | 660 | 660 |
| Швидкість переміщення, мм/хв | 400 | 400 |
| Вимикаючі упори | Є | Є |
| Блокування переміщення у процесі різання | Є | Є |
| Механіка верстата | ||
| Число швидкостей планшайби | 18 | 18 |
| Число оборотів планшайби за хвилину | 5 — 250 | 5 — 250 |
| Кількість подач супортів | 18 | 18 |
| Вертикальні та горизонтальні подачі супортів, мм/про | 0,03 — 12,5 | 0,03 — 12,5 |
| Найбільше можливе зусилля різання двома супортами, кгс | 4500 | 4500 |
| Швидкість настановних переміщень супортів, мм/хв. | 5 — 1800 рік | 5 — 1800 рік |
| Привід та електроустаткування верстата | ||
| Рід струму живильної електромережі | Змінний трифазний | Змінний трифазний |
| Кількість електродвигунів на верстаті | 6 | 6 |
| Електродвигун приводу головного руху, кВт | 30 | 30 |
| Електродвигун настановних переміщень супорта, кВт | 3 | 3 |
| Електродвигун переміщення поперечки, кВт | 2 | 2 |
| Електродвигун мастила, кВт | 1,5 | 1,5 |
| Електродвигун повороту та затиску револьверної головки, кВт | 0,8 | 0,8 |
| Габарит та маса верстата | ||
| Габарит верстата (довжина х ширина х висота), мм | 2750 х 2975 х 4100 | 3170 х 3030 х 4100 |
| Маса верстата, кг | 16 500 | 20 000 |