metalinstryment.com
Довідник по металорізальних верстатів та пресовому обладнанні

ИС-800 обрабатывающий центр фрезерный горизонтальный
схеми, опис, характеристики

ИС-500 Верстат фрезерный горизонтальный многоцелевой з ЧПУ







Відомості про виробника горизонтального обрабатывающего центра ИС-800

Изготовители сверлильно-фрезерно-расточных верстатів - горизонтальных обрабатывающих центров з инструментальным магазином цепного типа ИС-800 (ИС-800МФ4, ИС-800ПМФ4) - Ивановский завод тяжелого станкостроения, основанный в 1953 году і Гомельский станкостроительный завод.

Сегодня Ивановский завод тяжелого станкостроения выпускает і предлагает к продаже более совершенные высокоточные обрабатывающие центры ИСБ500ПМФ4, ИСБ800ПМФ4, а также высокоскоростные, тяжелые обрабатывающие центры з грузоподъемностью стола до 25 тонн.

Гомельский станкостроительный завод в 80-е годы завод освоил производство многооперационных верстатів з ЧПУ вертикального і горизонтального исполнения. Основная специализация завода: вертикальные і горизонтальные обрабатывающие центры з базовыми размерами стола 500х500 мм.

Сегодня Гомельский станкостроительный завод выпускает обрабатывающие центры ГДН-500, ГДН-630 з инструментальным магазином барабанного (револьверного) типа.





Верстати производства Ивановского завода тяжелого станкостроения ИЗТС


ИС-800 многоцелевой горизонтально-фрезерный обрабатывающий центр. Назначение, область применения

Многоцелевой горизонтально-фрезерный обрабатывающий центр ИС-800 предназначен для обробки особо сложных корпусных деталей в автономном режиме роботи і в составе гибких производственных систем.

На станке ИС-800 выполняются сверление, зенкерование, растачивание точных отверстий по точным координатам, фрезерование по контуру з линейной і круговой интерполяцией, нарезание різьб резцами і метчиками.

Конструктивные особливості

Фрезерный обрабатывающий центр ИС-800 имеет общую Т-образную станину, на которой расположены продольно-подвижная портальная стойка і поперечно-подвижный стол. Внутри продольно-подвижной стойки расположена бесконсольная вертикально-подвижная шпиндельна бабка.

Вертикально-подвижная шпиндельна бабка (ось Y) перемещается по закаленным стальным направляющим внутри портальной стойки, перемещаемой продольно (ось Z).

Поперечно-подвижной стол перемещается по оси X.

Рядом со верстатом ИС-800 расположены инструментальный магазин і накопитель столов-спутников.

Все базовые детали имеют максимальную жесткость і виброустойчивость при высокопроизводительной обработке, а также гарантируют длительное сохранение точності.

Жесткий шпиндель з конусом ISO 50 имеет высокую поверхностную прочность — 58 HRC. Шпиндель смонтирован на прецизионных підшипниках, что обеспечивает оптимальную точность, жесткость і виброустойчивость.

Гідромеханическое пристрій зажиму инструмента в шпинделе гарантирует надежность і быстродействие крепления режущего инструмента з усилием 15000 кг. В конструкції предусмотрено пристрій для обдува конуса шпинделя.

Перемещения подвижных вузлів по осям X, Y, Z осуществляются от высокомоментных електродвигателей, которые через сильфонные беззазорные муфты соединены з шариковыми винтовыми парами.

Шпиндель приводится во вращение высокомоментным електродвигуном через трехступенчатую коробку швидкостей. Изменение частоти обертання шпинделя достигается изменением частоти обертання електродвигуна і переключением зубчатых колес коробки швидкостей.

Стол размером 500 x 500 позволяет обрабатывать детали любой конфигурации.

Стол з дискретной подачей обеспечивает поворот обрабатываемой детали з точностью до ±5 угловых секунд на углы, кратные 3° (120 позиций). На поворотной плите стола устанавливается стол-спутник. Для установки детали на поверхности стола-спутника имеется сетка отверстий.

Автоматическая смена столов-спутников из двух- или восьмиместного накопителя обеспечивает работу верстата в автоматическом режиме, исключает из технологического цикла время на установку і снятие детали, дает возможность встраивания верстата в гибкие переналаживаемые системы.

Автоматическая система смены инструмента расположена слева от верстата і состоит из инструментального магазина і закрепленного на его корпусе манипулятора. Инструменты хранятся і транспортируются в кодированных гнездах цепной передачи. В зависимости от исполнения верстати комплектуются магазинами емкостью в 64, 40 или 100 инструментов.

Смена инструмента осуществляется сочетанием переміщення ланцюги і манипулятора.

Выбор инструмента возможен в любой післядовательности.

Пристрій автоматичною уборки стружки. Из зоны різання стружка удаляется шнековыми транспортерами і системой лотков, что обеспечивает полное удаление стружки і СОЖ за пределы верстата во время обробки і делает возможным встраивание верстата в гибкие переналаживаемые системы, исключая из технологического цикла время на уборку стружки.

Система СОЖ осуществляет:

Ограждение надежно защищает оператора от стружки і СОЖ. Стеклянные стенки і окна позволяют вести визуальный контроль процесса різання

Система змазки автоматическая, управляется от ЧПУ верстата.

Пневмосистема обеспечивает наступні операции по командам, получаемым от ЧПУ верстата:

Класс точності верстата — П по ОСТ2-Н72-6—85.

Разработчик — Ивановское ГКБ «СТАНКОСИСТЕМА».


Обрабатывающие центры. Загальні відомості

Синонимы: многоцелевой верстат, многооперационный верстат, обрабатывающий центр, сверлильно-фрезерно-расточной верстат з ЧПУ і АСИ, фрезерный горизонтальный обрабатывающий центр, верстат горизонтально-фрезерный з ЧПУ і АСИ, Machining Center, Horizontal boring and milling center for cubical workpieces, Special purpose machining center, High speed machining center (HSC)

Многоцелевой (многооперационный) верстат — ето верстат для комплексной обробки заготовок з числовым программным керуванням і автоматичною сменой инструментов.

Многим специалистам нравится название — обрабатывающий центр (ОЦ). Аналогичные термины используют за рубежом.

Кроме многоцелевых, существуют і другие верстати з ЧПУ з автоматичною сменой режущих инструментов, которые не называют многооперационными. В чем же различие между ними.

Многооперационные верстати отличаются особо високою кінцінтрацией обробки. На них производят черновую, получистовую і чистовую обработку сложных корпусных заготовок, содержащих десятки обрабатываемых поверхностей, выполняют самые разнообразные технологические переходы: фрезерование плоскостей, уступов, канавок, окон, колодцев; сверление, зенкерование, развертывание, растачивание гладких і ступенчатых отверстий; растачивание отверстий инструментами з тонким регулюванням на размер; обработку наружных і внутренних поверхностей і др. Для осуществления етих операций на станке необходимо мати большой запас металлорежущих инструментов. У верстатів з ЧПУ і автоматичною сменой инструментов запас инструментов создается обычно в револьверних головках. Среди них фрезерные і сверлильные верстати, предназначенные для изготовления головним образом таких корпусных і плоскостных деталей, для обробки которых достаточно мати 5—10 различных инструментов. Многооперационные верстати имеют инструментальные магазины з запасом в 15-30, а при необходимости в 50—100 і более инструментов.

Еще одна важная особенность большинства многооперационных верстатів — наличие поворотного стола или делительного приспособления з периодическим или непрерывным (по программе) делением. Это обязательное условие для обробки заготовки з нескольких сторон без переустановки. МС новых конструкций оснащают дополнительными столами і пристроями для автоматичною смены заготовок. Заготовки предварительно закрепляют на столе-спутнике, і вместе з ним они попадают з дополнительного стола на основной. Установку заготовки в спутник і снятие обработанной детали производят во время роботи верстата. Таким образом, вспомогательное время, затрачиваемое на загрузку — разгрузку верстата, сводится к минимуму.

Многооперационные верстати имеют чаще всего контурную или универсальную систему керування, позволяющую обрабатывать разнообразные криволинейные поверхности, фрезеровать отверстия і т.д. МС отличаются широким диапазоном бесступінчастого регулювання частоти обертання шпинделя (заготовки) і подач, высокими (8—12 м/мин) скоростями быстрых (вспомогательных) ходов, особо високою жесткостью і надежностью.

В связи з високою стоимостью многооперационных верстатів их используют для обробки наиболее технологически сложных заготовок. В етих случаях один многоцелевой верстат може заменить три — п'ять верстатів з ЧПУ или п'ять — десять универсальных верстатів.


Модифікації горизонтального обрабатывающего центра ИС-800

ИС-800ПМФ4 – Верстат фрезерный горизонтальный многоцелевой з ЧПУ і АСИ, класс точності П

ИС-800ПМ1Ф4 — Верстат фрезерный горизонтальный многоцелевой з индексируемым столом і многоместным накопителем столов-спутников і пристрійм автоматичною установки их на стол верстата.

ИС-800ПМ1Ф4-01 — Верстат фрезерный горизонтальный многоцелевой з непрерывной круговой подачей стола і многоместным накопителем столов-спутников і пристрійм автоматичною установки их на стол верстата.

ИСБ800ПМФ4 — Верстат фрезерный горизонтальный многоцелевой підвищеної мощности. Скорость обертання шпинделя - до 6000 об/мин, крутящий момент 1400Нм, мощность 30 кВт. Скорость установочных перемещений - 30 м/мин, время смены инструмента 18 секунд. Подача СОЖ осуществляется через шпиндель под давлением до 50 атмосфер і внешним поливом. Накопитель имеет 2 сменные паллеты.

Новый обрабатывающий центр ИСБ800 повышает производительность по сравнению з моделью ИС800ПМФ4 в 1,5...1,6 раза, а при сравнении з обрабатывающим центром ИР800ПМФ4 - в 3...4 раза.


Габарит робочого простору верстата ИС-800

Габарит робочого простору многоцелевого верстата з ЧПУ і АСИ ИС-800

Габарит робочого простору верстата ИС-800


Посадочные і присоединительные базы верстата ИС-800

Габарит робочого простору многоцелевого верстата ИС-800

Посадочные і присоединительные базы верстата ИС-800. Шпиндель


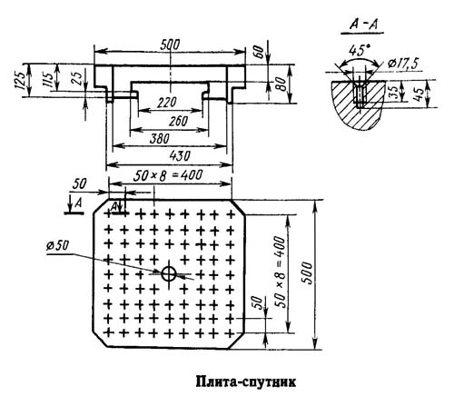
Стол-спутник. Посадочные і присоединительные базы сверлильно-фрезерно-расточного верстата ИС-800

Посадочные і присоединительные базы верстата ИС-800. Стол-спутник


Загальний вигляд многоцелевого верстата з ЧПУ ИС-800

ИС-800 Загальний вигляд  многоцелевого обрабатывающего центра з ЧПУ і АСИ

Фото многоцелевого верстата ИС-800


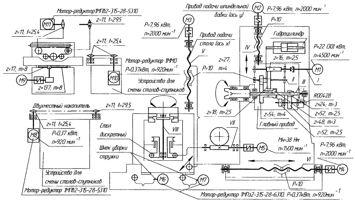
Кінематична схема многоцелевого верстата ИС-800ПМФ4

ИС-800ПМФ4 Кінематична схема многоцелевого верстата з ЧПУ і АСИ

Кінематична схема многоцелевого верстата ИС-800ПМФ4

Схема кінематична многоцелевого верстата ИС-800ПМФ4. Дивитись у збільшеному масштабі



Движения подач і поворот стола осуществляются от высокомоментных електродвигателей постоянного тока М2, М3, М4, М5. Перемещения рабочих органів осуществляются через прецизионные шарико-винтовые пары.

В верстатах имеется стальная телескопическая защита направляючих і шарико-винтовых пар. Закаленные накладные направляющие симметрично распределяют нагрузку різання, обеспечивают необходимую жесткость і виброустойчивость при всех видах обробки.

Поворотный стол може быть выполнен з круговой рабочей подачей з дискретностью поворота 0,001°х360000 і з дискретным позиционированием (120 позиций через 3°). Точность кругового позиционирования стола обеспечивается выборкой зазору при помощи червяка з переменной толщиной зуба.

Палеты изготовлены по стандарту DIN55201 і имеют сетку крепежных отверстий і два базовых отверстия.

Верстати комплектуются инструментальным магазином на 40, 64 или 100 инструментов. АСИ выполняется под стандарты ГОСТ25827, DIN69871, VDI2814, MAS403 з соответствующими адаптерами для оправок инструмента.

Верстати комплектуются двумя шнековыми транспортерами уборки стружки, пластинчатым транспортёром доставки стружки в контейнер, герметичным ограждением і електроосвещением зоны різання.

У верстатів имеется система подачі СОЖ з замкнутым циклом роботи. Также имеется автоматическая централизованная система дозированной змазки механізмов.


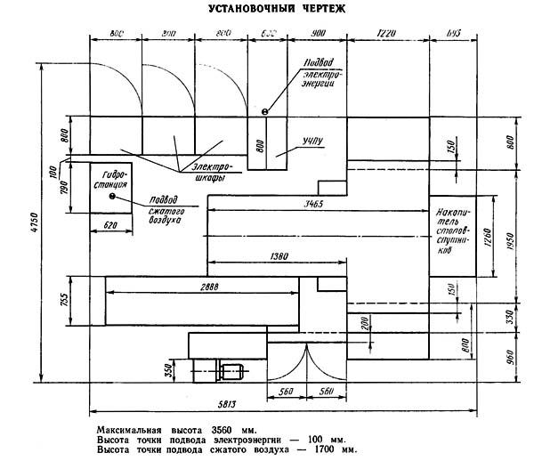
Настановне креслення многоцелевого фрезерного центра ИС-800

ИР500 Настановне креслення многоцелевого горизонтального фрезерного центра з ЧПУ і АСИ





ИС-800 Верстат фрезерный горизонтальный - обрабатывающий центр. Відеоролик.



Технічні характеристики верстата ИС-800

Наименование параметра ИС-500ПМФ4 ИС-800ПМФ4
Основні параметри верстата
Класс точності по ГОСТ 8-82 П П
Розміри рабочей поверхности стола (длина х ширина), мм 500 х 500 800 х 800
Перемещение поперечное стола (ось X), мм 1000 1000
Перемещение вертикальное шпиндельной бабки (ось Y), мм 630 1000
Перемещение продольное стойки (ось Z), мм 800 800
Вращение индексируемого поворотного стола (ось B), град 3° 120 поз. 3° 120 поз.
Дискретность непрерывного обертання индексируемого поворотного стола (ось B), град 0,001 0,001
Диаметр сверления в стали, мм 3..45 3..45
Наибольший диаметр нарізання різьби в стали, мм М6..М100 М6..М100
Наибольший диаметр растачиваемого отверстия, мм 315 315
Наибольший диаметр торцовой фрезы, мм 315 315
Производительность съема стружки (22 кВт), см³/мин 450 450
Точность позиционирования по осям X/ Y, мм
Точность позиционирования по осям Z, мм
Рабочая подача по осям X, Y, Z, мм/мин 1..6000 1..6000
Скорость быстрых установочных перемещений по осям X, Y, Z, м/мин 15 15
Наибольшее допустимое усилие подачі стола по оси X, Н 12500 12500
Наибольшее допустимое усилие подачі шпиндельной бабки (вертикальное) по оси Y вниз/ вверх, Н 10000/ 5000 10000/ 5000
Наибольшее допустимое усилие подачі стойки по оси Z, Н 15000 15000
Расстояние от оси шпинделя до стола, мм 65..695 20..1020
Расстояние от торца шпинделя до оси стола, мм 200..1000 200..1000
Модель пристроя ЧПУ
Количество управляемых координат 3 3
Количество одновременно управляемых координат при линейной/ круговой интерполяции 3/3 3/3
Рабочий стол
Максимальная нагрузка на стол (по центру), кг 800 1600
Количество резьбовых отверстий на поверхности стола 75 47
Диаметр резьбовых отверстий на поверхности стола, мм М16 М16
Шпиндель
Частота обертання шпинделя, об/мин 8..4500 8..4500
Количество швидкостей шпинделя
Наибольший крутящий момент, Нм 900 980
Конус шпинделя для крепления инструмента 7:24 50
Магазин инструмента
Количество инструмента в магазине 64 64
Время смены инструмента, с 8 8
Время смены инструмента от стружки к стружке, с 20 20
Максимальный диаметр рядом стоящего инструмента, мм 125 125
Максимальный диаметр свободно стоящего инструмента, мм 315
Максимальная длина инструмента от торца шпинделя, мм 400 400
Масса инструментальной оправки з инструментом, кг 25 25
Пристрій смены столов-спутников
Время смены столов-спутников, с 45..50 40
Електроустаткування і привод
Количество електродвигателей на станке
Електродвигун постоянного тока приводу головного руху, кВт 22
Электродвигатели приводу подач (X, Y, Z, B) і магазина, Н.м 38
Електродвигун насоса гідростанції, кВт 5,5
Електродвигун вентилятора гідростанції, кВт
Електродвигун вентилятора шпинделя, кВт
Електродвигун насоса змазки шпиндельной бабки, кВт
Електродвигун насоса змазки направляючих, кВт
Электронасос охлаждающей жидкости Мощность, кВт
Суммарная мощность всех електродвигателей на станке, кВт 72,8
Габарити і масса верстата
Габарити верстата (длина ширина), мм 4750 х 5813 6150 х 4750
Габарити верстата (высота), мм 2560 4000
Масса верстата, кг 14000 17000

    Список литературы:

  1. Аврутин С.В. Основы фрезерного дела, 1962
  2. Аврутин С.В. Фрезерне дело, 1963
  3. Ачеркан Н.С. Металлорежущие верстати, Том 1, 1965
  4. Барбашов Ф.А. Фрезерне дело 1973, с.141
  5. Барбашов Ф.А. Фрезерные роботи (Профтехобразование), 1986
  6. Блюмберг В.А. Справочник фрезеровщика, 1984
  7. Григорьев С.П. Практика координатно-расточных і фрезерных работ, 1980
  8. Копылов Р.Б. Работа на фрезерных верстатах,1971
  9. Косовский В.Л. Справочник молодого фрезеровщика, 1992, с.180
  10. Кувшинский В.В. Фрезерование,1977
  11. Ничков А.Г. Фрезерные верстати (Библиотека станочника), 1977
  12. Пикус М.Ю. Справочник слесаря по ремонту металлорежущих верстатів, 1987
  13. Плотицын В.Г. Расчёты настроек і наладок фрезерных верстатів, 1969
  14. Плотицын В.Г. Наладка фрезерных верстатів,1975
  15. Рябов С.А. Современные фрезерные верстати і их оснастка, 2006
  16. Схиртладзе А.Г., Новиков В.Ю. Технологическое обладнання машиностроительных производств, 1980
  17. Тепинкичиев В.К. Металлорежущие верстати, 1973
  18. Чернов Н.Н. Металлорежущие верстати, 1988
  19. Френкель С.Ш. Справочник молодого фрезеровщика (3-е изд.) (Профтехобразование), 1978