metalinstryment.com
Довідник по металорізальних верстатів та пресовому обладнанні

5А851 Верстат зубошлифовальный універсальний напівавтомат
схеми, опис, характеристики

5А851 Загальний вигляд  зубошлифовального верстата







Відомості про виробника зубошлифовального верстата 5А851

Производитель зубошлифовального верстата 5А851 Московский станкостроительный завод шлифовальных верстатів, основанный в 1879 году.





Верстати, выпускаемые Московским станкостроительным заводом шлифовальных верстатів, МСЗ


5А851 Верстат зубошлифовальный горизонтальный особо високою точності напівавтомат для цилиндрических колес. Назначение і область применения

Начало серийного производства зубошлифовального напівавтомату 5А851 - 1988 год. Он заменил в производстве устаревшую модель 5851.

Зубошлифовальный верстат 5А851 предназначен для шлифования евольвентного профиля термически обработанных цилиндрических прямозубых і косозубых зубчатых колес наружного зацепления з модификацией по высоте і длине.

Верстат 5А851, работающий двумя тарельчатыми кругами, используются для шлифования высокоточных зубчатых колес, а также зубоотделочных шеверов. Процесс шлифования осуществляется без применения охлаждающей жидкости.

Полуавтомат применяется при производстве высокоточных шестерен, используемых в точных механізмах і машинах з пониженными шумовыми характеристиками, в серийном і массовом производстве.

Принцип роботи і особливості конструкції верстата 5А851

Обработка изделий ведется методом обкатки двумя тарельчатыми кругами при единичном делении.

Обкатный сектор вращается з помощью стальных лент і воспроизводит геометрически точную евольвенту.

Малые отклонения положений профилей зубьев обеспечиваются применением точных делительных дисков.

Укороченный рабочий ход — за счет введения новой технологии зубошлифования.

Полностью автоматизирован цикл шлифования зубчатых колес.

Скорость обката регулируется бесступенчато.

Шлифование евольвентных профилей на напівавтоматі осуществляется 0-градусным методом, т. е. круги устанавливаются в горизонтальной плоскости і одновременно обрабатывают левый і правый боковые профили зубьев.

Система пылеотсоса і защитные кожухи обеспечивают надежную защиту механізмов напівавтомату от абразивной пыли.

Высокая точность верстата достигается за счет:

На напівавтоматі можно обрабатывать пакет зубчатых колес на всей рабочей длине ходу.

Класс точності напівавтомату А по ГОСТ 8—82Е.

Разработчик — производственное объединение «Московский станкостроительный завод».





Габарит робочого простору зубошлифовального верстата 5А851

Габарит робочого простору зубошлифовального верстата 5А851

Габарит робочого простору зубошлифовального верстата 5А851

Габарит робочого простору зубошлифовального верстата 5А851. Дивитись у збільшеному масштабі



Габарит робочого простору зубошлифовального верстата 5А851

Габарит робочого простору зубошлифовального верстата 5А851

Габарит робочого простору зубошлифовального верстата 5А851. Дивитись у збільшеному масштабі



Габарит робочого простору зубошлифовального верстата 5А851

Габарит робочого простору зубошлифовального верстата 5А851

Габарит робочого простору зубошлифовального верстата 5А851. Дивитись у збільшеному масштабі



Посадочные і присоединительные базы зубошлифовального верстата 5А851

Посадочные і присоединительные базы зубошлифовального верстата 5А851

Посадочные і присоединительные базы зубошлифовального верстата 5А851

Посадочные і присоединительные базы зубошлифовального верстата 5А851. Дивитись у збільшеному масштабі



Загальний вигляд зубошлифовального верстата 5А851

Фото зубошлифовального верстата 5А851

Фото зубошлифовального верстата 5А851



Розташування основних вузлів зубошлифовального верстата 5А851

Розташування основних вузлів зубошлифовального верстата 5А851

Розташування основних вузлів зубошлифовального верстата 5А851. Дивитись у збільшеному масштабі



Зубошлифовальный напівавтомат 5А851 предназначен для шлифования зубьев прямозубых і косозубых цилиндрических колес двумя тарельчатыми кругами по методу обката при единичном делении. Ось вироби расположена горизонтально. Шлифовальные круги устанавливаются относительно вироби по углу, высоте і ширине, а в процессе роботи совершают только вращательное рух різання. Заготовка совершает возвратно-поступательное рух поздовжньої подачі, рух обката і деление. При шлифовании косозубых колес заготовка совершает еще дополнительный поворот по спирали зуба. В процессе обробки режущие кромки шлифовальных кругов периодически ощупываются плоскими алмазами і при обнаружении износа перемещаются в положение, которое они занимали до износа.

Полуавтомат оснащен системой модификации профиля і направления зуба. Профильная модификация осуществляется за счет связи руху обката і переміщення шлифовальных кругов вдоль их оси. Продольная модификация осуществляется за счет дополнительного врізання шлифовальных кругов в заготовку по длине зуба (бочкообразование).

Механізми і вузли напівавтомату 5А851 (рис. 79) смонтированы на станине, состоящей из двух корпусов 1 і 6. На корпусе 6 по продольным направляющим от гідроцилиндра перемещается стол 11. На корпусе 1 помещена колонка 22, которая може перемещаться по круговым направляющим на угол наклона зуба заготовки до 45° в обе стороны. Внутри корпуса 1 проходят коммуникации отсоса абразивной пыли. Под крышкой 2 размещен механізм керування ходом стола. В верхней частини колонки 22 по вертикальным направляющим перемещается траверса 25, несущая на себе шлифовальные суппорты — левый 18 і правый 23 і механізмы 19 і 21 подачі периферийных алмазов. Перемещение траверсы осуществляется от електродвигуна і червячной передачи, которые размещены в верхней частини колонки. В траверсе з торцовой стороны под крышкой 26 расположен цикловой барабан, а на переднюю стенку выведен диск 24, дублирующий вращение циклового барабана.

Внутри колонки проходит коммуникация отсоса абразивной пыли, разъединяющаяся снаружи на два рукава 20, которые подходят к кожухам шлифовальных кругов.

Стол 11 несет на себе каретку 4, перемещающуюся по плоским поперечным направляющим от кривошипного механізма для осуществления руху обката. Слева на призматических направляючих установлена стойка 14 з лентами, которая в определенных случаях може перемещаться по етим направляющим. На каретке 4 расположена бабка вироби 15 і задня бабка 28, в центрах которых устанавливается оправка з изделием.

В бабке вироби находится механізм деления і механізм обката. Обкатной ролик (или обкатной сектор) закрепляется на шпинделе обката. Механізм деления установлен на втором шпинделе, находящемся внутри шпинделя обката. Делительный диск поворачивается от гідравлічного плунжера і двух полумуфт, одна из которых при делении связана з диском, а при работе разъединена.

Задня бабка 29 является правой опорой оправки вироби. Она перемещается по направляющим каретки вручную. Зажим оправки производится пружиной, находящейся внутри задньої бабки, а отжим — гідроцилиндром, который включается педалью 3.

Стойка лент 14 предназначена для натяжения обкатных лент і установки их в соответствующее положение по высоте. Смещением стойки в поперечном направлении от маховика 13 производится разделение припуска на установленной на верстат заготовке. При шлифовании прямозубых колес стойка нерухома относительно стола, а при шлифовании косозубых колес имеет дополнительное к обкаточному перемещение, которое осуществляется механізмом спиралеобразования, смонтированным под стойкой. Шкала і нониус для отсчета угла поворота расположены под крышкой 12.

С задньої стороны станины расположен привід обката з електродвигуном постоянного тока, регулювання частоти обертання которого осуществляется з пульта керування. Длина ходу обката стола устанавливается изменением радиуса кривошипа. На кінці вала кривошипного механізма закреплены копиры, регулирующие процесс модификации профиля зуба.

На передньої стороне станины размещены основной пульт керування 5 і гідропульт 8 з рычагами 7 — пуска стола, 9 — цикла деления і 10 — ручного реверса стола.

Полуавтомат оснащен двумя суппортами 23 і 18, которые несут на себе шлифовальные головки, механізмы правки шлифовальных кругов і механізмы компенсации і износа кругов. Суппорты имеют возможность поворота в пределах 4° для получения меньшего расстояния между кромками кругов, чем минимальное 28 мм, а также для улучшения условий різання. Сведение і разведение супортів на размер шлифования производится нажатием на кнопки 27 і 28, расположенные на траверсе. На корпусах супортів находятся кнопки 16 для увімкнення ускоренного переміщення стола і 17 увімкнення правки кругов боковыми алмазами.



Пульт керування зубошлифовального верстата 5А851

Пульт керування зубошлифовального верстата 5А851

Пульт керування зубошлифовального верстата 5А851. Дивитись у збільшеному масштабі







Кінематична схема зубошлифовального верстата 5А851

Кінематична схема зубошлифовального верстата 5А851

Кінематична схема зубошлифовального верстата 5А851

Кінематична схема зубошлифовального верстата 5А851. Дивитись у збільшеному масштабі



Кінематична схема (рис. 80) напівавтомату 5А851 состоит из следующих кинематических ланцюгів:

Кинематическая ланцюг обертання шлифовальных кругов связывает вращение електродвигателей Ml і М2 з вращением инструмента (Ин) через плоскоременную передачу, обеспечивая вращение шлифовального круга з частотой 2080 об/мин.

Кинематическая ланцюг деления осуществляет делительный поворот заготовки (Заг) на один зуб. Поворот осуществляется гідравлическим плунжером-рейкой (Пл) через коническую фрикционную муфту (Фр), одна половина которой соединена з рейкой плунжера, а вторая з делительным диском (Дел). Угол поворота делительного диска соответствует одному зубу шлифуемого колеса.

Кинематическая ланцюг обката связывает вращение електродвигуна М5 з переміщенням каретки через клиноременную передачу і далее через кривошипный механізм (Кр). Изменение частоти обката осуществляется изменением частоти обертання електродвигуна М5 бесступенчато з пульта керування. Изменением радиуса кривошипа обеспечивается требуемая длина ходу обката. На одной оси з заготовкой (Заг) находится сменный обкатной ролик (Рол), совершающий вместе з кареткой возвратно-поступательное рух і связанный стальными лентами со стойкой, что приводит к качательному обкатному движению заготовки относительно шлифовальных кругов. Так как диаметр ролика подбирается равным диаметру основной окружности обрабатываемого колеса, то в результате обката ролика по лентам точка соприкосновения зуба заготовки з шлифовальным кругом будет перемещаться по евольвентной кривой. Если из-за малого диаметра обкатной ролик не може быть установлен на оправке, применяется ролик в два раза большего диаметра і используется механізм удвоения, в котором стальные ленты охватывают два промежуточных ролика і крепятся на кронштейне, устанавливаемом на бабке вироби.

Перемещение стола вдоль оси заготовки осуществляется от гідравлічного цилиндра, корпус которого закреплен на станине. Со столом связан механізм спиралеобразования, направляющие которого поворачиваются червячной передачей 1/208. По направляющим механізма скользит сухарь, связанный со стойкой лент. Если направляющие повернуты, то при продольном перемещении стола стойка переместится в поперечном направлении.

Кинематическая ланцюг переміщення шлифовальных кругов на компенсацию износа связывает вращение електродвигателей Ml і М2 з горизонтальным переміщенням кругов от гвинта 1,75x1. От електродвигателей через ременную передачу со шкивами диаметрами 29 і 65 мм получает вращение червячная передача 1/63, на верхнем торце колеса которой выполнена кольцевая канавка з впадиной. В канавку помещается ролик, связанный з рычагом (Рыч1) ощупывающего алмаза. Когда ролик проходит по впадине канавки, ощупывающий алмаз касается шлифовального круга. Если износ круга больше установленной величины, то рычаг (Рыч1) замыкает електрический контакт, дающий команду на поворот храпового колеса 24 і далее через коническую передачу 34/17, ряд рычагов на цилиндрическую передачу 16/144 і ходовой винт 1,75x1, перемещающий шлифовальный шпиндель на величину, установленную перекрышкой передачи 1/162. При использовании всего ходу компенсации вручную или при установці нового шлифовального круга механізм компенсации возвращается в исходное положение вращением квадрата (Кв1).

Кинематическая ланцюг подачі шлифовальных кругов на изделие осуществляет подачу супортів на врезание, наладочное перемещение супортів на размер шлифования і возвратно-поступательное перемещение для модификации зубьев по направлению і высоте. Установка супортів на размер і радиальное врезание вручную производится вращением квадратов Кв2 і КвЗ через цилиндрическую передачу 27/27 і ходовые винты. Величина переміщення определяется по нониусам, расположенным около квадратов.

В автоматическом цикле врезание шлифовальных кругов осуществляется от електродвигуна М4 через червячные передачи 1/20 і 2/20 і далее через систему рычагов (на рисунке не показаны) на ексцентрики Эк1 і Эк2, которые воздействуют через упоры на винты осьового смещения супортів. Скорость автоматичного переміщення супортів регулируется переключателями, расположенными под крышкой 26 (см. рис. 79).

Радиальное перемещение шлифовальных кругов относительно вироби осуществляется електродвигуном М3 через червячную передачу 1/30 (см. рис. 80) і ходовой винт 3x1, связанный з траверсой, на которой находятся оба суппорта.

Кинематическая ланцюг переміщення алмазов правки связывает вращение електродвигуна M1 з качанием алмазов Алм1 і Алм2. От етого електродвигуна через ременную передачу со шкивами 29/65 і червячную передачу 1/63 получает постоянное вращение кольцо (Л). После получения команды на правку кольцо (К) з помощью електромагнита і собачки соединяется з водилом, что заставляет вращаться кулачок (Кул), на который опирается ролик, связанный со втулкой торцового алмаза Алм1, при етом алмаз совершает качательное рух правки. Периферийный алмаз Алм2 получает постоянное качательное рух от кулака, находящегося на червячном колесе передачи 1/63, к которому прижат рычаг торцового алмаза.

По мере износа шлифовального круга наладочное перемещение шлифовальных супортів в направлении вироби осуществляется маховиком Max1 через ходовой винт 4X1, а автоматическое перемещение — от храпового механізма через цилиндрическую передачу 25/90 і ходовой винт 4х1.

Установка шлифовальных кругов на угол спирали шлифуемого колеса производится маховиком Мах2 через цилиндрическую передачу 18/34, червячную передачу 1/30 і передачу з круговой рейкой 15/561. Наклон супортів осуществляется червячной передачей 1/225.


Особливості налагодження верстатів, работающих тарельчатыми кругами

В наладку зубошлифовальных верстатів з двумя тарельчатыми кругами входят наступні основні операции: установка шлифовальных кругов, установка заготовки, наладка механізма обката, наладка механізма деления і наладка механізма правки.

Рассмотрим наладку напівавтомату моделі 5А851 на примере шлифования зубчатого колеса 2=48, т=3 мм, b = 30 мм, β = 15°. Рух рабочих органів етого напівавтомату осуществляется при нажатии кнопок или повороте переключателей, находящихся на пульті керування (рис. 81). Перед началом наладочных работ необходимо переключатель 18 режима роботи установить в положение «Наладка» і кнопкой 12 включить в работу насос гідравлики і змазки (вимкнення производится кнопкой 13 «Загальний стоп»).

Установку шлифовального круга (в данном случае 250x20x90 з характеристикой 24А16СМ18К7)на верстат производят після его монтажа на планшайби, как показано на рис. 82. Между планшайбами 1 і 5 і кругом 3 необходимо установить проставочные кольца 2 і 4 из листового алюминия і надежно стянуть их гвинтами. Балансировку шлифовального круга производят за счет переміщення сухарей 6. Перед установкой планшайби на конус шпинделя необходимо тщательно очистить посадочные места от грязи. Крепление планшайби на шпинделе осуществляется винтом 7. После установки кругов их закрывают кожухами і проверяют на вращение нажатием на кнопку 10 (см. рис. 81). Выключение производится кнопкой 14. Установку заготовки на верстат производят з учетом її конструктивного исполнения. На рис. 83, а показана установка оправки 3 з заготовкой типа диска в центры шпинделя вироби 1 і задньої бабки 4. При етом связь оправки со шпинделем осуществляется поводковым хомутиком 2. Отжим центра 4 задньої бабки ножной педалью 3 (см. рис. 79) производят при установці переключателя 16 (см. рис. 81) в положение разового дії педали. Детали типа вал-шестерня устанавливают в специальных патронах, как показано на рис. 83, б. При етом задня бабка може быть снабжена люнетом 5, а связь заготовки со шпинделем вироби осуществляется гвинтами 6.

Наладка механізма деления (рис. 84) заключается в установці на шпиндель вироби делительного диска і в установлении величины ходу плунжера, поворачивающего делительный диск. Для замены делительного диска 5 необходимо снять поводковое кольцо 3, отвернуть винты 1 і снять крышку 2. Затем необходимо завернуть до отказа винт, находящийся в плунжере 7, что выводит фиксатор 6 из паза делительного диска, отвернуть гайку 4 і снять делительный диск 5 з конуса шпинделя. После установки нового делительного диска перечисленные операции выполняют в обратном порядке. На станке в общем случае используют делительные диски з числом пазов, кратным числу зубьев шлифуемого колеса. В случае шлифования зубчатых колес з простым числом зубьев число пазов делительного диска равно числу шлифуемых зубьев. В рассматриваемом примере устанавливается диск з числом пазов 48, равным числу шлифуемых зубьев.

Наладка механізма обката (рис. 85) состоит из установки на оправку обкатного ролика или сектора, натяжении на них обкатных лент, установки длины ходу обката і распределении припуска на заготовке. Обкатной сектор 11 устанавливают на гідропластовую оправку 4, которую разжимают вращением рукоятки 3. Диаметр обкатного сектора должен быть равен диаметру основной окружности шлифуемого колеса (140,09 мм). Натяжение лент 10 производится вращением квадратов 6 і 15, находящихся в державках 7 і 14. Державки устанавливают по высоте вращением квадратов 8 і 13. Высота установки (70,045 мм) отсчитывается по шкале линейки, укрепленной на корпусе стойки лент. При обработке заготовок з диаметром основной окружности от 20 до 40 мм ленты закрепляют на ролике диаметром в два раза большим, чем диаметр основной окружности обрабатываемого колеса, а ленты охватывают еще два додаткових ролика 9 і 12 і закрепляются на державке 5, которая устанавливается на корпусе бабки вироби.

Распределение припуска на зубьях заготовки относительно шлифовальных кругов, установленных на размер шлифования, производится маховиком 13 (см. рис. 79), который через червяк 2 (см. рис. 85) поворачивает ексцентричную втулку 1, связанную со стойкой лент. Таким образом, стойка може незначительно смещаться в поперечном направлении по роликам 16 і 17 і разворачивать заготовку.

Длина ходу обката (Lобк = 91 ММ) устанавливается изменением радиуса кривошипа. Обкаточное рух включается кнопкой 9 (см. рис 81), останов — кнопкой 15. Требуемое для шлифования число одинарных обкатов (nОбк = 220 обк/мин) устанавливается по шкале прибора 2 при включении его переключателем 1. Длина робочого ходу L определяется по формуле L= 45 мм.

Наладка циклового барабана ЦБ (см. рис. 80) заключается в установці на его периферии упоров в соответствии з принятым циклом шлифования. На рис. 86 изображен подвижный диск барабана. Шкала диска рассчитана на обработку максимального припуска 0,4 мм на каждую сторону зуба по нормали к профилю. Цена деления шкалы 0,005 мм. На периферии подвижного диска 1 устанавливают кулачки 11 в зависимости от команд, которые должны быть выданы на каждом рабочем ходе. Каждый кулачок имеет набор выступов, нажимающих на упоры конечного выключателя 2.

Назначение упоров следующее:

На нерухомому диске установлен упор 10, до которого возводится цикловой барабан в исходное положение.

Цикловой барабан настраивают після окончания шлифования первого зубчатого колеса из партии деталей. Во время пробного шлифования подача кругов на врезание производится вручную за квадрат КвЗ (см. рис. 80). После получения окончательного размера зубьев по длине общей нормали раскрепляют гайку 3 (см. рис. 86) і поворачивают диск 1 до упора в кулачок 10. При етом цифра «0» шкалы встанет в вертикальное положение. Это положение диска в дальнейшем будет соответствовать окончанию шлифования. Затем необходимо затянуть гайку 3, которую до окончания шлифования партии деталей нельзя отвертывать.

После налагодження циклового барабана необходимо на лицевую сторону траверсы 25 (см. рис. 79) установить диск 24, дублирующий вращение циклового барабана.

В данном примере припуск на сторону зуба 0,12 мм раскладываем на 3 черновых, 2 чистовых і 1 рабочий ход выхаживания.

Пробное шлифование производится після выполнения всех наладочных операций. При етом необходимо сделать следующее. Переключатель 17 (см. рис. 81) установить в положение «Полуавтоматический цикл», переключатель 18 — в положение «Работа по циклу». Гідравлика была включена на етапе налагодження кнопкой 12, при етом должна гореть лампочка 11, сигнализирующая об исправности фильтров. Счетчик зубьев 21 налаживается на число шлифуемых зубьев — 48 (сброс производится переключателем 20), нажатием на кнопку 10 включается вращение шлифовальных кругов, а кнопкой .9 — обкат. Кнопкой 6 включается напівавтоматический цикл роботи верстата. Если изделие в центрах зажато, то происходит ускоренное рух стола в зону шлифования, а затем переход его на рабочую черновую СКОрОСТЬ ШЛИфОВаНИЯ (SПрод.черн = 4,7 мм/ход.обк.).

При выходе шлифовальных кругов из вироби стол снова ускоренно движется в зону деления. Происходит процесс деления і затем рух стола в зону шлифования. Такой цикл будет происходить до тех пор, пока не будет прошлифовано все зубчатое колесо і счетчик зубьев 21 не выдаст команду на подачу шлифовальных кругов на изделие. После етого происходит дальнейшее шлифование до полного снятия чернового припуска і срабатывания конечного выключателя, находящегося на цикловом барабане. Этот выключатель дает команду на чистовое шлифование, при етом изменяется скорость руху стола і величина подачі на чистовые рабочие ходу.

Процесс шлифования происходит так же, как і на черновых рабочих ходух. Если на цикловом барабане установлен упор выхаживания, то производится еще один рабочий ход без подачі на заготовку. При срабатывании от упора барабана конечного выключателя кінця цикла отключается обкат, останавливается стол і сбрасывается счетчик циклов. Нажатием на кнопку 8 цикловой барабан возвращается в исходное положение, при етом загорается сигнальная лампа 7, извещающая о готовности напівавтомату к новому циклу роботи. Правка периферии шлифовального круга осуществляется нажатием на кнопку 3, а боковой стороны — на кнопку 19. Основное (технологическое) время шлифования следующее To= 75 мин.

После проверки точності прошлифованного пробного зубчатого колеса производят подналадку верстата, учитывая обнаруженные погрешности і отклонения параметров колеса. Рассмотрим основні погрешности зубчатого колеса, образуемые при шлифовании на верстатах з двумя тарельчатыми кругами, і способы их устранения (табл. 18).


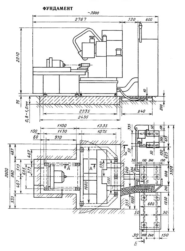
Настановне креслення зубошлифовального верстата 5А851

Настановне креслення зубошлифовального верстата 5А851

Настановне креслення зубошлифовального верстата 5А851

Настановне креслення зубошлифовального верстата 5А851. Дивитись у збільшеному масштабі



Настановне креслення зубошлифовального верстата 5А851

Настановне креслення зубошлифовального верстата 5А851

Настановне креслення зубошлифовального верстата 5А851. Дивитись у збільшеному масштабі







5А851 Верстат зубошлифовальный універсальний напівавтомат. Відеоролик.





Технічні характеристики зубошлифовального верстата 5А851

Технічні характеристики зубошлифовального верстата 5А851

Технічні характеристики зубошлифовального верстата 5А851

Технічні характеристики зубошлифовального верстата 5А851. Дивитись у збільшеному масштабі



Наименование параметра 5А841 5М841 5891 5893
Основні параметри верстата
Диаметр устанавливаемого вироби, мм 30..320 30..320 10..125 10..320
Наименьший диаметр окружности впадин, мм 30
Модуль устанавливаемого вироби, мм 1,8..8 1,5..8 1..6 2..12
Число зубъев устанавливаемого вироби, мм 10..200 10..200 7..100 8..120
Наибольшая ширина зубчатого прямозубого венца устанавливаемого вироби в зависимости от угла наклона зуба (от 45° до 0°), мм 150 160 30 70
Расстояние между центрами суппорта обрабатываемого вироби, мм 175..400
Расстояние от оси шлифовального шпинделя до оси шпинделя бабки вироби, мм 10..225
Наибольший угол наклона зубъев, мм ±45° ±45° ±30° ±45°
Точность обробки, DIN 4..5
Наибольшая масса устанавливаемого вироби, кг 200 200
Бабка шлифовальная (шпиндельна)
Диаметр шлифовального круга (абразивного червяка), мм 260..350 260..350 175..250 400..500
Ширина шлифовального круга (абразивного червяка), мм 16..32 13..32 20..25
Диаметр посадочного отверстия шлифовального круга (абразивного червяка), мм 127 32
Диаметр кінця шлифовального шпинделя, мм 50
Число оборотів шлифовального круга, 1/мин 1920 1920 2000, 2500 1130
Стол вироби
Диаметр стола, мм 280 280
Ход стола, мм 30..165
Подача обката, мм/мин 6..800
Продольное перемещение стола, мм 55 160
Поперечное перемещение стола, мм 85 160
Наибольшая точность подачі стола, мм 0,005
Ползун
Длина ходу, мм 20..160
Число двойных ходов ползуна в минуту (бесступенчатое регулювання) 50..280
Ролик опорный
Наибольшая величина зоны перестановки, мм 405
Перемещение опорного ролика на одно деление лимба перестановки, мм 0,002
Перемещение опорного ролика на один оборот лимба перестановки, мм 0,02
Перемещение опорного ролика на один оборот лимба распределения припуска, мм 0,16
Цена деления шкалы нониуса зоны перестановки, мм 0,002
Цена деления шкалы лимба распределения припуска, мм 0,005
Механізм правки
Количество алмазов 3
Диапазон компенсации износа шлифовального круга при правке, мм 0..45
Автоматическая прерывная радиальная подача механізма правки, мм 0,01..2
Привід і електрообладнання верстата
Количество електродвигателей на станке 8 8
Електродвигун головного приводу - шлифовального шпинделя, кВт 1,1 1,5 0,6 (2800) 2,8
Електродвигун насоса гідравлики, кВт 2,2 2,2
Електродвигун вентилятора масляного теплообменника, кВт 0,27
Електродвигун приводу механізма подачі, кВт 0,18 0,18
Електродвигун насоса охлаждения, кВт 0,15 0,15
Електродвигун магнитного сепаратора, кВт 0,18 0,18
Електродвигун приводу ползуна, кВт 1,9
Електродвигун редуктора поворота ползуна, кВт 1,1
Суммарная мощность електродвигателей, кВт 7,08 6,6 5,25
Габаритные розміри і масса верстата
Габаритные розміри верстата (длина х ширина х высота), мм 2850 х 2315 х 2635 2850 х 2315 х 2085 1500 х 1400 х 1700 1850 х 1620 х 1980
Масса верстата з електрообладнанням і охолодженням, кг 8000 8000 2300 3000

    Список литературы

  1. Колев Н.С. Металлорежущие верстати.
  2. Гальперин Е.И. Наладка зуборезных верстатів, 1960.
  3. Козлов Д.Н. Зуборезные роботи, 1971.
  4. Лоскутов В.В., Ничков А.Г. Зубообрабатывающие верстати, 1978.
  5. Малахов Я.А. Зубообрабатывающие і резьбофрезерные верстати і их наладка, 1972.
  6. Мильштейн М.З. Нарезание зубчатых колес, 1972.
  7. Овумян Г.Г., Адам А.И. Справочник зубореза, 1983.
  8. Птицин Г.А., Кокичев В.Н. Зуборезные верстати, 1957.
  9. Сильвестров Б.Н., Захаров И.Д. Конструкція і наладка зуборезных і резьбофрезерных верстатів, 1979.
  10. Шавлюга Н.И. Расчет і примеры наладок зубофрезерных і зубодолбежных верстатів, 1978.
  11. Руководящий материал для конструкторов, проектирующих технологическую оснастку. Основні данные і посадочные места металлорежущих верстатів. НИИМАШ, 1968.








Заказать

Кто владеет информацией - тот владеет миром.

Натан Ротшильд