Виробник круглошліфувального верстата напівавтомату 3А110 - Тбіліський завод шліфувальних верстатів.
Круглошліфувальний верстат 3А110 призначений для шліфування циліндричних та конічних зовнішніх та внутрішніх, а також торцевих поверхонь деталей.
На верстатах 3А110 , що мають гідравлічний механізм врізання, можна виконувати такі види обробки:
Верстати 3А110 можуть застосовуватись на приладобудівних заводах, заводах паливної, гідравлічної та пневматичної апаратури, на заводах інструментальної, верстатобудівної та годинної промисловості.
Шліфування виробів на верстаті 3А110 може проводитися в нерухомих центрах, трикулачковому патроні, цангах.
Шліфувальна бабка та бабка вироби виконані поворотними, внутрішньошліфувальний шпиндель - відкидний на шарнірній осі.
У верстаті автоматизовано:
Точність обробки циліндричних поверхонь:
Клас точності верстата Ст.

Габарит робочого простору круглошліфувального верстата 3а110

Фото круглошліфувального верстата 3а110
Фото круглошліфувального верстата 3А110. Дивитись у збільшеному масштабі

Фото круглошліфувального верстата 3а110
Фото круглошліфувального верстата 3А110. Дивитись у збільшеному масштабі

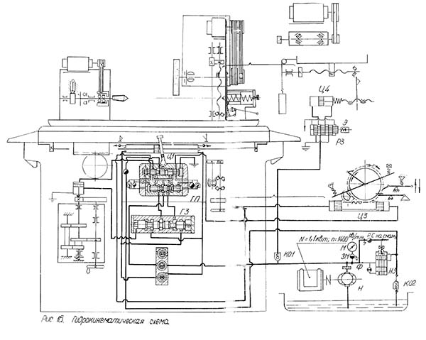
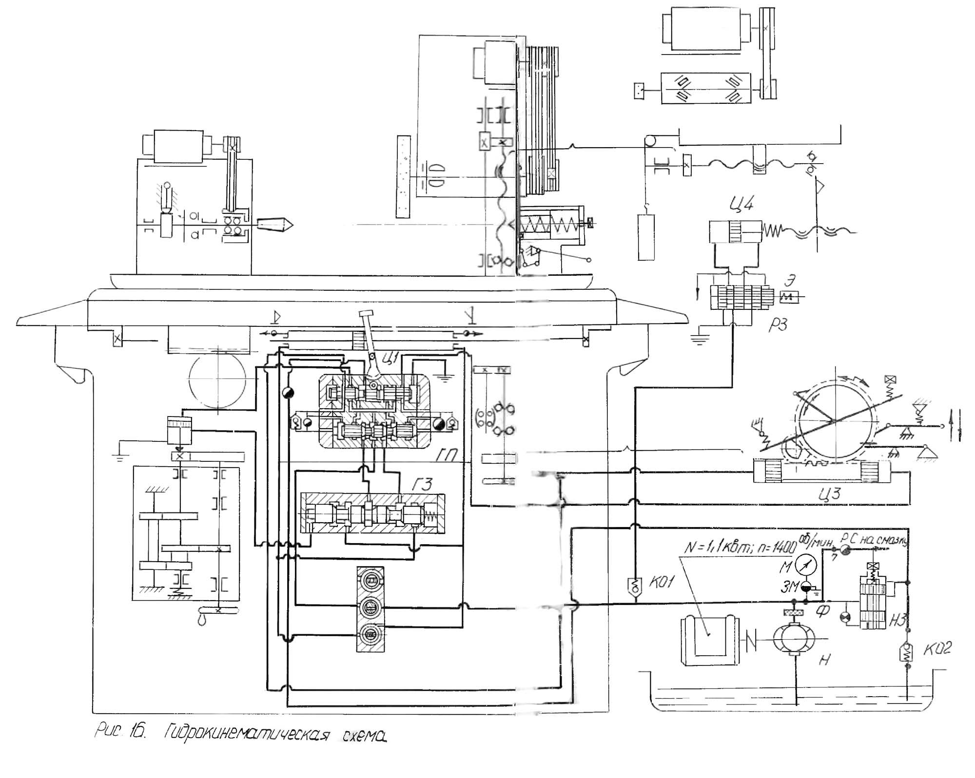
Кінематична схема круглошліфувального верстата 3А110
Кінематична схема круглошліфувального верстата 3А110. Дивитись у збільшеному масштабі

Бабка виробу круглошліфувального верстата 3А110
Бабка виробу круглошліфувального верстата 3А110. Дивитись у збільшеному масштабі

Шліфувальна бабка круглошліфувального верстата 3А110
Шліфувальна бабка круглошліфувального верстата 3А110. Дивитись у збільшеному масштабі

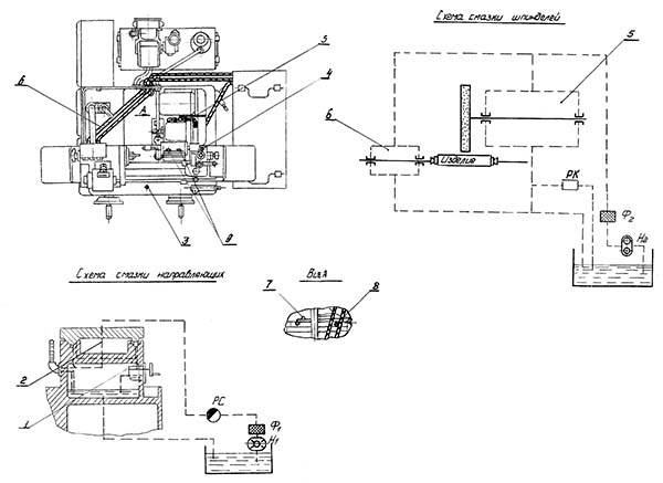
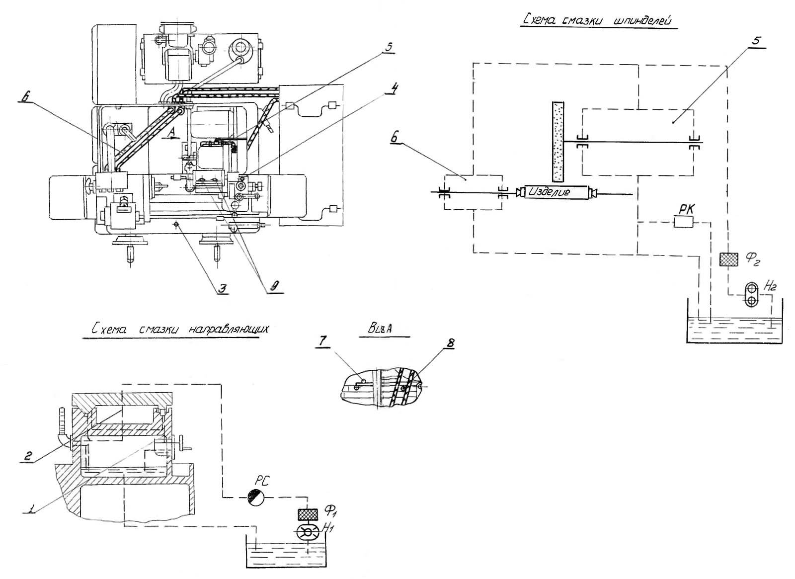
Схема мастила круглошліфувального верстата 3А110
Схема мастила круглошліфувального верстата 3А110. Дивитись у збільшеному масштабі

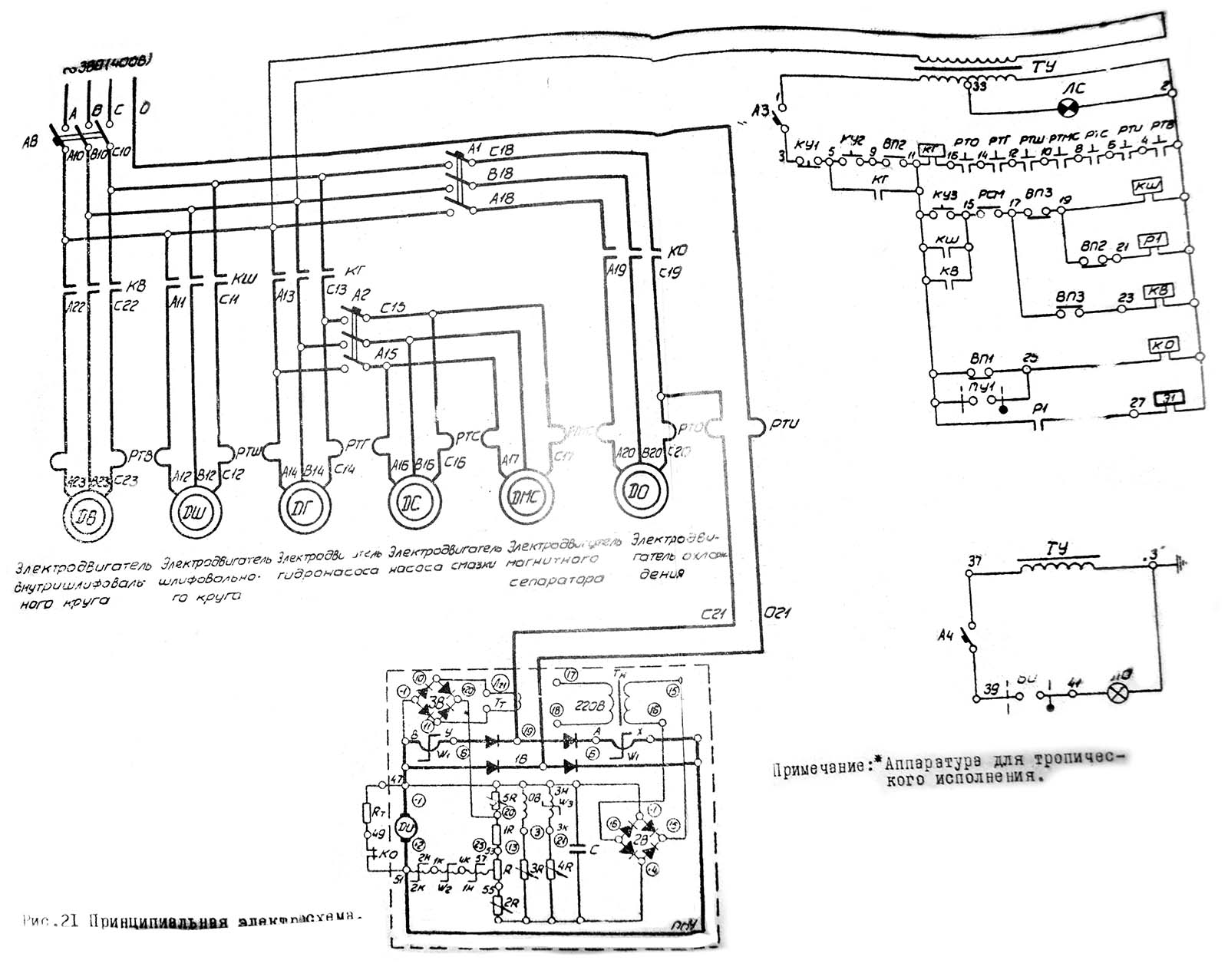
Електрична схема круглошліфувального верстата 3А110
Електрична схема круглошліфувального верстата 3А110. Дивитись у збільшеному масштабі

Настановне креслення круглошлифовального верстата 3а110
| Наименование параметра | 3А110 | |
|---|---|---|
| Основні параметри верстата | ||
| Класс точності по ГОСТ 8-82 | В | |
| Наибольший диаметр обрабатываемого вироби, мм | 140 | |
| Наибольшая длина шлифования, мм | 180 | |
| Рекомендуемый диаметр шлифования, мм | 3..30 | |
| Наибольшая длина обрабатываемого вироби, мм | 200 | |
| Наибольшая длина шлифования, мм | 180 | |
| Рекомендуемое соотношение диаметра шлифования к длине шлифования, мм | 1:8 | |
| Наибольший диаметр обрабатываемого вироби при внутреннем шлифовании, мм | ||
| Рекомендуемый диаметр шлифуемого отверстия, мм | 10..25 | |
| Рекомендуемое соотношение диаметра шлифуемого отверстия к длине шлифования, мм | 1:2 | |
| Наибольшая длина внутреннего шлифования, мм | 100 | |
| Расстояние от оси шпинделя передньої бабки до зеркала стола (высота центров), мм | 80 | |
| Наибольшая масса обрабатываемого вироби, кг | ||
| Рабочий стол верстата | ||
| Наибольшая длина переміщення стола, мм | 300 | |
| Ручное ускоренное перемещение стола за один оборот маховика, мм | 17,5 | |
| Ручное замедленное переміщення стола за один оборот маховика, мм | 3 | |
| Наименьший ход стола от гідросистемы при переключении упорами, мм | 6 | |
| Скорость переміщення стола от гідросистемы (бесступенчатое регулювання), м/мин | 0,1..4 | |
| Наибольший угол поворота верхнего стола, град | ±10° | |
| Цена деления шкалы поворота верхнего стола, град | 0,5° | |
| Шлифовальная бабка | ||
| Наибольшее перемещение шлифовальной бабки по винту, мм | 80 | |
| Ручная подача шлифовальной бабки на диметр вироби за один оборот маховичка, мм | 0,25 | |
| Ручная подача шлифовальной бабки на диметр вироби за один ход толчковой рукоятки, мм | 0,001 | |
| Цена деления лимба ручной подачі шлифовальной бабки на диметр вироби за один оборот маховичка, мм | 0,005; 0,02 | |
| Размер шлифовального круга, мм | 180..250 х 20 х 76 | |
| Частота обертання шпинделя шлифовальной бабки, об/мин | 2840, 2450 | |
| Скорость різання шлифовального круга, м/с | ||
| Величина швидкого подвода шлифовальной бабки от гідравлики, мм | 25 | |
| Время швидкого подвода шлифовальной бабки, с | 2 | |
| Периодическая подача шлифовальной бабки на диметр вироби от храпового механізма (при реверсе справа, слева, при каждом реверсе), мм | ||
| Периодическая подача шлифовальной бабки на диметр вироби от механізма врізання (при реверсе справа, слева, при каждом реверсе), мм | 0,005..0,08 | |
| Ручная мелкая толчковая подача шлифовальной бабки на глубину шлифования, мм | 0,0025..0,01 | |
| Непрерывная подача для врезного шлифования скорость, мм/мин | ||
| Непрерывная подача для врезного шлифования, мм на оборот вироби | ||
| Цена деления лимба поперечної подачі шлифовальной бабки на диаметр вироби, мм | 0,001 | |
| Величина поперечного переміщення шлифовальной бабки за один оборот маховика, мм | ||
| Угол поворота шлифовальной бабки, град | ±90 | |
| Цена деления шкалы поворота шлифовальной бабки, град | 1 | |
| Приспособление для внутренней шлифовки | ||
| Диаметр шлифовального круга внутреннего шлифования, мм | 8, 10, 20 | |
| Наибольшая ширина (высота) шлифовального круга, мм | ||
| Частота обертання шпинделя внутреннего шлифования, об/мин | 14000 | |
| Передня бабка | ||
| Частота обертання вироби (бесступенчатое регулювання), об/мин | 150..750 | |
| Розміри центра по ГОСТ 2847-67 | Конус Морзе 4 | |
| Поворот передньої бабки за годинниковою стрілкою, град | 30 | |
| Поворот передньої бабки проти годинникової стрілки, град | 90 | |
| Задня бабка | ||
| Розміри центру за ГОСТ 2847-67 | Конус Морзе 3 | |
| Величина відведення пінолі задньої бабки від руки, мм | 18 | |
| Привід та електроустаткування верстата | ||
| Кількість електродвигунів на верстаті | 6 | |
| Електродвигун шпинделя шліфувальної бабки, кВт | 1,5 | |
| Електродвигун шпинделя внутрішньошліфувального, кВт | 0,27 | |
| Електродвигун приводу виробу, кВт | 0,245 | |
| Електродвигун насоса гідросистеми, кВт | 1,1 | |
| Електродвигун насоса системи охолодження, кВт | 0,12 | |
| Електродвигун магнітного сепаратора, кВт | 0,08 | |
| Габаритні розміри та маса верстата | ||
| Габаритні розміри верстата (довжина x ширина x висота), мм | 1600 х 1670 х 1550 | |
| Маса верстата з електрообладнанням та охолодженням, кг | 3780 |
На службових сходах стійте праворуч. Не заважайте тим, хто йде вниз.